Магнитолы Alpine INE-W970BT - инструкция пользователя по применению, эксплуатации и установке на русском языке. Мы надеемся, она поможет вам решить возникшие у вас вопросы при эксплуатации техники.
Если остались вопросы, задайте их в комментариях после инструкции.
"Загружаем инструкцию", означает, что нужно подождать пока файл загрузится и можно будет его читать онлайн. Некоторые инструкции очень большие и время их появления зависит от вашей скорости интернета.

90
-RU
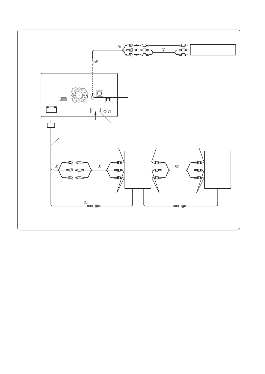
Подключение мобильного цифрового ТV приемника /USB-плеера и DVD-чейнджера
1
Разъемы видео/аудиовходов (AUX INPUT)
ЖЕЛТЫЙ— видеовход, КРАСНЫЙ— правый аудиовход,
БЕЛЫЙ— левый аудиовход.
2
Кабельный удлинитель RCA (приобретается
дополнительно)
3
Выходной кабель дистанционного управления
(коричневый)
Подключите этот выход ко входу дистанционного
управления. Этот разъем используется для вывода
управляющих сигналов дистанционного управления.
4
Интерфейсный кабель AV/RCA (4-полюсный
мини-разъем AV к разъему 3-RCA) (приобретается
отдельно)
5
Разъемы видео/аудиовходов
ЖЕЛТЫЙ— видеовход, КРАСНЫЙ— правый аудиовход,
БЕЛЫЙ— левый аудиовход.
•
Есть возможность подключить еще одно внешнее устройство, только если для параметра “Имя ист. 1” установлено
значение “DVB-T” или “USB Player”. См. раздел “Настройка 1 имени источника AUX (Настройка AUX)” (стр. 44).
•
Чтобы подключить внешнее устройство к разъему iPod VIDEO, установите для параметра “Выбор AUX3” значение
“AUX3.” См. раздел “Настройка AUX3” (стр. 44).
Разъем AUX/PRE OUT
Кабель AUX/PRE OUT
(Желтый)
(Красный)
(Белый)
Входной разъем VIDEO устройства iPod
К разъему
аудиовхода
Мобильный
цифровой ТV
приемник
(приобретается
дополнительно)
или
USB-плеер
(приобретается
дополнительно)
REMOTE OUT
(Коричневый)
REMOTE IN
(Белый/Коричневый)
REMOTE OUT
(Белый/Коричневый)
REMOTE IN
(Белый/Коричневый)
К разъему видеовыхода
К разъему аудиовыхода
К разъему видеовыхода
К разъему
аудиовыхода
DVD-чейнджер
(приобретается
дополнительно)
К разъему видеовыхода
DVD-плеер
(приобретается
дополнительно)
К разъему аудиовыхода
К разъему видеовхода
DVE-5207 и др.
Содержание
- 3 РУССКИЙ; Содержание
- 4 Настройка; Операция настройки
- 5 Настройка Камера; Работа с устройствами BLUETOOTH; Функция телефона “Свободные руки”; Дополнительное устройство
- 6 Информация
- 7 Инструкция по эксплуатации; МЕРЫ; ПРЕДУПРЕЖДЕНИЕ; Этим символом обозначаются важные
- 8 НЕ РАЗБИРАТЬ И НЕ ИЗМЕНЯТЬ.; ВНИМАНИЕ
- 9 ПРИМЕЧАНИЕ
- 10 Принадлежности для дисков; воспроизводимые на; Воспроизводимые диски
- 11 DualDisc; Советы по созданию собственных дисков; ALL
- 12 Терминология для дисков; Эксплуатация USB-накопителей
- 14 Комплектация; Включение и выключение; Приступая к
- 15 Настройка уровня громкости; Загрузка диска
- 16 Переключение источников; О кнопке “Настройка звука”; О двойном экране; Функция отключения экрана
- 18 Управление касанием; Выбор пункта в списке; Об индикаторном дисплее
- 19 Прослушивание радио; Радио
- 20 RDS
- 21 Отображение радиотекста
- 22 Воспроизведение; Повторное воспроизведение; случайной последовательности)
- 23 Поиск из текста CD
- 25 Воспроизведение диска; DVD
- 26 В случае отображения экрана меню
- 27 Остановка воспроизведения; Перемотка вперед/назад; Замедленное воспроизведение
- 29 Переключение угла просмотра; Выбор языка звуковой дорожки
- 30 Настройка Язык; Настройка прокручивания; Настройки формата
- 31 Настройки экрана/подсветки; Настройка Защитный код; Изменение цвета дисплея
- 32 Визуальные настройка; Настройка сенсорной панели
- 33 Настройка установки; Отображение информации об изделии
- 34 Операции Настройка звука; Звук в вашем автомобиле; Настройка звука
- 35 Настройка уровня MX (Media; Настройка Balance/Fader
- 36 Настройка фазы Subwoofer
- 38 Другая параметр; Настройка Defeat; Настройка громкости
- 41 Настройка Диск; Настройка источника; Изменение настроек языка
- 42 Настройка языка субтитров; Изменение режима настроек экрана ТВ
- 43 Настройка Radio; Настройка Поиск PI
- 44 Настройка AUX; Настройка режима AUX
- 45 Настройка BLUETOOTH; BLUETOOTH Setup
- 46 Настройка автоподключения
- 48 Настройка AUX Камера; Настройка входа Камера
- 50 Настройка перед использованием; Работа с; О BLUETOOTH
- 51 Настройка громкости звукового сигнала
- 52 Функция телефонной книги; Функция повторного набора; Синхронизация телефонной книги
- 54 Функция ожидания вызова; Аудио BLUETOOTH
- 56 Дополнительное
- 58 Использование ТV приемника; Об операционном экране DVB-T
- 59 Об операционном экране TV
- 64 Поиск нужной композиции; Поиск по тегу
- 67 Поиск аудиофайла
- 68 Поиск нужного видеофайла; Функция пропуска по алфавиту; Функция перехода по списку; Метка поиска
- 70 О дисках DVD
- 75 Если отображается сообщение
- 77 Технические характеристики
- 78 НЕ ЯВЛЯЕТСЯ ОТКАЗОУСТОЙЧИВЫМ.; CLASS 1
- 81 РЕГУЛИРУЮЩЕЕ ЗАКОНОДАТЕЛЬСТВО
- 82 Установка и подключение; Предупреждение
- 83 Установка
- 86 Соединения
- 88 Пример системы