Котел SIME SOLIDA EV 7 с увеличенной топкой 67 кВт - инструкция пользователя по применению, эксплуатации и установке на русском языке. Мы надеемся, она поможет вам решить возникшие у вас вопросы при эксплуатации техники.
Если остались вопросы, задайте их в комментариях после инструкции.
"Загружаем инструкцию", означает, что нужно подождать пока файл загрузится и можно будет его читать онлайн. Некоторые инструкции очень большие и время их появления зависит от вашей скорости интернета.

4.8
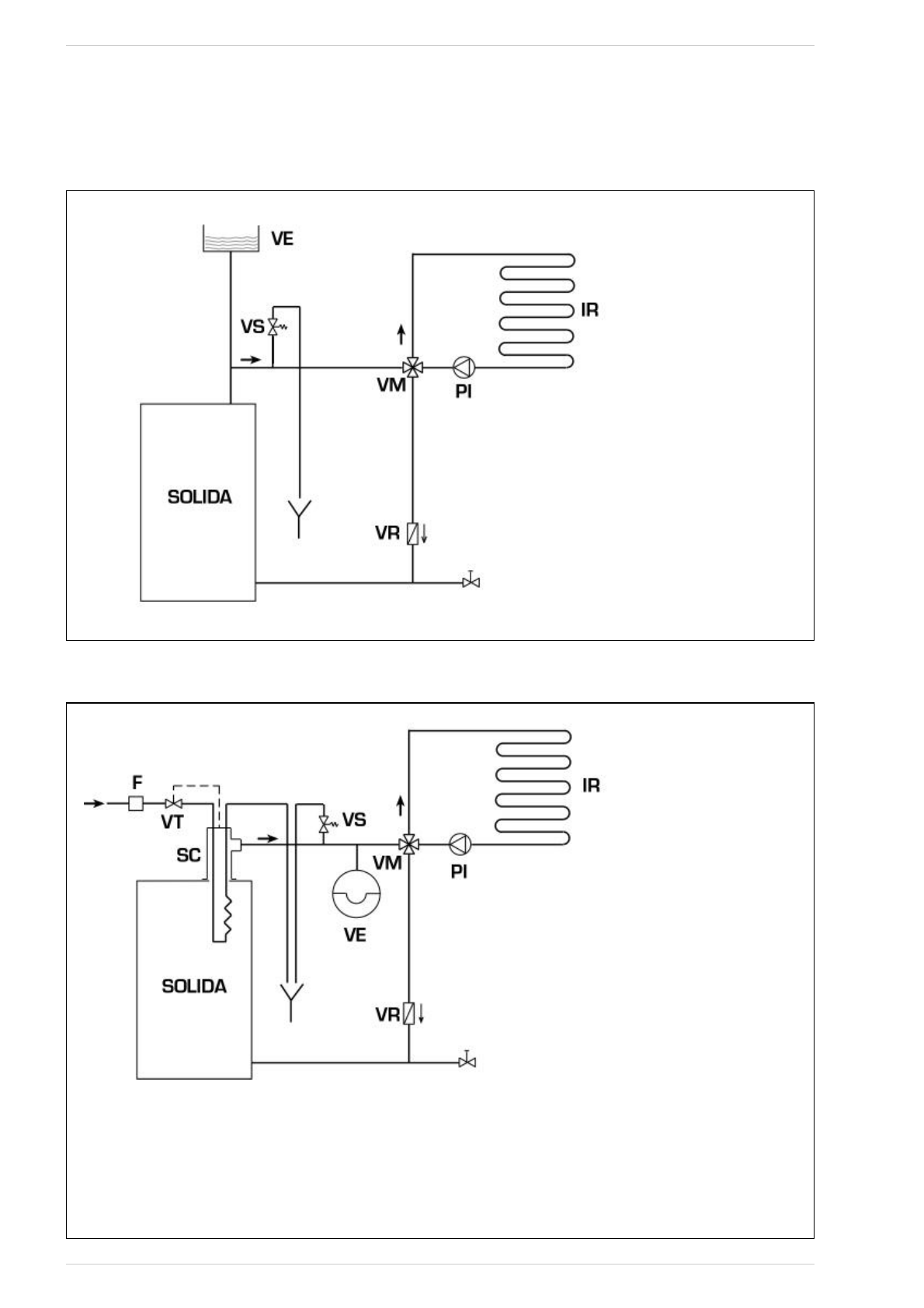
СХЕМА ГИДРАВЛИЧЕСКИХ СОЕДИНЕНИЙ
4.8.1
Система с расширительным бачком открытого типа (
Илл.
9)
Илл. 9
4.8.2
Система с расширительным бачком закрытого типа и термостатическим
клапаном, поставляемым по отдельному заказу (
Илл.
10)
Илл. 10
ОБОЗНАЧЕНИЯ
VE Расширительный
бачок
VS
Предохранительный клапан 3 BAR - 1/2”
VM Распределительный
клапан
VR Запорный
клапан
PI Циркуляционный
насос
IR Отопительная
система
VT
Термостатический клапан
SC Предохранительный
теплообменник
F
Фильтр
ВНИМАНИЕ! Предохранительный
теплообменник поставляется в дополнительном
комплекте, код 8105200/01.
Температура воды на подаче в
предохранительный теплообменник: 10°C.
Давление воды на подаче в предохранительный
теплообменник: 2 бар.
Установка защитного теплообменника (SC)
обязательна.
Перед вводом в эксплуатацию котла убедитесь
в н а л и ч и и п о д а ч и п о т о к а в о д ы к
термостатическому клапану (VT).
53
ОБОЗНАЧЕНИЯ
VE
Расширительный бачок открытого типа
VS
Предохранительный клапан 3 BAR - 1/2”
VM Распределительный
клапан
VR Запорный
клапан
PI Циркуляционный
насос
IR Отопительная
система