Котел SIME SOLIDA EV 7 с увеличенной топкой 67 кВт - инструкция пользователя по применению, эксплуатации и установке на русском языке. Мы надеемся, она поможет вам решить возникшие у вас вопросы при эксплуатации техники.
Если остались вопросы, задайте их в комментариях после инструкции.
"Загружаем инструкцию", означает, что нужно подождать пока файл загрузится и можно будет его читать онлайн. Некоторые инструкции очень большие и время их появления зависит от вашей скорости интернета.

4.8
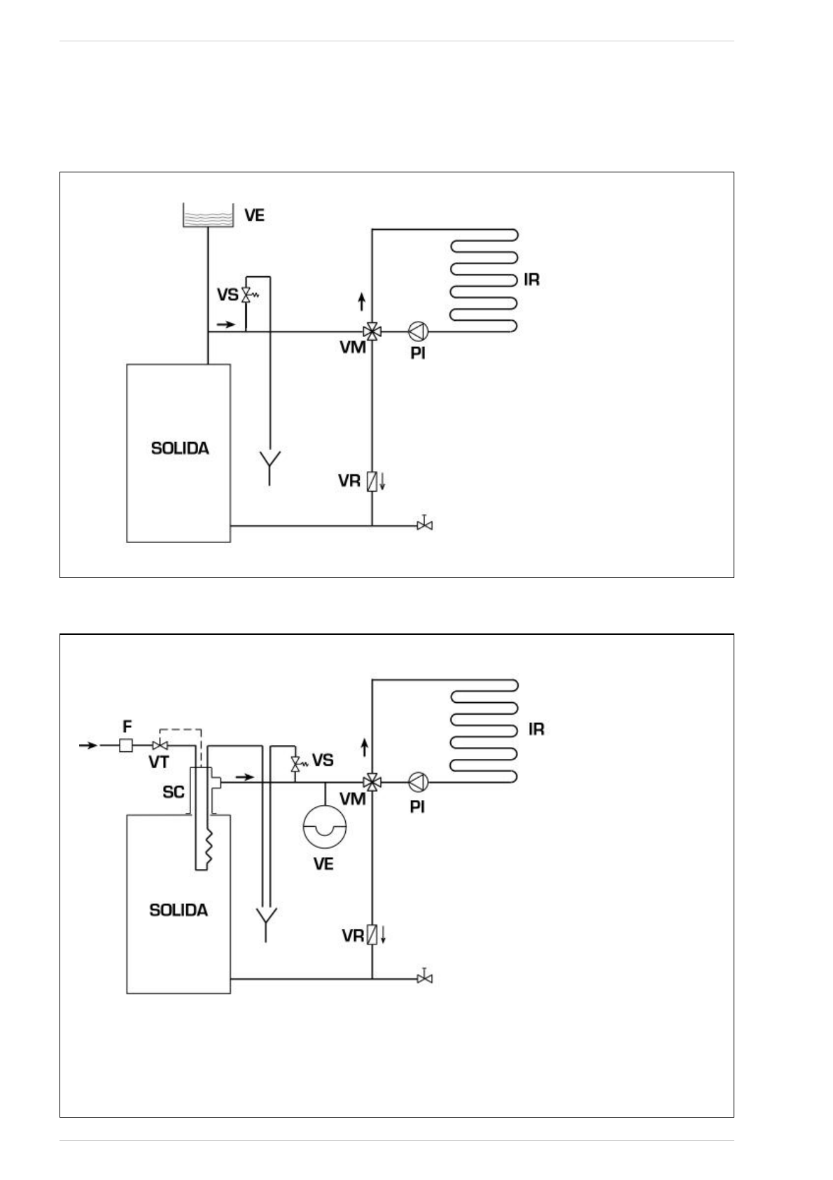
HYDRAULIC CONNECTION DIAGRAMS
4.8.1
Open expansion tank system (fig. 9)
Fig. 9
4.8.2
Closed expansion tank system and safety exchanger with thermostatic valve (fig. 10)
Fig. 10
KEY
VE Expansion tank
VS System safety valve 3 BAR - 1/2”
VM Mixing valve
VR Check
valve
PI System
pump
IR Heating
system
VT Thermostat valve
SC Safety
exchanger
F Filter
CAUTION: The safety exchanger is supplied in an
optional kit code 8105200/01.
Temperature of the water supplied to the safety
heat exchanger: 10°C.
Pressure of the water supplied to the safety
heat exchanger: 2 bar.
Assembly of the safety heat exchanger (SC) is
mandatory.
Before commissioning the boiler, ensure that
the water flow of the thermostatic valve is gua-
ranteed (VT).
37
KEY
VE Open expansion tank
VS System safety valve 3 BAR - 1/2”
VM Mixing valve
VR Check
valve
PI System
pump
IR Heating
system