Котел SIME SOLIDA EV 7 с увеличенной топкой 67 кВт - инструкция пользователя по применению, эксплуатации и установке на русском языке. Мы надеемся, она поможет вам решить возникшие у вас вопросы при эксплуатации техники.
Если остались вопросы, задайте их в комментариях после инструкции.
"Загружаем инструкцию", означает, что нужно подождать пока файл загрузится и можно будет его читать онлайн. Некоторые инструкции очень большие и время их появления зависит от вашей скорости интернета.

4.8
ESQUEMAS DE LIGAÇÃO HIDRÁULICA
4.8.1
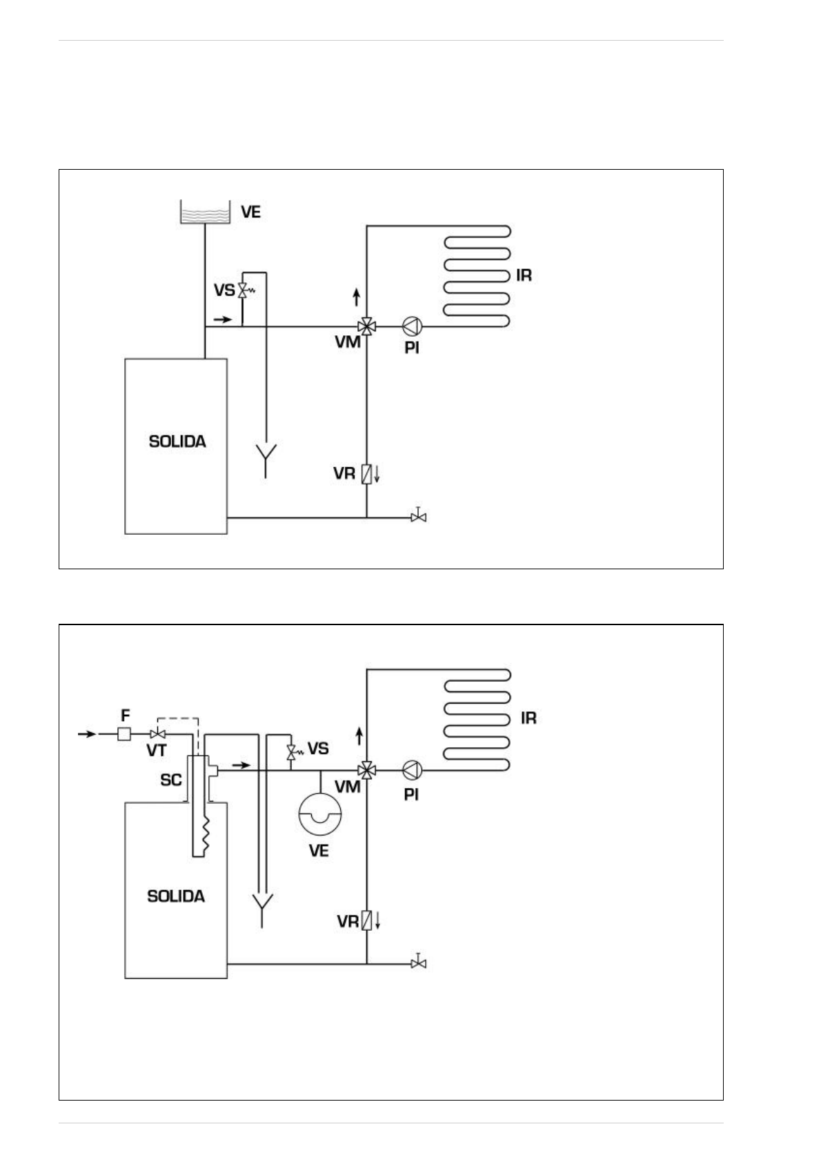
Sistema de vaso de expansão aberto (fig. 9)
Fig. 9
4.8.2
Sistema de vaso de expansão fechado e permutador de segurança com válvula termostática (fig. 10)
Fig. 10
21
LEGENDA
VE Vaso de expansão aberto
VS Válvula de segurança da instalação 3 BAR - 1/2”
VM Válvula desviadora
VR Válvula de retenção
PI Bomba da instalação
IR Instalação de aquecimento
LEGENDA
VE Vaso de expansão
VS Válvula de segurança da instalação 3 BAR - 1/2”
VM Válvula desviadora
VR Válvula de retenção
PI Bomba da instalação
IR Instalação de aquecimento
VT Válvula termostática
SC Permutador de segurança
F Filtro
ATENÇÃO: O permutador de segurança é fornecido
num kit opcional cód. 8105200/01.
Temperatura da água de alimentação do permutador
de segurança: 10°C.
Pressão da água de alimentação do permutador de
segurança: 2 bar.
A montagem do permutador de segurança (SC) é obri-
gatória.
Antes da colocação da caldeira em funcionamento
assegurar-se que esteja garantido o fluxo de água à
válvula termostática (VT).