Котел SIME SOLIDA EV 5 с увеличенной топкой 45 кВт - инструкция пользователя по применению, эксплуатации и установке на русском языке. Мы надеемся, она поможет вам решить возникшие у вас вопросы при эксплуатации техники.
Если остались вопросы, задайте их в комментариях после инструкции.
"Загружаем инструкцию", означает, что нужно подождать пока файл загрузится и можно будет его читать онлайн. Некоторые инструкции очень большие и время их появления зависит от вашей скорости интернета.

4.8
SCHEME DE RACORDARE LA INSTALATIA HIDRAULICA
4.8.1
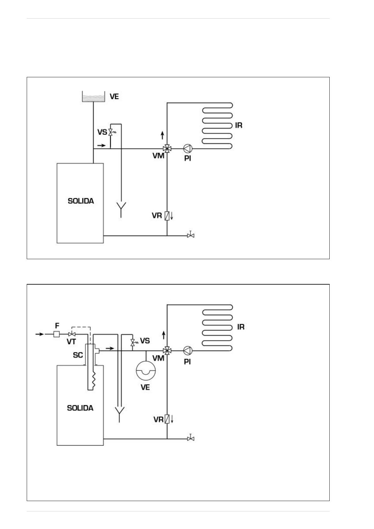
Instalatia cu vas de expansiune deschis (fig. 9)
Fig. 9
4.8.2
Instalatia cu vas de expansiune închis si schimbator de siguranta cu valva termostatica (fig. 10)
Fig. 10
LEGENDA
VE Vas expansiune
VS Supapa de siguranta a instalatiei 3 BAR - 1/2”
VM Supapa deviatoare
VR Supapa de retinere
PI Pompa instalatie
IR Instalatie de incalzire
VT Supapa termostatica
SC Schimbator de siguranta
F Filtru
ATENTIE: Schimbatorul de siguranta se furnizeaza
intr-un kit optional, cod. 8105200/01.
Temperatura apei de alimentare a schimbatorului
de siguranta: 10°C.
Presiunea apei de alimentare a schimbatorului de
siguranta: 2 bar.
Montarea schimbator de siguranta (SC) este obli-
gatorie.
Înainte de punerea în functiune a cazanului, asigu-
rati-va ca a fost asigurat debitul de apa necesar
pentru supapa termostatica (VT).
45
LEGENDA
VE Vas expansiune deschis
VS Supapa de siguranta a instalatiei 3 BAR - 1/2”
VM Supapa deviatoare
VR Supapa de retinere.
PI Pompa instalatie
IR Instalatie de incalzire