Котел Baxi ECO Four 24 F - инструкция пользователя по применению, эксплуатации и установке на русском языке. Мы надеемся, она поможет вам решить возникшие у вас вопросы при эксплуатации техники.
Если остались вопросы, задайте их в комментариях после инструкции.
"Загружаем инструкцию", означает, что нужно подождать пока файл загрузится и можно будет его читать онлайн. Некоторые инструкции очень большие и время их появления зависит от вашей скорости интернета.

90
7221797.03 - ru
РУКОВОДСТВО ДЛЯ ТЕХНИЧЕСКОГО ПЕРСОНАЛА
1.24 F - 1.14 F
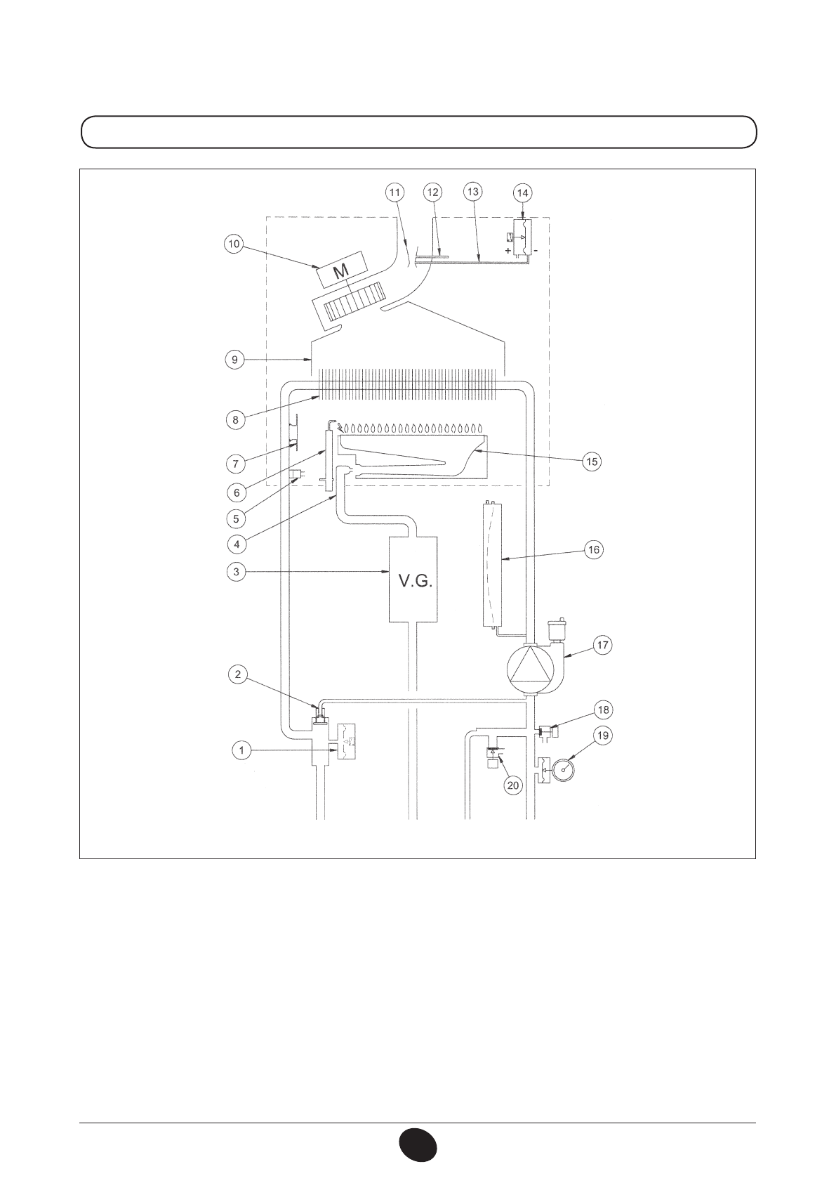
Обозначения:
устройство Вентури
точка положительного давления
точка отрицательного давления
пневмореле – датчик тяги
горелка
расширительный бак
насос с автоматическим воздухоотводчиком
кран слива воды из котла
манометр
сбросной предохранительный клапан (3 бар)
11
12
13
14
15
16
17
18
19
20
1
2
3
4
5
6
7
8
9
10
гидравлический прессостат
автоматический байпас
газовый клапан
рампа подачи газа с форсунками
датчик температуры (тип NTC) контура отопления
электрод зажигания/контроля пламени
термостат перегрева
первичный теплообменник
дымовой колпак
вентилятор
Рис. 17
подача в
систему
отопления
газ
подача
холодной
воды
возврат из
системы
отопления
CG_2106 / 1001_2203
Характеристики
Остались вопросы?Не нашли свой ответ в руководстве или возникли другие проблемы? Задайте свой вопрос в форме ниже с подробным описанием вашей ситуации, чтобы другие люди и специалисты смогли дать на него ответ. Если вы знаете как решить проблему другого человека, пожалуйста, подскажите ему :)