Страница 3 - www.huter.su; Содержание
www.huter.su DY8000LX/DY8000LX-3/DY-8000LXA 3 Содержание : 1. Введение 4 2. Назначение 4 3. Технические характеристики 4 4. Состав изделия , элементы управления 8 5. Устройство и работа изделия 10 6. Средства измерения и индикации , инструмент и принадлежности 13 7. Встроенный автоматический ввод ре...
Страница 5 - Генератор; Основные
www.huter.su DY8000LX/DY8000LX-3/DY-8000LXA 5 Генератор с воздушным охлаждением двигателя DY8000LX, DY8000LX-3, DY8000LXA. Основные параметры . Номинальное напряжение , В 220 / 380 Исполнение по напряжению ( холостой ход ), В 228—234 / 295-402 Исполнение по напряжению ( полная нагрузка ), В 212—218 ...
Страница 6 - составе; Тип; LX
DY8000LX/DY8000LX-3/DY8000LXA 6 Параметры двигателей JF-420 В составе генератора . Тип и конструкция двигателей JF-420 Способ охлаждения Воздушный принудительный Конструкция камеры сгорания Полусферическая Расположение цилиндра Наклонное Конструкция и расположение клапана Верхнее ( над цилиндром ) Р...
Страница 7 - Параметры; Принадлежности
www.huter.su DY8000LX/DY8000LX-3/DY-8000LXA 7 Параметры двигателей JF-420 В составе генератора . Принадлежности Тип свечи зажигания NHSP LD F6TC, Esso, PSB6E2, Bosch W6DC, NGK BP5ES, Champion N11YC, Denso W16EX-U, AC Delco 44XLS, Motor Craft AG24C, Beru 14-7DU, Россия А 17 Д и аналогичные Система пи...
Страница 9 - Наименование
www.huter.su DY8000LX/DY8000LX-3/DY-8000LXA 9 Параметры двигателей JF-420 В составе генератора . № Наименование Назначение 1 Бензиновый кран Манипуляция подачей топлива 2 Ручка стартера Пуск двигателя 3 Высоковольтный провод Электропитание свечи зажигания 4 Глушитель Снижение уровня шума выхлопа , в...
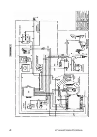
Страница 10 - Внимание
DY8000LX/DY8000LX-3/DY8000LXA 10 5. Устройство и работа изделия 5.1 Устройство и конструктивные особенности . − Изделие относится к классу генераторных установок переменного тока , приводимых в движение поршневыми двигателями внутреннего сгорания общего назначения . Генераторная установка состоит из...
Страница 15 - Маркировка
www.huter.su DY8000LX/DY8000LX-3/DY-8000LXA 15 8. Маркировка Маркировка содержит следующую информацию : 1. Название , логотип и торговую марку ; 2. Условное обозначение модели изделия , тип и общие сведения о двигателе ; 3. Номинальную мощность в ед . « ВА », номинальную частоту переменного тока в е...
Страница 21 - Обеспечение
www.huter.su DY8000LX/DY8000LX-3/DY-8000LXA 21 Наработка часов Календарный период , месяцев Перед каждым пуско м 10 ( об кат ка ), один раз 50 100 500 3 6 1 Уровень масла (9.2) D D 2 Проверка свечи зажигания (9.3) D D D 3 Замена свечи зажигания , очистка сетки искрогасителя (9.3) D D 4 Воздушный фил...
Страница 25 - Комплектность; Гарантийные
www.huter.su DY8000LX/DY8000LX-3/DY-8000LXA 25 13. Комплектность Наименование Кол - во ед . Электрогенератор DY8000LX/ DY8000LXA / DY8000LX-3 1 Вилка разъёма 1 Колесо * 2* Эксплуатационная документация Паспорт ( руководство по эксплуатации ) 1 Инструменты и принадлежности поставляются с изделием при...
Страница 28 - ter» —
DY8000LX/DY8000LX-3/DY8000LXA 28 15. Единая служба технической поддержки Электронная почта : servis@huter.su Адреса сервисных центров уточняйте на сайте : www.huter.su Дополнительную информацию о порядке и месте проведения технического обслуживания и ремонта можно получить у организации - продавца ....
Страница 31 - Сервис
www.huter.su DY8000LX/DY8000LX-3/DY-8000LXA 31 17. Сервис - центры : • Астрахань , ул . Рыбинская , д .3, тел .: (8512) 48-27-57. • Архангельск , Окружное шоссе , д .6, тел .: (8182) 42-05-10. • Барнаул , ул . Новороссийская , д .140, оф 24, тел : (3852) 464-236. • Белгород , ул . Константина Заслон...
Страница 34 - Наработка
DY8000LX/DY8000LX-3/DY8000LXA 34 19. Движение изделия при эксплуатации . Наработка , ч ( мес .) Дата на ч ала экспл уат ации Дата за вер ш ения экспл уат ации С нач ала экспл уат ации После послед не го ремо нта Прич ина за верше ния экспл уат ации Подп ись лиц а , прово д ивш его уста новку на эксп...
Страница 37 - Учёт
www.huter.su DY8000LX/DY8000LX-3/DY-8000LXA 37 Учёт технического обслуживания ( ТО ). Лист 3 Графы отметки о прове дении 1) Проверка свечи зажигания ( п . 9.3) 2) Замена свечи зажигания , очистка искрог асителя ( п . 9.3) 3) Обсл уживание воздушно го фил ьт ра ( п . 9. 4) 4) Обсл уживание топл ивных...
Страница 39 - Внеплановые
www.huter.su DY8000LX/DY8000LX-3/DY-8000LXA 39 21. Внеплановые работы при эксплуатации В данном формуляре учитываются все внеплановые работы и ремонты , а также периодические ТО , проводимые на изделиях , снятых с авторизованного технического обслуживания или законсервированных для хранения . Должно...