Страница 3 - Содержание
www.huter.su DY 8000LX 3 Содержание : 1. Введение 4 2. Назначение 4 3. Технические характеристики 4 4. Состав изделия , элементы управления 8 5. Устройство и работа изделия 10 6. Средства измерения и индикации , инструмент и принадлежности 13 7. Маркировка 14 8. Упаковка 14 9. Техническое обслуживан...
Страница 5 - Генератор; Основные
www.huter.su DY 8000LX 5 Генератор с воздушным охлаждением двигателя DY8000LX. Основные параметры . Номинальное напряжение , В 220 Исполнение по напряжению ( холостой ход ), В 228—234 Исполнение по напряжению ( полная нагрузка ), В 212—218 Номинальная частота переменного тока , Гц 50 Частота холосто...
Страница 6 - составе; Тип; LX
DY 8000/LX 6 Параметры двигателей JF-420 В составе генератора . Тип и конструкция двигателей JF-420 Способ охлаждения Воздушный принудительный Конструкция камеры сгорания Полусферическая Расположение цилиндра Наклонное Конструкция и расположение клапана Верхнее ( над цилиндром ) Расположение распред...
Страница 7 - Параметры; Принадлежности
www.huter.su DY 8000LX 7 Параметры двигателей JF-420 В составе генератора . Принадлежности Тип свечи зажигания NHSP LD F6TC, Esso, PSB6E2, Bosch W6DC, NGK BP5ES, Champion N11YC, Denso W16EX-U, AC Delco 44XLS, Motor Craft AG24C, Beru 14-7DU, Россия А 17 Д и аналогичные Система питания Карбюратор Тип ...
Страница 9 - Наименование
www.huter.su DY 8000LX 9 Параметры двигателей JF-420 В составе генератора . № Наименование Назначение 1 Бензиновый кран Манипуляция подачей топлива 2 Ручка стартера Пуск двигателя 3 Высоковольтный провод Электропитание свечи зажигания 4 Глушитель Снижение уровня шума выхлопа , выпуск продуктов сгора...
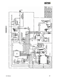
Страница 10 - Внимание
DY 8000/LX 10 5. Устройство и работа изделия 5.1 Устройство и конструктивные особенности . − Изделие относится к классу генераторных установок переменного тока , приводимых в движение поршневыми двигателями внутреннего сгорания общего назначения . Генераторная установка состоит из поршневого двигате...
Страница 15 - Техническое
www.huter.su DY 8000LX 15 9. Техническое обслуживание . Консервация 9.1 Перечень операций необходимого технического обслуживания : — проверка и восстановление уровня масла , — проверка и замена свечи зажигания , — обслуживание воздушного фильтра , — обслуживание топливных фильтров бака и крана подач...
Страница 20 - Обеспечение
работы или календарным сроком в зависимости от очередности истечения отдельно для каждого вида ТО . Допускается проведения планового ТО до истечения установленных максимальных сроков с сохранением периодичности последующих мероприятий . DY 8000/LX 20 Наработка часов Календарный период , месяцев Пере...
Страница 23 - Требования
www.huter.su DY 8000LX 23 отопления и канализации ; подключение к существующему контуру защитного заземления . 4. Конструкция генератора не предусматривает подключение к сетям с глухозаземленной нейтралью , используемым для стационарных электроустановок . 5. Подключаемые потребители должны иметь ( р...
Страница 24 - Комплектность; Гарантийные
DY 8000/LX 24 12. Комплектность Наименование Кол - во ед . Электрогенератор DY8000LX 1 Вилка разъёма 1 Колесо 2 Эксплуатационная документация Паспорт ( руководство по эксплуатации ) 1 Инструменты и принадлежности поставляются с изделием при наличии согласованных с поставщиком требований заказчика Ко...
Страница 27 - Единая
www.huter.su DY 8000LX 27 14. Единая служба технической поддержки Электронная почта : servis@huter.su Сайт : www.huter.su Адрес Вашего сервисного центра : ___________________________________________________________ ___________________________________________________________ _________________________...
Страница 28 - ter»; ФИО
DY 8000/LX 28 Гарантийный талон Электрогенератор «H ű ter» Зав № _______________________ Модель ______________________ Дата продажи _________________ Наименование и адрес торговой организации _____________________________________________________ признан годным для эксплуатации . М . П . Я покупатель...
Страница 29 - ter» — 1
www.huter.su DY 8000LX 29 Дорогой покупатель ! Мы выражаем вам огромную признательность за выбор электрогенератора «H ű ter». Он прослужит вам долго . Мы сделали все возможное , чтобы данное изделие удовлетворяло Вашим запросам , а качество соответствовало лучшим мировым образцам . Гарантийный срок ...
Страница 31 - Движение; Наработка
www.huter.su DY 8000LX 31 16. Движение изделия при эксплуатации . Наработка , ч ( мес .) Дата на ч ала экспл уат ации Дата за вер ш ения экспл уат ации С нач ала экспл уат ации После послед не го ремо нта Прич ина за верше ния экспл уат ации Подп ись лиц а , прово д ивш его уста новку на экспл уат а...
Страница 35 - Учёт
www.huter.su DY 8000LX 35 Учёт технического обслуживания ( ТО ). Лист 4 Графы отметки о прове дении 1) Проверка свечи зажигания ( п . 9.3) 2) Замена свечи зажигания , очистка искрог асителя ( п . 9.3) 3) Обсл уживание воздушно го фил ьт ра ( п . 9. 4) 4) Обсл уживание топл ивных фильтров ( п . 9.5) ...