Страница 4 - Введение; Особое внимание следует уделить разделу «Обеспечение; Назначение
1. Введение Конструкция непрерывно дорабатывается, поэтому приобре - тенное вами изделие может отличаться от описываемого в данном паспорте. Внимание! Изделие является источником повышенной пожароопасности, взрывоопасности, электроопасности. Комплексные полное техническое обслуживание и ремонт в объ...
Страница 5 - Генератор с воздушным охлаждением двигателя
Генератор с воздушным охлаждением двигателя DY8000L, DY8000LX, DY8000LX-3, DY8000LXA. Основные параметры. Номинальное напряжение, В 220 / 380 Исполнение по напряжению (холостой ход), В 228—234 / 295-402 Исполнение по напряжению (полная нагрузка), В 212—218 / 365—377 Номинальная частота переменного т...
Страница 6 - Параметры двигателей; В составе генератора.; Тип и конструкция двигателей; LX
Параметры двигателей JF-420 В составе генератора. Тип и конструкция двигателей JF-420 Способ охлаждения Воздушный принудительный Конструкция камеры сгорания Полусферическая Расположение цилиндра Наклонное Конструкция и расположение клапана Верхнее (над цилиндром) Расположение распредвала Нижнее (в к...
Страница 7 - Принадлежности; LD F6; Топливо и смазочное масло
Параметры двигателей JF-420 В составе генератора. Принадлежности Тип свечи зажигания NHSP LD F6 TC, Esso , PSB 6E 2, Bosch W6 DC, NGK BP 5 ES, Champion N11 YC, Denso W16EX-U , AC Del co 44 XLS, Motor Craft AG24 C, Beru 14-7DU , Россия А17Д и аналогичные Система питания Карбюратор Тип воздушного филь...
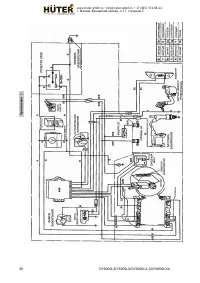
Страница 8 - Сосав изделия, элементы управления
4. Сосав изделия, элементы управления Рис. 1 DY8000L/DY8000LX/DY8000LX-3/DY8000LXA 8 www.huter-gmbh.ru • info@huter-gmbh.ru • +7 (495) 374-86-14 г . Москва , Каширский проезд , д . 17, строение 5
Страница 10 - Устройство и работа изделия
5. Устройство и работа изделия 5.1 Устройство и конструктивные особенности. − Изделие относится к классу генераторных установок переменного тока, приводимых в движение поршневыми двигателями внутреннего сгорания общего назначения. Генераторная установка состоит из поршневого двигателя внутреннего сг...
Страница 16 - Техническое обслуживание. Консервация; Внимание! Аккумуляторная батарея эксплуатируется и
10. Техническое обслуживание. Консервация 10.1 Перечень операций необходимого технического обслуживания: — проверка и восстановление уровня масла, — проверка и замена свечи зажигания, — обслуживание воздушного фильтра, — обслуживание топливных фильтров бака и крана подачи бензина, — проверка утечек ...
Страница 21 - Обеспечение требований безопасности.
Наработка часов Календарный период, месяцев П ере д ка ж ды м пуск ом 10 (об кат ка) , од ин ра з 50 100 500 3 6 1 Уровень масла (9.2) 2 Проверка свечи зажигания (9.3) 3 Замена свечи зажигания, очистка сетки искрогасителя (9.3) 4 Воздушный фильтр (9.4) 5 Топливные фильтры (9.5) ...
Страница 24 - Требования к транспортировке и хранению
открытых электропроводящих частей корпуса и отсутствии проводника заземления в кабеле подключения. 6. В качестве мер дополнительной безопасности рекомендуется применять вилки и удлинители с УЗО (АВДТ) на 30 мА. 7. Во время работы генератора его клемма защитного заземления должна быть постоянно подкл...
Страница 25 - Комплектность; Гарантийные обязательства
13. Комплектность Наименование Кол - во ед. * Электрогенератор DY8000L/DY8000LX/ DY8000LXA / DY8000LX-3 1 Вилка разъёма 1 Эксплуатационная документация Паспорт (руководство по эксплуатации) 1 Инструменты и принадлежности поставляются с изделием при наличии согласованных с поставщиком требований зака...
Страница 28 - Единая служба технической поддержки; ter
15. Единая служба технической поддержки Дополнительную информацию о порядке и месте проведения технического обслуживания и ремонта можно получить у организации - продавца. Представленная документация содержит минимально необходимые сведения для применения изделия. Предприятие - изготовитель вправе в...
Страница 30 - Свидетельство о приемке; Hű
Гарантийный ремонт не производится при нарушении гарантийной пломбы Данный документ не ограничивает определенные законом права потребителя, но дополняет и уточняет оговоренные законом обязательства, предполагающие соглашения сторон 16. Свидетельство о приемке Электрогенератор « Hű ter » _____ ______...
Страница 31 - Сервис
17. Сервис - центры: • Абакан , Молодёжный квартал, 12/а, тел.: (3902)26 -30- 10, 8-908-326-3010. • Астрахань ул.Рыбинская 11. тел 42-93-77. • Армавир , ул. Воровского, д.77, тел.: (86137) 2-35- 25, 8-989-288-21-10. • Архангельск , Окружное шоссе, д.6, тел.: (8182) 42-05-10. • Барнаул , пр . Базовый...
Страница 33 - Учёт постановки на техническое обслуживание (ТО)
18. Учёт постановки на техническое обслуживание (ТО) При отказе в работе или неисправности изделия в период гарантийного срока потребителем должен быть составлен технически обоснованный акт о необходимости ремонта и отправки его в авторизованный Продавцом сервисный центр с указанием наименования изд...
Страница 34 - Движение изделия при эксплуатации.
19. Движение изделия при эксплуатации. Д ат а нач ал а эк спл уат ац ии эк спл уат ац ии Д ат а зав ер шен ия Наработка, ч(мес.) эк спл уат ац ии П ри чи на за вер ш ени я П од пи сь л иц а, пр ово ди вш ег о уст ано вк у на эк спл уат ац ию (сн ят ие) С нач ал а эк спл уат ац ии П осл е по сл ед не...
Страница 39 - Внеплановые работы при эксплуатации; В данном формуляре учитываются все внеплановые работы и
21. Внеплановые работы при эксплуатации В данном формуляре учитываются все внеплановые работы и ремонты, а также периодические ТО, проводимые на изделиях, снятых с авторизованного технического обслуживания или законсервированных для хранения. Да та Наименование работы и причина ее выполнения Должнос...