Холодильник Haier HRF225WBRU - инструкция пользователя по применению, эксплуатации и установке на русском языке. Мы надеемся, она поможет вам решить возникшие у вас вопросы при эксплуатации техники.
Если остались вопросы, задайте их в комментариях после инструкции.
"Загружаем инструкцию", означает, что нужно подождать пока файл загрузится и можно будет его читать онлайн. Некоторые инструкции очень большие и время их появления зависит от вашей скорости интернета.

22
25
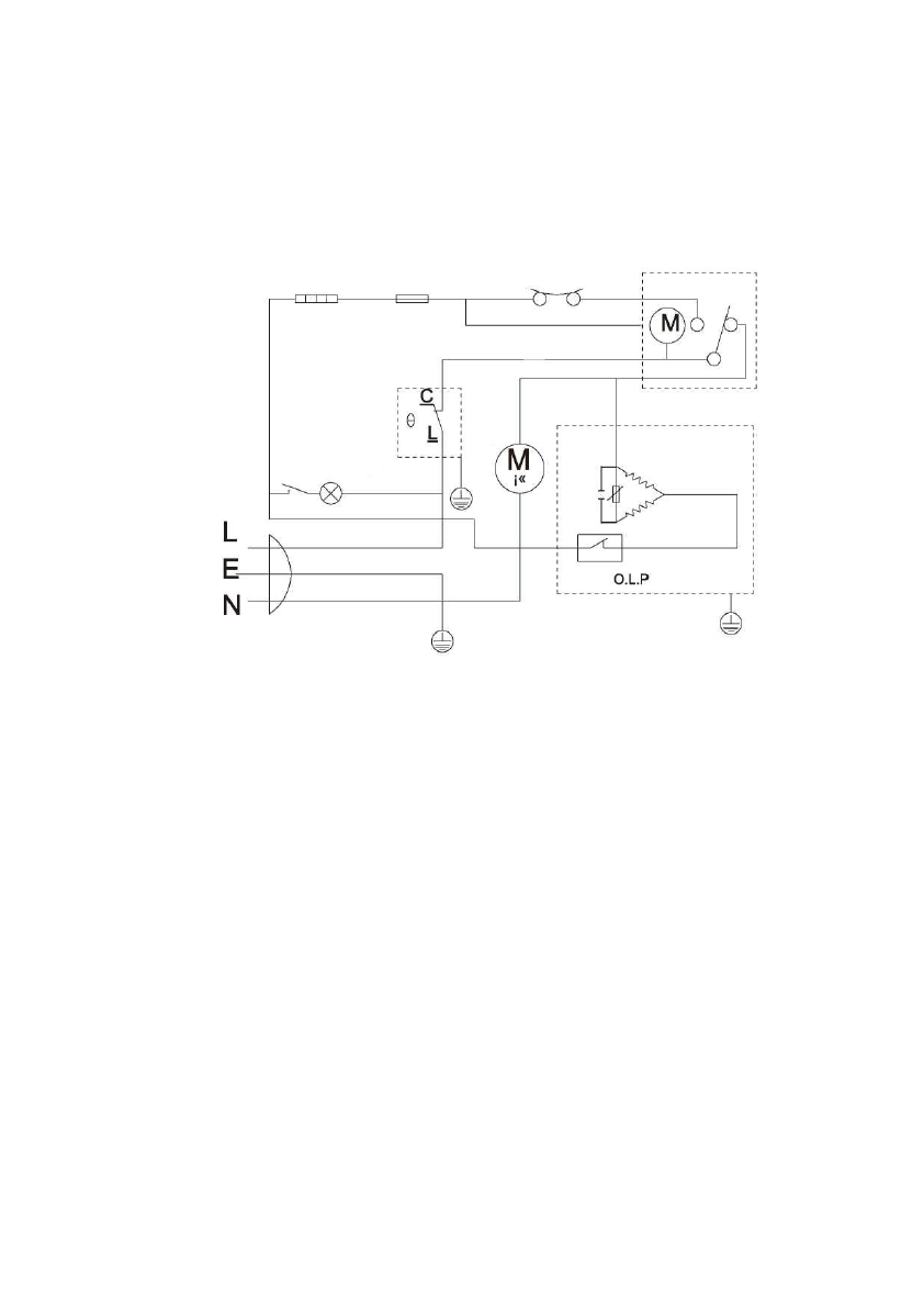
ҚОСЫЛУ СЫЗБАСЫ
Жібітуге арналған
қыздырғыш
элемент
Сақтандырғыш
Температуралық
реле
Жібіту таймер
Термостат
Есіктегі
алмаст
ырғыш Шам
Желдеткі
К
он
ден
сат
ор
Те
рм
оре
зи
ст
орд
ы
ң
ст
ар
тер
і
Компрессор
Қоректендіру жалғағышы
26
Техникалық деректер
Модель
MDRF225WBI
Климаттық класс
SN-T
Электрден қорғану класы
I
Жиынтық пайдалы сыйымдылығы (л)
225
Мұздатқыш камераның пайдалы сыйымдылығы (л)
44
Мұздатқыш камераның класы
Тоңазыту қуаты
3 (кг/24 сағ)
Теңгерімді кернеу
220 В-240 В
Теңгерімді жиілігі
50 Гц
Теңгерімді кернеу
0,5 А
Жуудың өнімділік класы
А+
Хладагенттің көлемі
R600a (43 г)
Салмағы (кг)
55
Құралдың габариттері (е*т*б)
540*535*1800
Шуыл деңгейі (дБ)
42
Характеристики
Остались вопросы?Не нашли свой ответ в руководстве или возникли другие проблемы? Задайте свой вопрос в форме ниже с подробным описанием вашей ситуации, чтобы другие люди и специалисты смогли дать на него ответ. Если вы знаете как решить проблему другого человека, пожалуйста, подскажите ему :)













