Gree GWH12QC-K3NNC2A - Инструкция по эксплуатации

Gree GWH12QC-K3NNC2A

Кондиционер Gree GWH12QC-K3NNC2A - инструкция пользователя по применению, эксплуатации и установке на русском языке. Мы надеемся, она поможет вам решить возникшие у вас вопросы при эксплуатации техники.

Если остались дополнительные вопросы — свяжитесь с нами через контактную форму.

1 Страница 1
2 Страница 2
3 Страница 3
4 Страница 4
5 Страница 5
6 Страница 6
7 Страница 7
8 Страница 8
9 Страница 9
10 Страница 10
11 Страница 11
12 Страница 12
13 Страница 13
14 Страница 14
15 Страница 15
16 Страница 16
17 Страница 17
18 Страница 18
19 Страница 19
20 Страница 20
21 Страница 21
22 Страница 22
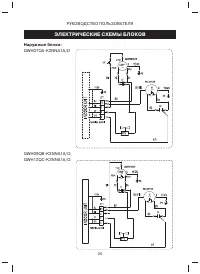
23 Страница 23
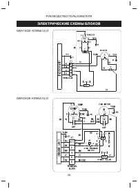
24 Страница 24
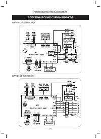
25 Страница 25
26 Страница 26
27 Страница 27
28 Страница 28
Страница: / 28
Загрузка инструкции

Пожалуйста, перед началом работы внимательно изучите данное руководство

КОНДИЦИОНЕРЫ СПЛИТ-СИСТЕМЫ

СЕРИЯ «LOMO»

R410A

РУКОВОДСТВО ПОЛЬЗОВАТЕЛЯ

GWH07QA-K3NNC2A

GWH09QB-K3NNC2A
GWH12QC-K3NNC2A
GWH18QD-K3NNC2A

GWH24QE-K3NNC2A

МОДЕЛИ

"Загрузка инструкции" означает, что нужно подождать пока файл загрузится и можно будет его читать онлайн. Некоторые инструкции очень большие и время их появления зависит от вашей скорости интернета.

Характеристики

Другие модели - Кондиционеры Gree

Все кондиционеры Gree