Страница 3 - Установленный срок службы 7 лет.; Содержание
Инструкция по эксплуатации Сертификат № POCC CN.AИ46.В12124 Срок действия до 12.01.2011 Установленный срок службы 7 лет. Производитель — GREE Electric Appliances, Inc. (Китай) Внимание!Перед началом эксплуатации внимательно изучите данную инструкцию. Содержание 1 Назначение кондиционера ...............
Страница 4 - Требования электробезопасности
3 Кондиционеры сплит-системы серия U-match с универсальными наружными блоками Настоящее руководство распространяется на кондиционеры сплит-систем с универсаль- ными наружными блоками. К наружному блоку может быть подключен любой тип внутренне-го блока соответствующей производительности. 1. Назначени...
Страница 5 - Типы блоков и обозначение; Условное обозначение блоков
4 Инструкция по эксплуатации 3. Типы блоков и обозначение 3.1 Условное обозначение блоков G X X X XX X X X X X 1 2 3 4 5 6 7 8 9 10 Поз. символа Наименование символа Расшифровка символа 1 G Производитель фирма Gree 2 Тип блока U — наружный блок серии U-matchF — внутренний блок канального типаK — вну...
Страница 7 - Технические характеристики; Технические параметры наружных блоков
6 Инструкция по эксплуатации 4. Технические характеристики 4.1 Технические параметры наружных блоков Таблица 4.1 Модель блока /Параметры GUHN12NK3AO GUHN18NK3AO GUHN24NK3AO GUHN36NM3AO GUHN42NM3AO GUHN60NM3AO Произво-дительность охлаждение кВт 3,5 5,0 7,0 10,0 12,0 16,4 нагрев кВт 3,6 5,7 7,7 11,7 1...
Страница 9 - параметрах температуры воздуха:
8 Инструкция по эксплуатации Модель блока Параметры GTH12K3BI GTH18K3BI GTH24K3BI GTH36K3BI GTH42K3BI Номинальнаяхолодопроизводительность кВт 3,5 5,0 7,0 10,0 12,0 Номинальнаятеплопроизводительность кВт 3,6 5,7 7,7 11,7 14,0 Параметры электропитания Ф/B/Гц ~ (220-240)/50 Потребляемая мощностьэлектро...
Страница 10 - Условия эксплуатации
9 Кондиционеры сплит-системы серия U-match с универсальными наружными блоками 5. Условия эксплуатации 5.1 Температурный диапазон эксплуатации наружных блоков кондиционеров: Режим работы Температура наруж-ного воздуха, °С Примечание Охлаждение от +16 до +43 °С Без низкотемпературного комплекта от -7 ...
Страница 11 - Тset + 1 °С, включается средняя скорость
10 Инструкция по эксплуатации FAN (Вентилятор) При установке режима ВЕНТИЛЯТОР работает только вентилятор внутреннего блока. Компрессор выключен, охлаждение, нагрев и осушение воздуха не происхо-дит. Скорость вентилятора осуществляется при помо-щи кнопки FAN. При установке режима вентилятора Auto:В ...
Страница 12 - Управление кондиционером при помощи инфракрасного пульта ДУ
11 Кондиционеры сплит-системы серия U-match с универсальными наружными блоками 6.2 Управление кондиционером при помощи инфракрасного пульта ДУ При управлении с инфракрасного пульта необходимо направить его на приемник сигнала проводного пульта. Рис. 6.1
Страница 21 - Кнопки и индикация
20 Инструкция по эксплуатации 6.3 Проводной пульт управления (см. табл. 4.1 и табл. 4.2) Рис. 6.2 Таблица 6.2 Поз. Кнопки и индикация Комментарии 1 MODE (Режим работы) Последовательным нажатием кнопки выбирается режим работы: AUTO-COOL-DRY-FAN-HEAT. На ЖК-дисплее пуль-та высвечивается заданный режим...
Страница 23 - Техническое обслуживание
22 Инструкция по эксплуатации 7. Техническое обслуживание • Для обеспечения нормальной и безотказной работы необходимо своевременное техни- ческое сервисное обслуживание, которое осуществляется специалистами авторизованных сервисных центров. • Нейлоновые фильтры внутреннего блока должны своевременно...
Страница 24 - размещении; Габаритные и установочные размеры наружных блоков
23 Кондиционеры сплит-системы серия U-match с универсальными наружными блоками 9 Габаритные и установочные размеры блоков и требования при размещении 9.1 Габаритные и установочные размеры наружных блоков Рис.9.1 Модель A B C H D GUHN12NK3AO 780 320 540 558 286 GUHN18NK3AO 780 320 540 558 286 GUHN24N...
Страница 25 - Габаритные и установочные размеры блоков канального типа
24 Инструкция по эксплуатации 9.2 Габаритные и установочные размеры блоков канального типа Рис.9.2 Модель A B C D E F G H I J GFH12K3BI 856 571 515 790 913 680 750 100 172 220 GFH18K3BI 932 627 738 894 1012 736 738 125 207 266 GFH24K3BI 1101 395 820 1159 1207 504 1002 160 235 265 GFH36K3BI 1011 635 ...
Страница 27 - Модель
26 Инструкция по эксплуатации 9.4 Габаритные и установочные размеры блоков напольно-потолочного типа Рис.9.4 Модель A B C D E GTH12K3BI 836 238 745 695 260 GTH18K3BI 836 238 745 695 260 GTH24K3BI 1300 188 1202 600 260 GTH36K3BI 1590 238 1491 695 260 GTH42K3BI 1590 238 1491 695 260 9.4.1 Требование п...
Страница 28 - 0 Подключение к электросети
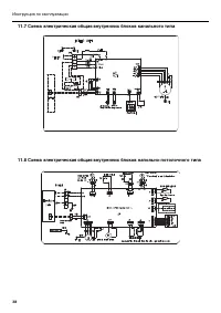
27 Кондиционеры сплит-системы серия U-match с универсальными наружными блоками 10 Подключение к электросети 10.1 Схемы подключения к сети и межблочного подключения блоков 10.1.1 Блоки канального типа производительностью от 12000 до 24000 БТЕ/ч. 10.1.2 Блоки канального типа производительностью от 360...
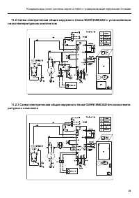
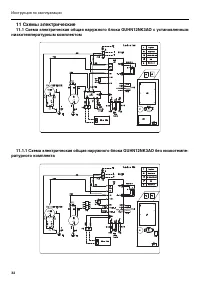
Страница 33 - 1 Схемы электрические; низкотемпературным комплектом
32 Инструкция по эксплуатации 11 Схемы электрические 11.1 Схема электрическая общая наружного блока GUHN12NK3AO с установленным низкотемпературным комплектом 11.1.1 Схема электрическая общая наружного блока GUHN12NK3AO без низкотемпе- ратурного комплекта