Gree GFH 24 K3BI/GUHN 24 NK3AO - Инструкция по эксплуатации

Gree GFH 24 K3BI/GUHN 24 NK3AO

Кондиционер Gree GFH 24 K3BI/GUHN 24 NK3AO - инструкция пользователя по применению, эксплуатации и установке на русском языке. Мы надеемся, она поможет вам решить возникшие у вас вопросы при эксплуатации техники.

Если остались дополнительные вопросы — свяжитесь с нами через контактную форму.

1 Страница 1
2 Страница 2
3 Страница 3
4 Страница 4
5 Страница 5
6 Страница 6
7 Страница 7
8 Страница 8
9 Страница 9
10 Страница 10
11 Страница 11
12 Страница 12
13 Страница 13
14 Страница 14
15 Страница 15
16 Страница 16
17 Страница 17
18 Страница 18
19 Страница 19
20 Страница 20
21 Страница 21
22 Страница 22
23 Страница 23
24 Страница 24
25 Страница 25
26 Страница 26
27 Страница 27
28 Страница 28
29 Страница 29
30 Страница 30
31 Страница 31
32 Страница 32
33 Страница 33
34 Страница 34
35 Страница 35
36 Страница 36
37 Страница 37
38 Страница 38
39 Страница 39
40 Страница 40
41 Страница 41
Страница: / 41

Содержание:

  • Страница 3 – Установленный срок службы 7 лет.; Содержание
  • Страница 4 – Требования электробезопасности
  • Страница 5 – Типы блоков и обозначение; Условное обозначение блоков
  • Страница 7 – Технические характеристики; Технические параметры наружных блоков
  • Страница 9 – параметрах температуры воздуха:
  • Страница 10 – Условия эксплуатации
  • Страница 11 – Тset + 1 °С, включается средняя скорость
  • Страница 12 – Управление кондиционером при помощи инфракрасного пульта ДУ
  • Страница 21 – Кнопки и индикация
  • Страница 23 – Техническое обслуживание
  • Страница 24 – размещении; Габаритные и установочные размеры наружных блоков
  • Страница 25 – Габаритные и установочные размеры блоков канального типа
  • Страница 27 – Модель
  • Страница 28 – 0 Подключение к электросети
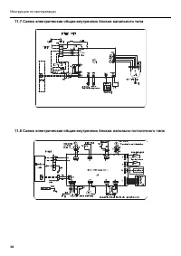
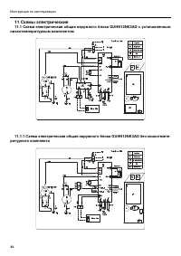
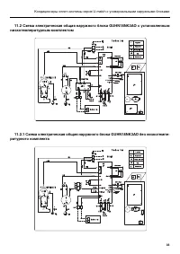
  • Страница 33 – 1 Схемы электрические; низкотемпературным комплектом
Загрузка инструкции

Инструкция
по эксплуатации

Gree GFH 24 K3BI/GUHN 24 NK3AO канальная сплит-
система

Цены на товар на сайте:

http://kondicionery.vseinstrumenti.ru/split-sistemy/kanalnye/gree/gfh_24_k3bi_guhn_24_nk3ao/

Отзывы и обсуждения товара на сайте:

http://kondicionery.vseinstrumenti.ru/split-sistemy/kanalnye/gree/gfh_24_k3bi_guhn_24_nk3ao/#tab-
Responses

"Загрузка инструкции" означает, что нужно подождать пока файл загрузится и можно будет его читать онлайн. Некоторые инструкции очень большие и время их появления зависит от вашей скорости интернета.

Краткое содержание

Страница 3 - Установленный срок службы 7 лет.; Содержание

Инструкция по эксплуатации Сертификат № POCC CN.AИ46.В12124 Срок действия до 12.01.2011 Установленный срок службы 7 лет. Производитель — GREE Electric Appliances, Inc. (Китай) Внимание!Перед началом эксплуатации внимательно изучите данную инструкцию. Содержание 1 Назначение кондиционера ...............

Страница 4 - Требования электробезопасности

3 Кондиционеры сплит-системы серия U-match с универсальными наружными блоками Настоящее руководство распространяется на кондиционеры сплит-систем с универсаль- ными наружными блоками. К наружному блоку может быть подключен любой тип внутренне-го блока соответствующей производительности. 1. Назначени...

Страница 5 - Типы блоков и обозначение; Условное обозначение блоков

4 Инструкция по эксплуатации 3. Типы блоков и обозначение 3.1 Условное обозначение блоков G X X X XX X X X X X 1 2 3 4 5 6 7 8 9 10 Поз. символа Наименование символа Расшифровка символа 1 G Производитель фирма Gree 2 Тип блока U — наружный блок серии U-matchF — внутренний блок канального типаK — вну...

Характеристики

Другие модели - Кондиционеры Gree

Все кондиционеры Gree