Страница 2 - СОДЕРЖАНИЕ
2 СОДЕРЖАНИЕ 1. ТЕХНИЧЕСКИЕ ХАРАКТЕРИСТИКИ ............................................................................. 3 2. ВВЕДЕНИЕ ......................................................................................................................4 3. СИМВОЛЫ ПРЕДОСТЕРЕЖЕНИЯ, УПРАВЛЕНИЯ И ИНФО...
Страница 3 - ТЕХНИЧЕСКИЕ ХАРАКТЕРИСТИКИ; Характеристики
3 1. ТЕХНИЧЕСКИЕ ХАРАКТЕРИСТИКИ Характеристики Модель IGG1200 IGG3600 ГЕНЕР АТ ОР Исполнение Открытая рама Вес нетто, кг 22 35 Класс защиты IP23 Уровень звукового давления, дБа 68 ДВИГ АТЕЛЬ Тип двигателя Бензиновый, 4х-тактный, одноцилиндровый, с воздушным охлаждением Модель двигателя G100HC G210HC...
Страница 4 - Уважаемый пользователь!; Благодарим за покупку продукции CHAMPION. В данном руководстве
4 2. ВВЕДЕНИЕ Уважаемый пользователь! Благодарим за покупку продукции CHAMPION. В данном руководстве приведены правила эксплуатации генератора CHAMPION. Перед началом работ внимательно прочтите руководство. Эксплуатируйте устройство в соот- ветствии с правилами и с учетом требований безопасности, а ...
Страница 5 - УПРАВЛЕНИЯ И ИНФОРМАЦИИ; виде наклеек либо нанесены рельефно на корпусе.
5 3. СИМВОЛЫ ПРЕДОСТЕРЕЖЕНИЯ, УПРАВЛЕНИЯ И ИНФОРМАЦИИ Символы предостережения, управления и информации размещены на генераторе в виде наклеек либо нанесены рельефно на корпусе. Прочтите инструкцию по эксплуатации перед началом работы. Не прикасайтесь к глушителю, пока он горячий. Предупреждение! Опа...
Страница 6 - ОСНОВНЫЕ ПОНЯТИЯ И ОПРЕДЕЛЕНИЯ; Активная нагрузка
6 4. ОСНОВНЫЕ ПОНЯТИЯ И ОПРЕДЕЛЕНИЯ Нагрузка (электрическая нагрузка, по- требитель) — устройство, потребляю- щее электрическую мощность. Нагрузка имеет активную и реактивную составля- ющую. Активная нагрузка — устройство, в кото- ром практически вся потребляемая элек- трическая энергия может быть и...
Страница 9 - ПОЖАРНАЯ БЕЗОПАСНОСТЬ
9 7. ТРЕБОВАНИЯ ТЕХНИКИ БЕЗОПАСНОСТИ ВО ВРЕМЯ ЭКСПЛУАТАЦИИ ПОЖАРНАЯ БЕЗОПАСНОСТЬ 1. Топливо является легко воспламеня- емым и взрывоопасным веществом. Не курите, не допускайте наличия искр и пламени в зоне хранения то- плива и при заправке двигателя. Пе- ред заправкой заглушите двигатель и убедитесь...
Страница 10 - ХИМИЧЕСКАЯ БЕЗОПАСНОСТЬ
10 11. Перед эксплуатацией генератор дол- жен быть подключен к защитному заземлению, выполненному в соот- ветствии с правилами электротехни- ческой безопасности. 12. Избегайте прямого контакта с зазем- ленными поверхностями, такими как трубы, радиаторы и т.п. ПРЕДУПРЕЖДЕНИЕ! Генератор вырабатывает э...
Страница 11 - Рис. 2 Расположение основных узлов. Вид сзади
11 8. ОСНОВНЫЕ УЗЛЫ И ОРГАНЫ УПРАВЛЕНИЯ Расположение основных узлов и органов управления представлено на Рис. 1-3. Рис. 1 Расположение основных узлов и органов управления. Вид спереди 1. Стартер 2. Воздушный фильтр 3. Топливный кран 4. Крышка топливного бака 5. Индикатор уровня топлива в баке 6. Пан...
Страница 13 - УСТРОЙСТВО И ПРИНЦИП РАБОТЫ ГЕНЕРАТОРА
13 9. СБОРКА Генератор поставляется с завода-изгото- вителя в собранном виде.Комплект поставки состоит из генера- тора и ключа свечного, воронки для за- правки масла в двигатель, руководства по эксплуатации. ВНИМАНИЕ! Комплект поставки может быть изменен без предвари - тельного уведомления. Генерато...
Страница 14 - ПОДГОТОВКА К РАБОТЕ
14 10. ПОДГОТОВКА К РАБОТЕ И ЭКСПЛУАТАЦИЯ ПОДГОТОВКА К РАБОТЕ Генератор рекомендуется эксплуатиро- вать на открытом воздухе. При этом обе- спечиваются наилучшие условия для под- вода воздуха и отвода выхлопных газов. Генератор должен быть защищен от воз- действия прямых солнечных лучей и ат- мосферн...
Страница 15 - МОТОРНОЕ МАСЛО; Рис. 5 Определение вязкости масла; Перед запуском двигателя необходимо
15 МОТОРНОЕ МАСЛО ВНИМАНИЕ! Генератор поставляется с за - вода без масла в картере дви - гателя. Перед запуском в ра - боту необходимо залить необходимое количество чистого моторного масла для четырехтактных двигателей. ВНИМАНИЕ! Каждый раз перед запуском двигателя необходимо прове - рить уровень ма...
Страница 16 - Рис. 6 Проверка уровня масла в картере; ЗАПРАВКА ДВИГАТЕЛЯ НОВОГО
16 При недостаточном уровне масла в картере необходимо долить чистое масло до верхней отметки на щупе, что соответствует нижней кромке за- ливного отверстия (Рис. 6). После окончательной проверки, плотно за- крутите крышку-щуп. Рис. 6 Проверка уровня масла в картере ЗАПРАВКА ДВИГАТЕЛЯ НОВОГО ГЕНЕРАТ...
Страница 17 - ЗАПУСК ДВИГАТЕЛЯ; Рис. 9 Рычаг управления воздушной
17 заливной горловины, чтобы оставить пространство для теплового расшире - ния топлива. После заправки топливного бака убеди- тесь в том, что крышка топливного бака закрыта должным образом. Максималь- ный уровень топлива показан на Рис. 7. Основные элементы топливного бака по- казаны на Рис. 8. Рис....
Страница 18 - Рис. 11 Топливный кран открыт; ПОДГОТОВКА И ЗАПУСК
18 Рис. 11 Топливный кран открыт 7. Проверните коленчатый вал двига- теля ручным стартером, пока не по- чувствуете сопротивление, затем медленно опустите ручку стартера вниз. Снова медленно потяните за ручку стартера, пока не почувствуе- те, что стартер вошел в зацепление с маховиком, после чего, ре...
Страница 19 - При возникновении трудностей при; ОСТАНОВКА ДВИГАТЕЛЯ; Рис. 12 Топливный кран закрыт; ОБКАТКА ГЕНЕРАТОРА
19 вом в необходимом объеме и вырабаты - вать бензин полностью, пока двигатель не остановится самостоятельно. Устойчивый (успешный) запуск двигателя гарантирован при температуре окружаю- щей среды выше -5 °С при отсутствии не- исправностей.При температуре ниже -5 °С запуск дви- гателя генератора воз...
Страница 23 - Рис. 19 Трубка сапуна
23 При этом частота вращения двигателя увеличится, и на панели управления ге- нератора будут гореть индикаторы «РА- БОТА», «1500 Вт», «2500 Вт» и «3500 Вт». ОСОБЕННОСТИ ЭКСПЛУАТАЦИИ В ЗИМНЕЕ ВРЕМЯ В холодное время года при температуре окружающей среды ниже -5 °С возможно замерзание трубки сапуна (ве...
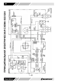
Страница 24 - ТЕХНИЧЕСКОЕ ОБСЛУЖИВАНИЕ; ВИДЫ РАБОТ И СРОКИ; ТАБЛИЦА 1. Виды работ и сроки технического обслуживания
24 11.ТЕХНИЧЕСКОЕ ОБСЛУЖИВАНИЕ ВИДЫ РАБОТ И СРОКИ ТЕХНИЧЕСКОГО ОБСЛУЖИВАНИЯ Для поддержания высокой эффектив- ности работы генератора необходимо периодически проверять его техническое состояние и выполнять необходимые ре- гулировки. Периодичность технического обслуживания и виды выполняемых ра- бот ...
Страница 25 - ЗАМЕНА МОТОРНОГО МАСЛА; Рис. 20 Замена масла в двигателе; ОБСЛУЖИВАНИЕ ВОЗДУШНОГО; Рис. 21 Снятие крышки воздушного
25 ПРЕДУПРЕЖДЕНИЕ! Заглушите двигатель и дай - те ему остыть перед тем, как выполнять какие-либо ра - боты по техническому обслуживанию генератора, кроме необходимых работ по регулировке двигателя. Несвоевре - менное техническое обслуживание или не устранение проблемы перед рабо - той, может стать п...
Страница 26 - Рис. 22 Воздушный фильтр; ОБСЛУЖИВАНИЕ ФИЛЬТРА; Рис. 23 Обслуживание сетчатого фильтра; ОБСЛУЖИВАНИЕ ТОПЛИВНОГО; Рис. 24 Устройство топливного крана
26 2. Извлеките воздушный фильтр (Рис. 22). Рис. 22 Воздушный фильтр 3. Проверьте целостность и чистоту воз- душного фильтра. При наличии по- вреждений, разрывов фильтр необхо- димо заменить. 4. Промойте воздушный фильтр мыль- ным раствором или раствором не го- рючей жидкости, тщательно отожми- те и...
Страница 27 - Рис. 25 Обслуживание свечи зажигания
27 Порядок обслуживания:1. Снимите топливный бак с рамы гене- ратора. 2. Открутите контргайку (5) на 1-2 обо- рота. 3. Выкрутите топливный кран из топлив- ного бака. 4. Открутите стакан отстойника (4) и слейте из него бензин в подготовлен- ную для этого емкость. 5. Извлеките из корпуса топливного кр...
Страница 29 - И УТИЛИЗАЦИЯ; ХРАНЕНИЕ; Рис. 26 Слив топлива из карбюратора
29 12. ХРАНЕНИЕ, ТРАНСПОРТИРОВАНИЕ И УТИЛИЗАЦИЯ ХРАНЕНИЕ Устройство следует хранить в сухом, не запыленном помещении. При хранении должна быть обеспече- на защита устройства от атмосферных осадков.Наличие в воздухе паров кислот, щело- чей и других агрессивных примесей не допускается. Устройство во в...
Страница 31 - ПОИСК И УСТРАНЕНИЕ НЕИСПРАВНОСТЕЙ; ДВИГАТЕЛЬ; Двигатель не запускается; ГЕНЕРАТОР ПЕРЕМЕННОГО ТОКА; Нет напряжения
31 13.ПОИСК И УСТРАНЕНИЕ НЕИСПРАВНОСТЕЙ ДВИГАТЕЛЬ Возможная причина Метод устранения Двигатель не запускается Выключатель зажигания находится в положении «ВЫКЛ.» Переведите выключатель зажигания в положение «ВКЛ.» Воздушная заслонка карбюратора открыта (двигатель в холодном состоянии) Закройте возду...
Страница 33 - РАСЧЕТ НАГРУЗКИ ГЕНЕРАТОРА; ТАБЛИЦА 2. Значения коэффициентов; Примерный расчет необходимой
33 14. РАСЧЕТ НАГРУЗКИ ГЕНЕРАТОРА Для расчета нагрузки генератора необ- ходимо знать номинальную мощность потребителей электрической энергии и коэффициенты (К) пускового тока (если у нагрузок есть реактивная составляю- щая). Значения коэффициентов пусково- го тока приведены в Таблице 2. ТАБЛИЦА 2. З...