Страница 3 - его правильной эксплуатацией.
Данный дизельный генератор горячего воздуха предназначен только для промышлен- ного использования. Предупреждение: при несоблюдении инструкций по безопасности и инструкций по экс- плуатации данного оборудования фирма-производитель снимает с себя ответственность за несчастные случаи и повреждения, на...
Страница 4 - Описание и работа дизельного теплогенератора; Таблица 1 - Основные параметры дизельных теплогенераторов
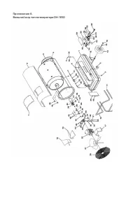
1. Описание и работа дизельного теплогенератора 1.1. Назначение теплогенератора Теплогенераторы DH-105D – серия передвижных дизельных генераторов горячего воздуха, предназначенных для безопасного, надежного и эффективного обогрева по-мещений при четком выполнении правил эксплуатации и технического о...
Страница 5 - Указания по технике безопасности; Внимательно прочитайте инструкции перед началом эксплуатации
2. Указания по технике безопасности 2.1 Внимательно прочитайте инструкции перед началом эксплуатации 2.2 Выясните, где находятся кнопки включения и выключения теплогенератора. Ознакомьтесь со способами управления теплогенератором. 2.3 Следуйте инструкциям по техническому обслуживанию, изучите таблиц...
Страница 6 - Эксплуатация теплогенератора; Подготовка к эксплуатации
3. Эксплуатация теплогенератора 3.1 Подготовка к эксплуатации 3.1.1 Эксплуатация теплогенератора должна осуществляться в диапазоне рабочих температур от минус 10°С до плюс 40°С. 3.1.2 Извлечь теплогенератор из упаковки. В случае пребывания на холоде теплоге-нератор должен быть выдержан в рабочих кли...
Страница 7 - Техническое обслуживание; и горелки используйте сжатый воздух.; Летняя вентиляция
4. Техническое обслуживание 4.1 Перед техническим обслуживанием и ремонтом отключайте теплогенератор от источника питания. 4.2 Каждые 300 часов эксплуатации контролируйте и очищайте топливный фильтр (47). 4.3 Каждые 300 часов эксплуатации чистите или заменяйте сопло (39). Заменяйте изношенные детали...
Страница 9 - Техническое обслуживание топливного насоса; Рис 2. Топливный насос Delta
5.3 Техническое обслуживание топливного насоса 5.3.1 Отсоедините топливопроводы от насоса. 5.3.2 Открутите винты, выньте насос. 5.3.3 Открутите заглушку (8 на рис. 2), достаньте фильтр и промойте. 5.3.4 Соберите насос в обратном порядке. 5.3.5 Подключите топливопроводы и убедитесь, что нет утечек и ...
Страница 10 - Возможные неисправности и методы их устранения; Возможные неисправности приведены в таблицах 2 и 3; при температуре 25 °С.
8. Транспортирование 9. Утилизация 10. Возможные неисправности и методы их устранения 8.1 Транспортирование теплогенератора следует производить в крытых транспорт- ных средствах любого вида в условиях, обеспечивающих сохранность изделий, в соот-ветствии с правилами перевозки грузов, действующими на ...
Страница 11 - Таблица 3
# Причина Устранение 1. Отсутствие электропитания Убедитесь, что вилка включена в сеть.Проверьте наличие электропитания в сети.Проверьте все электрические соединения 2. Мотор заблокирован/неисправен Проверьте и замените при необходимости 3. Вентилятор заблокирован/неисправен Проверьте и замените при...
Страница 12 - деформации корпуса или любых других элементов конструкции).
11. Общие правила 12. Гарантии изготовителя 13. Случаи утраты гарантийных обязательств 11.1 При сборке теплогенератора убедитесь, что все винты и соединения плотно и герметично завинчены. Включите теплогенератор, следуя инструкциям по установке и эксплуатации. Убедитесь, что дизельный теплогенератор...
Страница 13 - рийный номер изделия.
14. Координаты производителя 15. Телефоны и адреса центральных сервисных центров Заказчик: ООО «ВсеИнструменты.ру» 109451, Россия, Москва, ул. Братиславская, д. 16 к. 1, пом. 3 Тел.: +7 (499) 681-23-57 Производитель: ООО «ТеплоТрейд», 453510, Башкортостан, г. Белорецк, ул. С.Тюленина, 14 • СЦ ООО «О...
Страница 16 - Условные обозначения:; Упаковочный лист для DH-105D
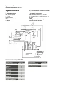
Приложение Б.Схема подключение DH-105D Условные обозначения: A-Фаза IT-Трансформатор МS-ВыключательN-Ноль M-ДвигательPC-ФотоэлементЕ-Земля LО-Предохранительная сигнальная лампочкаTS-Разъем термостатаDS-Электромагнитный клапанLT-Предохранительный термостатR-РелеFT-Термостат вентилятораPL-Индикатор пи...
Страница 17 - Свидетельство о приемке
Промышленный генератор горячего воздуха модели DH-105D заводской номер # Соответствует требованиям НТД и признан годным к эксплуатации.Установленный срок службы изделия 3 года. Начальник ОТК МП личная подпись расшифровка подписи число, месяц, год Свидетельство о приемке Свидетельство о продаже Уважа...