Gree GWH07RA-K3NNA6A - инструкции и руководства
Кондиционер Gree GWH07RA-K3NNA6A - инструкции пользователя по применению, эксплуатации и установке на русском языке читайте онлайн в формате pdf
Инструкции:
Инструкция по эксплуатации Gree GWH07RA-K3NNA6A
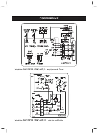
1
2
3
4
5
6
7
8
9
10
11
12
13
14
15
16
17
18
19
20
21
22
23
24
25
26
27
Gree Кондиционеры Инструкции
-
Gree Bora GWH07AAA/K3NNA2A
Инструкция по эксплуатации
-
Gree Bora Inverter R32 GWH12AAB-K6DNA2A
Инструкция по эксплуатации
-
Gree FGR 20 BNa-M
Инструкция по эксплуатации
-
Gree FGR 25 CNa-M
Инструкция по эксплуатации
-
Gree FGR 30 BNa-M
Инструкция по эксплуатации
-
Gree FGR 40 BNa-M
Инструкция по эксплуатации
-
Gree GFH 18 K3BI/GUHN 18 NK3AO
Инструкция по эксплуатации
-
Gree GFH 24 K3BI/GUHN 24 NK3AO
Инструкция по эксплуатации
-
Gree GFH 36 K3BI/GUHN 36 NK3AO
Инструкция по эксплуатации
-
Gree GFH 42 K3BI/GUHN 42 NM3AO
Инструкция по эксплуатации
-
Gree GFH 48 K3BI/GUHN 48 NM3AO
Инструкция по эксплуатации
-
Gree GFH 60 K3BI/GUHN 60 NM3AO
Инструкция по эксплуатации
-
Gree GJC07AA-E3MNC1A
Инструкция по эксплуатации
-
Gree GJC09AA-E3MNC1A
Инструкция по эксплуатации
-
Gree GJC12AA-E3MNC1A
Инструкция по эксплуатации
-
Gree GJC24AA-E3RNC2A
Инструкция по эксплуатации
-
Gree GTH 48 K3BI/GUHN 48 NM3AO
Инструкция по эксплуатации
-
Gree GWH07MA-K3NNA4A
Инструкция по эксплуатации
-
Gree GWH07MA-K3NNC5A
Инструкция по эксплуатации
-
Gree GWH09MA-K3NNA4A
Инструкция по эксплуатации