Страница 2 - ВВЕДЕНИЕ
EUROPOWER РУКОВОДСТВО ДЛЯ ПОЛЬЗОВАТЕЛЯ www.EUROPOWERGenerators.com EPS163DE KU/LS Pag.2/12 Datum: 26/10/2010 Rev.: 04 Uitv: TU Goedkeurder: YH Ref: EPS163DE-120510rev04-RU.doc 0. ВВЕДЕНИЕ Чтобы наш электроагрегат надёжно прослужил Вам долгие годы , до начала пользования им внимательно прочитайте это...
Страница 3 - EUROPOWER
EUROPOWER РУКОВОДСТВО ДЛЯ ПОЛЬЗОВАТЕЛЯ www.EUROPOWERGenerators.com EPS163DE KU/LS Pag.3/12 Datum: 26/10/2010 Rev.: 04 Uitv: TU Goedkeurder: YH Ref: EPS163DE-120510rev04-RU.doc Во избежание ожогов не касайтесь горячего глушителя . Перед установкой агрегата на хранение внутри помещения дайте двигателю...
Страница 6 - КРАТКОЕ
EUROPOWER РУКОВОДСТВО ДЛЯ ПОЛЬЗОВАТЕЛЯ www.EUROPOWERGenerators.com EPS163DE KU/LS Pag.6/12 Datum: 26/10/2010 Rev.: 04 Uitv: TU Goedkeurder: YH Ref: EPS163DE-120510rev04-RU.doc (27) - Для подъёма агрегата используйте только грузоподъёмные устройства , отвечающие требованиям действующих норм безопасно...
Страница 7 - ОПИСАНИЕ
EUROPOWER РУКОВОДСТВО ДЛЯ ПОЛЬЗОВАТЕЛЯ www.EUROPOWERGenerators.com EPS163DE KU/LS Pag.7/12 Datum: 26/10/2010 Rev.: 04 Uitv: TU Goedkeurder: YH Ref: EPS163DE-120510rev04-RU.doc Основными компонентами данного электроагрегата являются : дизельный двигатель Kubota (3000 об / мин ) с жидкостным охлаждени...
Страница 8 - ПОЛЬЗОВАНИЕ
EUROPOWER РУКОВОДСТВО ДЛЯ ПОЛЬЗОВАТЕЛЯ www.EUROPOWERGenerators.com EPS163DE KU/LS Pag.8/12 Datum: 26/10/2010 Rev.: 04 Uitv: TU Goedkeurder: YH Ref: EPS163DE-120510rev04-RU.doc На панели контроля и управления агрегата предусмотрено также место для опционной установки : - измерителя частоты вырабатыва...
Страница 9 - EUROPOWER Generators.
EUROPOWER РУКОВОДСТВО ДЛЯ ПОЛЬЗОВАТЕЛЯ www.EUROPOWERGenerators.com EPS163DE KU/LS Pag.9/12 Datum: 26/10/2010 Rev.: 04 Uitv: TU Goedkeurder: YH Ref: EPS163DE-120510rev04-RU.doc 5.5. Защита : - двигатель : автоматическая остановка двигателя при недостаточном давлении масла или при чрезмерной температу...
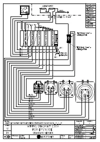
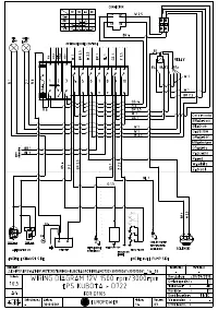
Страница 10 - ПЕРЕЧЕНЬ
EUROPOWER РУКОВОДСТВО ДЛЯ ПОЛЬЗОВАТЕЛЯ www.EUROPOWERGenerators.com EPS163DE KU/LS Pag.10/12 Datum: 26/10/2010 Rev.: 04 Uitv: TU Goedkeurder: YH Ref: EPS163DE-120510rev04-RU.doc 7. ПЕРЕЧЕНЬ ДЕТАЛЕЙ Данный перечень относится к стандартному исполнению агрегатов рассматриваемых типов . В агрегатах с доп...
Страница 12 - ПЕРЕВОЗКА
EUROPOWER РУКОВОДСТВО ДЛЯ ПОЛЬЗОВАТЕЛЯ www.EUROPOWERGenerators.com EPS163DE KU/LS Pag.12/12 Datum: 26/10/2010 Rev.: 04 Uitv: TU Goedkeurder: YH Ref: EPS163DE-120510rev04-RU.doc 11. ПЕРЕВОЗКА И ХРАНЕНИЕ Чтобы топливо не вылилось из агрегата при его перевозке или временном хранении , агрегат должен в ...