Страница 2 - Используемые обозначения; Требования, несоблюдение которых может при-; ПРИМЕЧАНИЕ; Содержание; Свидетельство о приемке
Используемые обозначения ВНИМАНИЕ! Требования, несоблюдение которых может при- вести к тяжелой травме или серьезному повреж- дению оборудования. ОСТОРОЖНО! Требования, несоблюдение которых может при- вести к серьезной травме или летальному исходу. ПРИМЕЧАНИЕ 1. В тексте данной инструкции воздушно-те...
Страница 5 - Подготовка к работе; Монтаж завесы; Подключение к электрической сети
5 Подготовка к работе Подготовка к работе Монтаж завесы При установке, монтаже и запуске в эксплуата- цию необходимо соблюдать правила технической эксплуатации электроустановок потребителей (ПТЭЭП) и межотраслевые правила по охране тру- да при эксплуатации электроустановок (ПОТ РМ- 016-2001). В боко...
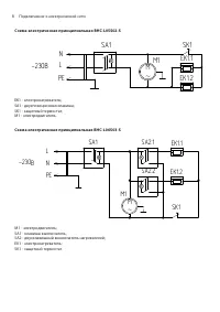
Страница 6 - Схема электрическая принципиальная BHC-L06S03-S; SA2 - двухклавишный выключатель нагревателей; Схема электрическая принципиальная тепловой завесы
6 Подключение к электрической сети Схема электрическая принципиальная BHC-L06S03-S Схема электрическая принципиальная BHC-L05S02-S SA2.1 EK1.1 SA2.2 EK1.2 SA1 M1 M ~ SK1 М 1 - электродвигатель ; SA1 - клавиша - выключатель ; SA2 - двухклавишный выключатель нагревателей ; EK1 - электронагреватель ; S...
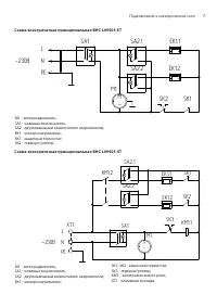
Страница 7 - Схема электрическая принципиальная BHC-L09S03-ST
7 Подключение к электрической сети Схема электрическая принципиальная BHC-L09S03-ST Схема электрическая принципиальная BHC-L09S05-ST SA2.1 EK1.1 SA2.2 EK1.2 SA1 M1 M ~ SK1 М 1 - электродвигатель ; SA1 - клавиша - выключатель ; SA2 - двухклавишный выключатель нагревателей ; EK1 - электронагреватель ;...
Страница 8 - Подключение теплоносителя; Схема электрическая принципиальная BHC-L10S06-SP
8 Подключение теплоносителя Схема электрическая принципиальная BHC-L10S06-SP Схема электрическая принципиальная BHC-L09S03-SP SA2.1 EK1.1 SA2.2 EK1.2 SA1 M1 M ~ SK1 М 1 - электродвигатель ; SA1 - клавиша - выключатель ; SA2 - двухклавишный выключатель нагревателей ; EK1 - электронагреватель ; SK1 - ...
Страница 9 - Схема электрическая принципиальная BHC-L15S09-SP
9 Подключение теплоносителя Схема электрическая принципиальная BHC-L15S09-SP Номинальный ток автоматического выключателя и сечение подводимого кабеля должны соответ- ствовать таблице ниже. Тепловая завеса Номинальный ток автоматического выключателя Сечение медного кабеля, мм 2 BHC-L05S02-S 10 А Шнур...
Страница 10 - Управление прибором; Режим вентиляции без нагрева
10 Управление прибором Управление прибором Управление завесами BHC-L05S02-S, BHC-L06S03-S, BHC-L09S03-ST, BHC-L09S05-ST осуществляется при помощи клавиш управления, расположенных на корпусе завесы. 1 2 3 4 1 – К лавиша вк лючения вентиляторов (а так же нагрева только для завесы ВНС-L05S02-S) 2, 3 – ...
Страница 11 - Уход и обслуживание
11 Уход и обслуживание 1 – к лавиша вк лючения вентиляторов 2, 3 – к лавиши вк лючения нагревательных элементов 4 - терморегулятор Перед включением завесы все переключатели должны находиться в положении 0, как изобра- жено на эскизе. Режим вентиляции без нагрева Для включения завесы в режим вентиляц...
Страница 12 - Комплектация; Транспортирование и хранение
12 ПРИМЕЧАНИЕ После транспортирования при отрицательных тем- пературах выдержать завесу в помещении, где пред- полагается ее эксплуатация, без включения в сеть не менее 2-х часов. Комплектация Комплектация завесы должна соответствовать таблице представленной ниже. Наименование Количество Завеса 1 шт...
Страница 13 - Товар соответствует требованиям
13 Гарантия Приборы и аксессуары можно приобрести в фирменном интернет-магазине: http://shop.ballu.ru или в торговых точках Вашего города. На предприятии ООО «ИЗТТ» система менеджмен- та качества сертифицирована на соответствие тре- бованиям ГОСТ Р ИСО 9001-2015 (ISO 9001: 2015). Срок службы прибора...
Страница 14 - ГАРАНТИЙНЫЙ ТАЛОН; ТИП
ГАРАНТИЙНЫЙ ТАЛОН Настоящий документ не ограничивает определенные законом права потребителей,но дополняет и уточняет оговоренные законом обязательства, предполагающие соглашение сторон либо договор ТИП Срок службы Сплит-системы, мобильные кондиционеры, осушители, электрические обогреватели (конвекто...
Страница 19 - сохраняется у клиента; на гарантийное обслуживание; на гарантийное обслуживание
ГАРАНТИЙНЫЙ ТАЛОН сохраняется у клиента Заполняется продавцом Модель _____________________________________ Серийный номер ____________________________ Дата продажи _______________________________ Название продавца __________________________ ____________________________________________ Адрес продавца...