Bosch WRD10-2 G/G23 - Инструкция по эксплуатации

Bosch WRD10-2 G/G23

Водонагреватель Bosch WRD10-2 G/G23 - инструкция пользователя по применению, эксплуатации и установке на русском языке. Мы надеемся, она поможет вам решить возникшие у вас вопросы при эксплуатации техники.

Если остались дополнительные вопросы — свяжитесь с нами через контактную форму.

1 Страница 1
2 Страница 2
3 Страница 3
4 Страница 4
5 Страница 5
6 Страница 6
7 Страница 7
8 Страница 8
9 Страница 9
10 Страница 10
11 Страница 11
12 Страница 12
13 Страница 13
14 Страница 14
15 Страница 15
16 Страница 16
17 Страница 17
18 Страница 18
19 Страница 19
20 Страница 20
21 Страница 21
22 Страница 22
23 Страница 23
24 Страница 24
25 Страница 25
26 Страница 26
27 Страница 27
28 Страница 28
29 Страница 29
30 Страница 30
31 Страница 31
32 Страница 32
33 Страница 33
34 Страница 34
35 Страница 35
36 Страница 36
37 Страница 37
38 Страница 38
39 Страница 39
40 Страница 40
41 Страница 41
42 Страница 42
43 Страница 43
44 Страница 44
45 Страница 45
46 Страница 46
47 Страница 47
48 Страница 48
Страница: / 48

Содержание:

  • Страница 2 – Содержание; Регулировка давления перед форсункой 15
  • Страница 3 – Знак
  • Страница 4 – Данные о приборе; Категория, тип и допуск; Модель
  • Страница 5 – Габаритные; Габаритные размеры
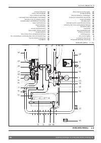
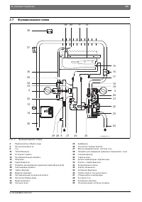
  • Страница 6 – Функциональная схема
  • Страница 7 – Электросхема; Принцип действия
  • Страница 8 – Технические характеристики; Символ
  • Страница 9 – Эксплуатация; Цифровой индикатор; Перед вводом в эксплуатацию; Включение; Объем потока воды
  • Страница 10 – Регулировка мощности; Рис 11 Опорожнение прибора
  • Страница 11 – Предписания; Следует соблюдать все местные законодательные
  • Страница 12 – Монтаж (только для авторизированных фирмой Бош специалистов); Важные указания; Требования к помещению для монтажа
  • Страница 13 – Дымоход; Монтаж прибора; Прибор; Площадь поперечного сечения для подачи
  • Страница 14 – Подключение подачи воды; Рис 13 Подключение подачи воды; Принцип действия гидрогенератора; AC; Подключение подачи газа
  • Страница 15 – Заводская настройка; Точка измерения давления перед форсункой
  • Страница 16 – Использовать только оригинальные комплекты для; Переоборудование может производить только; Давление перед форсункой
  • Страница 19 – Устранение неисправностей; Неисправность
  • Страница 21 – ГАРАНТИЙНЫЙ ТАЛОН
Загрузка инструкции

Паспорт и инструкция по монтажу и эксплуатации

Газовый проточный водонагреватель

Therm 6000 O

WRD 10/13/15 - 2 G...

Сертификат соответствия РОСС PT.АB24.В00214
Разрешение Федеральной Службы по экологическому, технологическому и атомному
надзору

6 72

0 608

984

(20

10/10)

RU/UA/BY

Перед инс та лляцией прочита ть инс трукци ю!
Перед введением в экс плуа та цию чи тать инс трукцию по экс плуа та ции !

О бр атить особое внима ние на указа ния по безо па снос ти!
Мес то уста новки д олж но удовлетворять условиям вентиляции воз духа!

И нст аляция долж на проводит ься толь ко автор изирова ным специ алист ом!

6720608984

"Загрузка инструкции" означает, что нужно подождать пока файл загрузится и можно будет его читать онлайн. Некоторые инструкции очень большие и время их появления зависит от вашей скорости интернета.

Краткое содержание

Страница 2 - Содержание; Регулировка давления перед форсункой 15

2 | Содержание RU 6 720 608 984 (2010/10) Содержание 1 Пояснения условных обозначений/ указания по технике безопасности . . . . . . . . . . . . . . . . . . . . 31.1 Пояснения условных обозначений . . . . . . 3 1.2 Указания по технике безопасности . . . . . 3 2 Данные о приборе . . . . . . . . . . . ...

Страница 3 - Знак

Пояснения условных обозначений/ указания по технике безопасности | 3 RU 6 720 608 984 (2010/10) 1 Пояснения условных обозначений/ указания по технике безопасности 1.1 Пояснения условных обозначений Предупреждения Выделенные слова в начале предупреждения обозначают вид и степень тяжести последствий, ...

Страница 4 - Данные о приборе; Категория, тип и допуск; Модель

4 | Данные о приборе RU 6 720 608 984 (2010/10) 2 Данные о приборе 2.1 Категория, тип и допуск 2.2 Типы прибора W Газовый проточный водонагреватель R Постоянная регулировка мощности D Цифровой индикатор 10 Максимальный расход воды (л/мин) -2 Версия 2 G Электронный розжиг посредством гидрогенератора ...

Характеристики

Другие модели - Водонагреватели Bosch

Все водонагреватели Bosch