Страница 2 - эксклюзивный дистрибьютор; Представительство в России:; Г арантийный ремонт; СЕРВИС-ЦЕНТР “СтудиоСаунд Сервис”; Эксклюзивный импортер
TRIA International, Ltd. эксклюзивный дистрибьютор http://www.tria.ru Main office: 185 North Redwood Drive, ste 120, San Rafael California 94903 USA Tel.: 415.444.0820 Fax.: 415.499.8120 Представительство в России: Россия, 109088, Москва, ул. Угрешская, 14, стр.1, офис 414 Тел.: 7 495. 775.5960 Факс...
Страница 3 - PYCСКИЙ; ПРЕДУПРЕЖДЕНИЕ
1 -RU PYCСКИЙ СодержаниеРуководство по использованию ПРЕДУПРЕЖДЕНИЕ ПРЕДУПРЕЖДЕНИЕ .............................. 5ВНИМАНИЕ! ............................................ 5МЕРЫ ПРЕДОСТОРОЖНОСТИ ............ 6Диски, воспроизводимые на этом устройстве ........................................... 7 Прист...
Страница 4 - Настройка DVD
2 -RU Переключение с помощью меню диска ...... 27Отображение состояния диска DVD/Video CD ....................................... 27 Информация о дисках DivX ® ................... 27 Другие полезные функции Настройка звука ......................................... 27Функция поиска .....................
Страница 5 - Загрузка данных; Внешний аудиопроцессор
3 -RU Настройка вывода изображения ......... 40Настройка соединения Bluetooth (BLUETOOTH IN) .............................. 41 Включение и выключение адаптера USB ......................................................... 41 Настройка сенсорной кнопки VISUAL .............................................
Страница 6 - Установка и соединения
4 -RU Работа с устройством TUE-T200DVB (приобретается дополнительно) Работа с устройством TUE-T200DVB (приобретается дополнительно) .......... 58 Чейнджер (приобретается дополнительно) Управление CD-чейнджером (приобретается дополнительно) .......... 59 Выбор нескольких чейнджеров (приобретаются доп...
Страница 7 - Руководство по использованию; НЕ РАЗБИРАТЬ И НЕ ИЗМЕНЯТЬ.
5 -RU Руководство по использованию УСТАНАВЛИВАЙТЕ ДАННЫЙ ПРОДУКТ ТАКИМ ОБРАЗОМ, ЧТОБЫ ВОДИТЕЛЬ НЕ МОГ ВИДЕТЬ ЭКРАН, ЕСЛИ АВТОМОБИЛЬ НЕ ОСТАНОВЛЕН И НЕ ЗАДЕЙСТВОВАН СТОЯНОЧНЫЙ ТОРМОЗ. Просмотр водителем телевизионных программ или видео в процессе вождения опасен. Неправильная установка этого продукта...
Страница 8 - МЕРЫ ПРЕДОСТОРОЖНОСТИ
6 -RU МЕРЫ ПРЕДОСТОРОЖНОСТИ Чистка устройства Используйте мягкую сухую тряпку для периодической чистки данного устройства. Для удаления более серьезных пятен намочите тряпку, используя только воду. При использовании других средств можно растворить краску или повредить пластик. Температура Прежде чем...
Страница 9 - Принадлежности для дисков; Диски, воспроизводимые на; Воспроизводимые диски
7 -RU Принадлежности для дисков На рынке доступны различные принадлежности для защиты поверхности дисков и улучшения качества звучания. Однако большинство из них влияет на толщину и/или диаметр диска. Использование таких принадлежностей может привести к проблемам с эксплуатацией. Не рекомендуется ис...
Страница 10 - ALL
8 -RU Диски, воспроизведение которых не поддерживается. DVD-ROM, DVD-RAM, CD-ROM (за исключением файлов MP3/WMA/AAC), фото CD и т. д. DualDisc Это устройство не поддерживает стандарт DualDisc.Использование дисков стандарта DualDisc может повредить устройство и привести к повреждению самого диска при...
Страница 11 - Терминология, использующаяся при описании дисков; Обращение с USB-накопителями
9 -RU Использование дисков DVD-R/DVD-RW/DVD+R/DVD+RW • Это устройство поддерживает воспроизведение дисков, записанных в стандартном формате DVD-Video и DVD-VR (только для DVD-R/DVD-RW). • Обратите внимание, что диски с открытым последним сеансом записи (созданные для воспроизведения на проигрывателя...
Страница 12 - Использование портативного аудиоплеера
10 -RU Использование портативного аудиоплеера • Устройство может управлять портативным аудиоплеером с помощью интерфейса USB. Возможно воспроизведение форматов аудиофайлов MP3 и WMA. • Корректная работа портативного аудиоплеера не гарантируется. Используйте портативный аудиоплеер в соответствии с ус...
Страница 13 - Список компонентов; Расположение элементов управления; Приступая к работе
11 -RU Список компонентов • Головной блок .....................................................................1 • Кабель питания ..................................................................1 • Монтажный стакан ............................................................1 • Ключ для кронштейна...
Страница 14 - Загрузка/извлечение диска; Настройка угла просмотра монитора; Настройка уровня громкости
12 -RU Загрузка/извлечение диска IVA-W505R: 1 Нажмите OPEN на устройстве. Откроется экран EJECT/TILT. 2 Вставьте диск. Коснитесь кнопки [OPEN] на экране EJECT/TILT. Откроется выдвижной монитор, после чего можно будет загрузить диск в слот. После загрузки диска монитор закроется автоматически. Извлек...
Страница 15 - Как просматривать изображение; Работа с сенсорными кнопками
13 -RU Как просматривать изображение • Прикасайтесь к кнопке подушечкой пальца обязательно слегка, чтобы не повредить экран. • Если при касании сенсорной кнопки ничего не происходит, уберите палец с панели и повторите попытку. Здесь приведен пример выбора источника на экране режима радио. 1 Коснитес...
Страница 16 - Выбор стиля дисплея
14 -RU Экран ввода с цифровой клавиатуры отображается в том случае, если для поиска названия или фрагмента выбран режим DVD. Здесь можно также ввести код страны или пароль для настройки DVD. 1 Коснитесь кнопки [10KEY] на экране основного источника. 2 Коснитесь требуемой цифровой кнопки. Пример экран...
Страница 17 - Радио
15 -RU Пример главного экрана режима FM-радио Кнопка [SOURCE] : см.стр. 13 Кнопка [VISUAL] : отображает экран выбора VISUAL Кнопка [SETUP] : отображает экран выбора SETUP Кнопка [Style] : см. стр. 14 Кнопка [DX SEEK] * 1 : отображает список выбора режимов настройки.Кнопка [PTY SEARCH] * 2 : поиск ст...
Страница 18 - Прием информации о трафике; Работа RDS
16 -RU Включение и выключение режима AF (альтернативных частот) RDS (Radio Data System) — это система радиоинформации, использующая поднесущую частоту 57 кГц обычного FM-радиовещания. Функция RDS позволяет принимать различную информацию, например, сведения о трафике, названия станций, и автоматическ...
Страница 20 - Воспроизведение; Многократное воспроизведение
18 -RU Воспроизведение 1 Коснитесь кнопки [SOURCE] на экране основного источника. Откроется экран SOURCE для выбора источника. 2 Коснитесь кнопки [DISC] . Откроется экран режима DISC. После установки диска CD/MP3/WMA/AAC в DISC SLOT (слот для дисков) устройства IVA-W505R/IVA-W502R лицевой стороной в...
Страница 23 - Воспроизведение диска; Отображение экрана режима DVD
21 -RU Воспроизведение диска В устройство IVA-W505R/IVA-W502R встроен проигрыватель дисков DVD. Когда к устройству IVA-W505R/IVA-W502R подключен дополнительный плеер Alpine DVD/Video CD/CD (или DVD-чейнджер), им можно управлять с помощью IVA-W505R/IVA-W502R (за исключением некоторых операций). • При...
Страница 24 - Отображение экрана главного меню
22 -RU Управление меню 1 Коснитесь кнопки [KEY] . Откроется режим управления меню. 2 Выберите требуемый пункт меню, коснувшись кнопки [ ] , [ ] , [ ] или [ ] . 3 Коснитесь кнопки [ENTER] , чтобы подтвердить выбор. Операции ввода с цифровой клавиатуры 1 Коснитесь кнопки [KEY] . Откроется режим управл...
Страница 25 - Перемотка вперед/назад
23 -RU Поиск по программе 1 Коснитесь кнопки [TOP MENU] на главном экране режима DVD при воспроизведении диска DVD-VR. Откроется экран поиска списка программ. 2 Коснитесь кнопки [ ] программы, которую требуется воспроизвести. Начнется воспроизведение выбранной программы, затем произойдет переход на ...
Страница 27 - папки; Прямой поиск по номеру главы,
25 -RU DVD Audio Коснитесь кнопки [ ] на сенсорном экране. Режим повтора меняется при каждом нажатии кнопки. Режим VCAP * 1 : Режим VOFF * 1 : * 1 При установке значения “VCAP” или “VOFF” в разделе “Настройка режима воспроизведения DVD-Audio” (стр. 34). DVD-VR Коснитесь кнопки [ ] на сенсорном экран...
Страница 29 - Другие полезные
27 -RU Переключение с помощью меню диска Для некоторых дисков можно изменить язык звуковой дорожки, субтитров, а также угол просмотра с помощью меню диска. 1 Коснитесь кнопки [MENU] или [TOP MENU] , чтобы открыть меню. 2 Выберите пункт меню для его подтверждения. См. раздел “В случае отображения экр...
Страница 30 - Функция поиска
28 -RU Настройка баланса вправо-влево/фронт-тыл Коснитесь и переместите [ ] на требуемую настройку. Или коснитесь требуемого диапазона настроек, и [ ] переместится в это место. Для точной настройки коснитесь [L] или [R] раздела Balance и [F] или [R] раздела Fader. Включение и отключение режима обход...
Страница 31 - Функция вывода изображения на; Переключение режимов экрана
29 -RU Пример экрана поиска Значок [ ] отображается, если существует иерархический список.Коснитесь кнопки [ ] , чтобы начать воспроизведение соответствующей дорожки (или папки/файла).Прокрутите список по одной строчке, коснувшись кнопки [ ] или [ ] . Прокрутите список по одному странице, коснувшись...
Страница 32 - Переключение только визуального; Включение и выключение режима; Отмена синхронной работы; Настройка
30 -RU Переключение только визуального источника (Синхронная работа) Можно просматривать видеосигнал, поступающий от одного источника, одновременно прослушивая аудиосигнал, поступающий от другого источника. 1 Коснитесь кнопки [VISUAL] на экране источника звука. Откроется экран выбора VISUAL. 2 Косни...
Страница 33 - Изменение настроек языка
31 -RU При касании этой области закроется экран ввода с цифровой клавиатуры.Экран ввода с цифровой клавиатуры Цифровая клавиатура используется для воспроизведения на языке, отличном от отображаемого, или для ввода пароля для защиты от просмотра детьми, и т. д. 5 Коснитесь кнопки [ ] , чтобы вернутьс...
Страница 34 - Изменение настройки цифрового вывода
32 -RU 1 Коснитесь кнопки [INPUT] . Откроется экран цифровой клавиатуры. 2 Введите 4-значный пароль с помощью цифровой клавиатуры.Первоначально установлен пароль 1111. Вводимые знаки отображаются в виде символов “ * ”. 3 Коснитесь кнопки [ENT] , чтобы запомнить номер. Откроется экран PARENTAL. Устан...
Страница 36 - Настройка режима экрана ТВ
34 -RU Эта функция применяется к форматам звука Dolby Digital, DTS. Настройка: DOWNMIX MODE Значения: SURROUND / STEREO Используйте описанную ниже процедуру для настройки экрана с учетом используемого монитора ТВ (заднего монитора).Эту настройку можно также применить к устройству IVA-W505R/IVA-W502R...
Страница 37 - Операция настройки радио; Настройка радио; Отображение времени RDS; Регулировка уровней сигналов
35 -RU При использовании дисков, содержащие звуковые данные и данные MP3/WMA/AAC. Настройка: FILE PLAY MODE Значения: CD / CMPM • Вставляйте диск при остановленном воспроизведении и извлекайте его до выполнения настроек. • Эту настройку не удастся применить при подключении CD-чейнджера, поддерживающ...
Страница 38 - Операция настройки дисплея; Режим PI SEEK; Настройка дисплея
36 -RU Настройка: PI SEEK Значения: OFF / AUTO При выборе значения OFF устройство автоматически продолжает принимать сигнал соответствующей местной RDS-станции. Настройка: RDS REGIONAL Значения: OFF / ON Можно выбрать один из шаблонов отображаемых языков. Настройка: PTY LANGUAGE Значения: GB / NL / ...
Страница 39 - Настройка яркости экрана подсветки; Переключение фоновых текстур; Изменение цвета фона шрифта
37 -RU Подсветка экрана обеспечивается встроенной в панель LCD флуоресцентной лампой. Управление освещением регулирует яркость подсветки экрана в зависимости от освещенности салона автомобиля для обеспечения комфортного просмотра. Настройка: DIMMER Значения: OFF / ON / AUTO • При установке значения ...
Страница 40 - Операция общей настройки; Общая настройка
38 -RU Операция общей настройки 1 Коснитесь кнопки [SETUP] на экране главного источника. Откроется экран SETUP для выбора настроек. 2 Коснитесь кнопки [GENERAL SETUP] . Откроется экран GENERAL SETUP. 3 Коснитесь кнопки [ ] , [ ] или [ ] и т. д., чтобы изменить настройки требуемого элемента. Настройк...
Страница 41 - Операция настройки системы; Настройка системы
39 -RU Операция настройки системы 1 Коснитесь кнопки [SETUP] на экране главного источника. Откроется экран SETUP для выбора настроек. 2 Коснитесь кнопки [SYSTEM SETUP] . Откроется экран SYSTEM SETUP. 3 Коснитесь кнопки [ ] или [ ] и т. д., чтобы изменить настройки требуемого элемента. Настройки: IN ...
Страница 42 - Настройка входа камеры заднего вида
40 -RU При подключении камеры заднего вида изображение с нее можно выводить на экран. Настройка: CAMERA IN Значения: OFF / NTSC/PAL • Изображение с камеры заднего вида отображается при включении заднего хода (R). Эта функция действует при правильном подключении провода заднего хода. • Чтобы применит...
Страница 43 - Настройка сенсорной кнопки VISUAL; Настройка цифрового выхода
41 -RU Настройка: BLUETOOTH INЗначения: OFF / NAV. (Только для IVA-W505R) / ADAPTER • Настройка недоступна, когда в разделе “Настройка режима прерывания внешними устройствами” (стр. 39) установлено значение ON. • Подробную информацию о работе с Bluetooth см. в руководстве по работе с Bluetooth Box. ...
Страница 44 - Настройка яркости
42 -RU Баланс темного фрагмента Операция настройки L.L.C. 1 Коснитесь кнопки [SETUP] на экране главного источника. Откроется экран SETUP для выбора настроек. 2 Коснитесь кнопки [L.L.C. SETUP] . Откроется экран настроек L.L.C. SETUP. 3 Коснитесь кнопки [ ] или [ ] и т. д., чтобы изменить настройки тр...
Страница 45 - Настройка оттенка изображения
43 -RU Настройка: TINT Значение: G15 ~ R15 Установите для цвета значения от G15 до R15. Для максимальных значений каждого цвета отображается значение “G MAX” или “R MAX”. • Настройку оттенка можно производить только в режиме навигации, DVD, Video CD, AUX. • Настройку оттенка не удастся произвести, е...
Страница 46 - Процедура настройки Dolby Surround
44 -RU При подключении совместимого внешнего аудиопроцессора им можно управлять с этого устройства. Для некоторых аудиопроцессоров, возможно, потребуется проводной контроллер. В качестве примера для объяснений ниже используется модель PXA-H700/PXA-H701. Подробную информацию см. в инструкциях по эксп...
Страница 47 - Настройка A.PROCESSOR; Настройка регулировки низких частот
45 -RU Настройка A.PROCESSOR 1 Отключите режим Defeat (стр. 28). 2 Коснитесь кнопки [SETUP] на экране главного источника. Откроется экран SETUP для выбора настроек. 3 Коснитесь кнопки [AUDIO SETUP] . Откроется экран настроек AUDIO SETUP. 4 Коснитесь кнопки [ ] раздела A.PROCESSOR (аудиопроцессор). О...
Страница 49 - Переключение фазы
47 -RU Другими словами, применение временной коррекции 5,1 мс к переднему левому динамику создает эффект равноудаленности слушателя от всех динамиков. 4 Коснитесь кнопки [ ] или [ ] функции T.CORR. Выберите вариант L+R или L/R. 5 Коснитесь кнопки [ ] раздела T.CORR. Откроется экран настроек T.CORR. ...
Страница 50 - Настройка динамиков
48 -RU Настройка частоты Коснитесь кнопки [ ] или [ ] раздела FREQ., чтобы настроить частоту выбранного диапазона. Настройка уровня Коснитесь кнопки [ ] или [ ] раздела LEVEL, чтобы настроить уровень выбранного диапазона. Настройка диапазона Коснитесь кнопки [ ] или [ ] раздела Q, чтобы выбрать треб...
Страница 51 - Сохранение настроек в памяти; Настройка уровня DVD
49 -RU PXA-H700 или PXA-H701 можно настроить с учетом воспроизводимых диапазонов частот динамиков.Перед выполнением этой операции проверьте диапазоны частот воспроизведения подключенных динамиков (кроме сабвуфера), чтобы убедиться, что динамики поддерживают воспроизведение низких частот (примерно 80...
Страница 52 - Настройка режима MultEQ
50 -RU Компания Alpine представляет технологию IMPRINT - первую в мире технологию надежного устранения акустических проблем в салоне автомобиля, как правило снижающих качество звучания, позволяющую прослушивать музыкальные композиции с первоначальным качеством исполнения. Дополнительную информацию с...
Страница 54 - Настройка графического эквалайзера
52 -RU Вы можете изменить параметры эквалайзера и создать кривую частотных характеристик с учетом собственных предпочтений. Настройка: G-EQ 1 Выберите значение L+R, коснувшись кнопки [ ] раздела G-EQ. При установке для параметрического эквалайзера значения L+R этот параметр отключается. 2 Коснитесь ...
Страница 55 - Настройка системы сабвуфера; Настройка уровня сабвуфера
53 -RU 4 Отрегулируйте настройки частоты раздела. Выбор частоты среза Коснитесь кнопки [ ] или [ ] раздела FREQ., затем выберите частоту среза (точку раздела).Настраиваемая полоса пропускания зависит от динамика (канала). 2,2-канальная (3WAY) система Настройки: LOW / MID-L 20 Гц~200 ГцMID-H 20 Гц~20...
Страница 56 - Информация о временной коррекции; переднее левое сидение
54 -RU Информация о временной коррекции Расстояние между слушателем и динамиками в салоне автомобиля меняется в широких пределах из-за нестандартного расположения динамиков. Из-за разницы в расстояниях между динамиками и слушателем происходит смещение звукового образа и частотных характеристик. Прич...
Страница 57 - Информация о кроссовере
55 -RU Информация о кроссовере Кроссовер (X-OVER): Это устройство оснащено активным кроссовером (фильтром). Электронный фильтр (кроссовер) ограничивает частоты выходных сигналов. Каждый канал управляется независимо. Таким образом, каждая пара динамиков воспроизводит частоты, оптимальные для их работ...
Страница 58 - Информация о технологии IMPRINT; ВИДЕНИЕ И РЕАЛЬНОСТЬ
56 -RU Информация о технологии IMPRINT Все выдающиеся музыкальные произведения начинаются с их видения автором. После бесконечных репетиций, записи и микширования авторское видение переносится на диск, в радиопрограммы и прочие носители. Но действительно ли прослушиваемые композиции соответствуют из...
Страница 59 - Включение системы навигации; Портативная система навигации; Навигационная
57 -RU Включение системы навигации (приобретается дополнительно) Если к устройству IVA-W505R/IVA-W502R подключена приобретаемая отдельно система навигации Alpine, экран навигации можно отобразить на этом устройстве. 1 Коснитесь кнопки [SOURCE] на экране основного источника. На дисплее отобразится эк...
Страница 60 - Работа с дополнительным устройством; Работа с устройством TUE-T200DVB; Дополнительное
58 -RU Работа с дополнительным устройством (приобретается дополнительно) Для управления устройствами, подключенными к разъемам AUX на задней панели IVA-W505R/IVA-W502R (режим AUX) или к разъему iPod Direct с помощью интерфейсного кабеля iPod Direct/RCA (продается отдельно) (режим AUX+), следуйте опи...
Страница 63 - Поиск нужной композиции
61 -RU Воспроизведение 1 Коснитесь кнопки [SOURCE] на экране основного источника. Откроется экран SOURCE для выбора источника. 2 Коснитесь кнопки [USB AUDIO] , после чего будет активирован режим USB и откроется экран USB. 3 Коснитесь кнопки или , чтобы выбрать нужный фрагмент (файл). Возвращение к н...
Страница 64 - Создание списка воспроизведения; Поиск по имени исполнителя
62 -RU Например: поиск по имени исполнителяВ следующем примере объясняется, как выполняется поиск по имени исполнителя (ARTISTS). Для этой же операции можно использовать другой режим поиска, но без смены иерархии. 1 Коснитесь кнопки [ ] . Активизируется режим поиска, и отображается экран списка поис...
Страница 65 - iPod
63 -RU К этому устройству можно подключать iPod ® . Подключение iPod возможно двумя способами: через соединительный USB-кабель или прямое подключение iPod через соединительный кабель FULL SPEED™ (KCE-422i).Если устройство IVA-W505R/IVA-W502R подключено с помощью кабеля, то функции управления iPod не...
Страница 66 - Функция прямого поиска; Воспроизведение в случайном
64 -RU Например: поиск по имени исполнителя В следующем примере объясняется, как выполняется поиск по имени исполнителя (ARTISTS). Для этой же операции можно использовать другой режим поиска, но без смены иерархии. 1 Коснитесь кнопки [ ] . Активизируется режим поиска, и отображается экран списка пои...
Страница 67 - Информация о дисках DVD; Информация
65 -RU 1 Коснитесь кнопки [ALL ] * . Композиции будут воспроизводиться в случайном порядке. M.I.X. ALL (off) (Случайный порядок ВСЕХ) Коснитесь кнопки [ ] после того, как коснулись кнопки [P1/2]. 2 Чтобы отменить режим M.I.X., коснитесь кнопки [ALL ] или [ ] . • Подробную информацию о режиме поиска ...
Страница 72 - При возникновении трудностей
70 -RU При возникновении трудностей Основные функцииНе функционирует или не работает экран. • Выключено зажигание автомобиля. - Если подключение выполнено по инструкции, устройство не должно работать при выключенном зажигании. • Неверное подключение проводов питания. - Проверьте подключение проводов...
Страница 75 - CURRENT ERROR
73 -RU • Диск остался в внутри CD-чейнджера. - Нажмите на кнопку извлечения, чтобы включить функцию извлечения диска. После того, как CD-чейнджер завершит функцию извлечения, вставьте пустой магазин в CD-чейнджер, чтобы извлечь диск, оставшийся в CD-чейнджере. • Магазин не загружен в CD-чейнджер. - ...
Страница 76 - Технические характеристики; CLASS 1
74 -RU Технические характеристики МОНИТОР FM-ТЮНЕР MW-ТЮНЕР LW-ТЮНЕР USB-РАЗЪЕМ CD/DVD СЧИТЫВАНИЕ СИГНАЛА ОБЩИЕ РАЗМЕР КОРПУСА (блок монитора) • Из-за непрерывного совершенствования продукта его технические характеристики и дизайн могут изменяться без предварительного уведомления. • Панель LCD изгот...
Страница 77 - Предупреждение; ВЫПОЛНЯЙТЕ ПРАВИЛЬНЫЕ ПОДКЛЮЧЕНИЯ.; КОЛЕСОМ ИЛИ РЫЧАГОМ ПЕРЕКЛЮЧЕНИЯ СКОРОСТЕЙ.; Осторожно
75 -RU Установка и соединения Чтобы правильно использовать устройство, перед его установкой и подключением ознакомьтесь с информацией из данного руководства, представленной ниже, а также на стр. 5-10. Предупреждение ВЫПОЛНЯЙТЕ ПРАВИЛЬНЫЕ ПОДКЛЮЧЕНИЯ. Неправильное подключение может привести к возгора...
Страница 78 - Установка
76 -RU Установка Предупреждение о выборе места установки 1 Перед установкой убедитесь, что открытие и закрытие дисплея не будет препятствовать перемещению рычага переключения передач. 2 Угол установки Устанавливайте под углом от 0° до 30° по горизонтали. Обратите внимание, что установка под другим у...
Страница 81 - Соединения
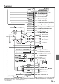
79 -RU Соединения • Переведите переключатель системы в положение “NORM” при подключении только чейнджера (если не используется совместимый с шиной Ai-NET эквалайзер). Если подключен аудиопроцессор IMPRINT, выберите положение EQ/DIV. * 1 Два переключателя системы находятся на нижней стороне устройств...
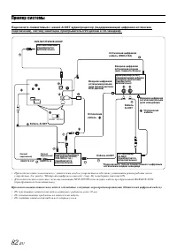
Страница 84 - Пример системы
82 -RU Пример системы Подключите совместимый с шиной Ai-NET аудиопроцессор (поддерживающий цифровое оптическое подключение), систему навигации, проигрыватель DVD-дисков и CD-чейнджер. • При подключении совместимого с оптическим входом устройства необходимо установить режим работы этого устройства. С...