Водонагреватели Baxi Premier Plus (400-570 л) - инструкция пользователя по применению, эксплуатации и установке на русском языке. Мы надеемся, она поможет вам решить возникшие у вас вопросы при эксплуатации техники.
Если остались вопросы, задайте их в комментариях после инструкции.
"Загружаем инструкцию", означает, что нужно подождать пока файл загрузится и можно будет его читать онлайн. Некоторые инструкции очень большие и время их появления зависит от вашей скорости интернета.

23
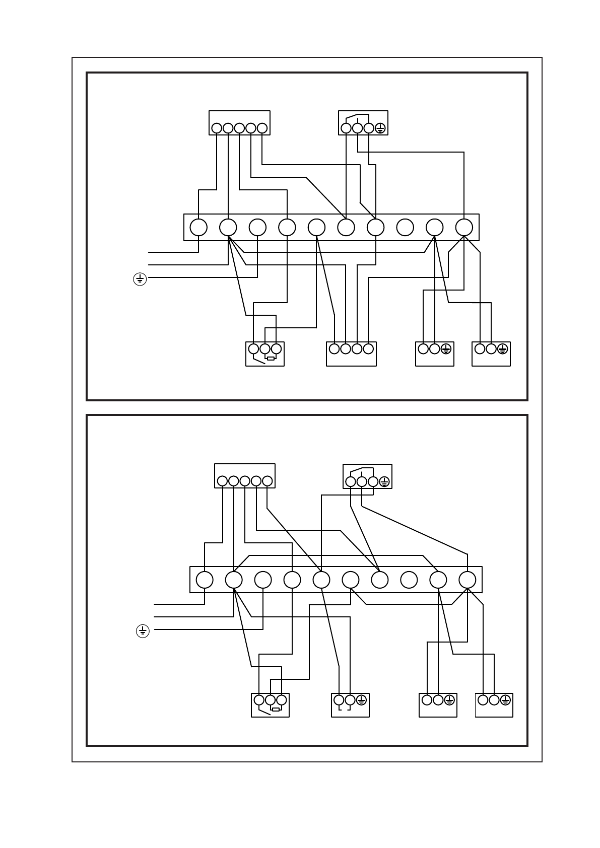
Рисунок 8
Рисунок 9
Ф
Н
CH
ВКЛ
Г
ВС
ВКЛ
У
СТРОЙСТВО
ПРОГРАММИРОВАНИЯ
1
2
3
Ф
Н
ТЕРМОСТАТ КОСВЕННОГО НАГРЕВА
И ТЕПЛОВОЙ ВЫКЛЮЧАТЕЛЬ
КОМНАТНЫЙ
ТЕРМОСТАТ
ТРЕХХОДОВОЙ КЛАПАН В
СРЕДНЕМ ПОЛОЖЕНИИ
КО
Т
Е
Л
СИСТЕМА С ТРЕХХОДОВЫМ
КЛАПАНОМ В СРЕДНЕМ
ПОЛОЖЕНИИ
1
2
3
4
5
6
7
8
9
10
ЭЛЕКТРОПИТАНИЕ
Р
А
СПРЕДЕЛИТЕЛЬНЫЙ ЩИТ
ПРИМЕЧАНИЕ: СОЕДИНЕНИЯ ЗАЗЕМЛЕНИЯ НЕ УКАЗАНЫ
Д
ЛЯ УПРОЩЕНИЯ СХЕМЫ. ВСЕ ЗАЗЕМЛЕНИЯ ДОЛЖНЫ
Б
ЫТЬ ПРИСОЕДИНЕНЫ К КОНТАКТУ «ЗЕМЛЯ» НА ЩИТЕ
ЗАПОРНЫЙ ВЕНТИЛЬ
НАСОСА НАСОС
1
2
3
Ф
Н
Ф
Н
Г
ВС
ВЫК Л
Ф
Ф
1
2
Ф
Н
ТЕРМОСТАТ КОСВЕННОГО НАГРЕВА
И ТЕПЛОВОЙ ВЫКЛЮЧАТЕЛЬ
КОСВЕННОГО КОНТУРА
КОМНАТНЫЙ
ТЕРМОСТАТ
ТРЕХХОД
ОВЫЙ КЛАПАН
(ПРИОРИТЕТ ГОРЯЧЕЙ ВОДЫ)
Б
ОЙЛЕР
СИСТЕМА ТРЕХХОДОВЫХ
КЛАПАНОВ (ПРИОРИТЕТ
Г
ОРЯ
ЧЕЙ В
ОДЫ)
1
2
3
4
5
6
7
8
9
10
Э
ЛЕКТРОПИТАНИЕ
Р
А
СПРЕДЕЛИТЕЛЬНЫЙ ЩИТ
ПРИМЕЧАНИЕ: СОЕДИНЕНИЯ ЗАЗЕМЛЕНИЯ НЕ УКАЗАНЫ
Д
ЛЯ УПРОЩЕНИЯ СХЕМЫ. ВСЕ ЗАЗЕМЛЕНИЯ ДОЛЖНЫ
Б
ЫТЬ ПРИСОЕДИНЕНЫ К КОНТАКТУ «ЗЕМЛЯ» НА ЩИТЕ
2
3
Ф
Н
Ф
Н
3
НАСОС
M
Ф
Н
CH
ВКЛ
Г
ВС
ВКЛ
У
СТРОЙСТВО
ПРОГРАММИРОВАНИЯ
Г
ВС
ВЫК Л
Содержание
- 3 Таблица 2: Размеры водонагревателя; Рисунок 1 — Габариты; УСТАНОВКА — ОБЩИЕ ТРЕБОВАНИЯ
- 4 Рисунок 3
- 5 Рисунок 4; ЭЛЕКТРИЧЕСКОЕ ПОДКЛЮЧЕНИЕ; Водонагреватель BAXI Premier Plus
- 6 Рисунок 7; Рисунок 5
- 8 ПРЕЖДЕ ЧЕМ ОТКРЫТЬ КРЫШКУ, ОТКЛЮЧИТЕ
- 10 ВВОД В ЭКСПЛУАТАЦИЮ
- 12 Выключите котел и отсоедините электрическую подводку
- 13 ВАЖНЫЕ ИНСТРУКЦИИ ДЛЯ ПОЛЬЗОВАТЕЛЯ:
- 14 Описание; ОХРАНА ОКРУЖАЮЩЕЙ СРЕДЫ; CFC/HCFC и не оказывает влияния на истощение озонового слоя.
- 15 точной на момент ее публикации.