Тепловые пушки THERMEX Bazooka 2 - инструкция пользователя по применению, эксплуатации и установке на русском языке. Мы надеемся, она поможет вам решить возникшие у вас вопросы при эксплуатации техники.
Если остались вопросы, задайте их в комментариях после инструкции.
"Загружаем инструкцию", означает, что нужно подождать пока файл загрузится и можно будет его читать онлайн. Некоторые инструкции очень большие и время их появления зависит от вашей скорости интернета.

31
Пристрій оснащений пристроєм аварійного відключення електронагрівальних елементів у разі
перегрівання корпусу. Перегрівання корпусу пристрою може статися з таких причин:
вхідна й вихідна решітки закриті сторонніми предметами або сильно забруднені;
теплова потужність пристрою перевищує тепловтрати приміщення, в якому він уста-
новлений;
в роботі пристрою виникло порушення.
Часте спрацьовування пристрою аварійного відключення не є нормальним режи-
мом роботи теплової гармати. У разі виявлення ознак порушення в роботі слід вста-
новити регулятори в неробоче положення, знеструмити пристрій та з'ясувати й усу-
нути причини, що призвели до аварійного відключення.
8.
ЕЛЕКТРИЧНА СХЕМА
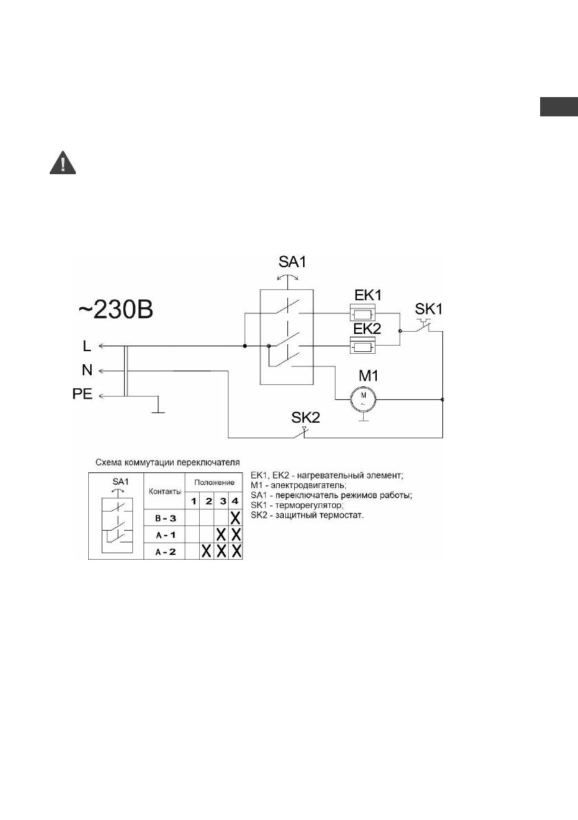
Мал. 3. Електрична схема Bazooka 2, Bazooka 3
ы
UA
Содержание
- 3 RU
- 9 прибор может эксплуатироваться более 7 лет.; ЭЛЕКТРИЧЕСКИЕ СХЕМЫ
- 10 УХОД И ОБСЛУЖИВАНИЕ
- 11 ными знаками на упаковке:
- 12 ГАРАНТИЯ ИЗГОТОВИТЕЛЯ; Изготовитель устанавливает срок гарантии на прибор; СЕРТИФИКАЦИЯ
- 13 Представник виробника в Украiнi:
- 14 ОТМЕТКА О ПРОДАЖЕ; Подпись представителя; продавца
- 25 СЕРТИФИКАТТАУ; Тауар Кедендік одақ аумағында сертификатталған.
Характеристики
Остались вопросы?Не нашли свой ответ в руководстве или возникли другие проблемы? Задайте свой вопрос в форме ниже с подробным описанием вашей ситуации, чтобы другие люди и специалисты смогли дать на него ответ. Если вы знаете как решить проблему другого человека, пожалуйста, подскажите ему :)