Тепловые пушки THERMEX Bazooka 2 - инструкция пользователя по применению, эксплуатации и установке на русском языке. Мы надеемся, она поможет вам решить возникшие у вас вопросы при эксплуатации техники.
Если остались вопросы, задайте их в комментариях после инструкции.
"Загружаем инструкцию", означает, что нужно подождать пока файл загрузится и можно будет его читать онлайн. Некоторые инструкции очень большие и время их появления зависит от вашей скорости интернета.

8
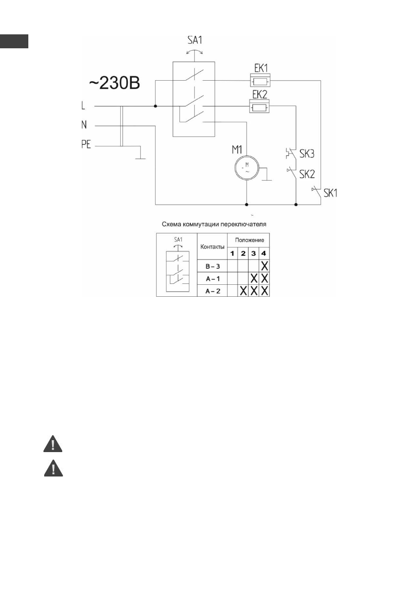
Рис. 4. Электрическая схема Bazooka 4.5
9.
УХОД И ОБСЛУЖИВАНИЕ
При нормальной эксплуатации прибор не требует специализированного технического обслужи-
вания, а только чистку от пыли решетки вентилятора, решетки с лицевой стороны прибора, и контроля
работоспособности.
Перед проведением очистки убедитесь в том, что прибор отсоединён от электросети, а корпус
прибора остыл и имеет комфортную для кожи температуру. Для очистки поверхности прибора необ-
ходимо использовать мягкую влажную ткань. После проведения очистки нужно вытереть прибор су-
хой тканью и дать просохнуть ему 24 часа перед включением.
Исправность прибора определяется внешним осмотром, затем включением и проверкой нагрева
потока воздуха. Возможные неисправности и методы их устранения приведены в таблице раздела 6.
Перед техническим обслуживанием необходимо отсоединить прибор от сети и дать
ему остыть!
Не использовать при чистке абразивные чистящие средства, полирующие средства,
бензин, растворители и другие химикаты в целях предотвращения повреждения
наружных поверхностей прибора!
ы
RU
Содержание
- 3 RU
- 9 прибор может эксплуатироваться более 7 лет.; ЭЛЕКТРИЧЕСКИЕ СХЕМЫ
- 10 УХОД И ОБСЛУЖИВАНИЕ
- 11 ными знаками на упаковке:
- 12 ГАРАНТИЯ ИЗГОТОВИТЕЛЯ; Изготовитель устанавливает срок гарантии на прибор; СЕРТИФИКАЦИЯ
- 13 Представник виробника в Украiнi:
- 14 ОТМЕТКА О ПРОДАЖЕ; Подпись представителя; продавца
- 25 СЕРТИФИКАТТАУ; Тауар Кедендік одақ аумағында сертификатталған.
Характеристики
Остались вопросы?Не нашли свой ответ в руководстве или возникли другие проблемы? Задайте свой вопрос в форме ниже с подробным описанием вашей ситуации, чтобы другие люди и специалисты смогли дать на него ответ. Если вы знаете как решить проблему другого человека, пожалуйста, подскажите ему :)