Стиральная машина Haier HW-F1286I - инструкция пользователя по применению, эксплуатации и установке на русском языке. Мы надеемся, она поможет вам решить возникшие у вас вопросы при эксплуатации техники.
Если остались вопросы, задайте их в комментариях после инструкции.
"Загружаем инструкцию", означает, что нужно подождать пока файл загрузится и можно будет его читать онлайн. Некоторые инструкции очень большие и время их появления зависит от вашей скорости интернета.

12
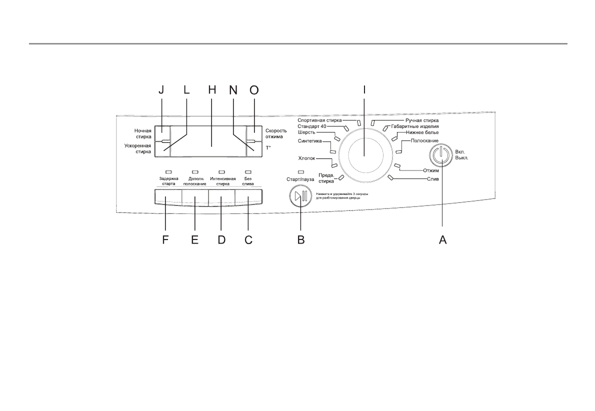
Панель управления
A — кнопка включения или выключения стиральной машины.
B — кнопка Старт/Пауза .
C — кнопка режима блокировки слива воды.
D — кнопка режима Интенсивная стирка
E — кнопка режима Дополнительное полоскание
F — кнопка режима Задержка старта
L — кнопка режима Ускоренная стирка
J — кнопка режима Ночная стирка
N — информационный дисплей.
O — кнопка выбора скорости отжима
K — кнопка выбора скорости отжима.
I — кнопка выбора температурного режима.
G — рукоятка выбора программ стирки.












