Страница 2 - сервисных и монтажных организаций.; Содержание
1 Panther 24 KTV / 24 KOV / 24 KTO / 24 KOO Заводской номер котла находится на шильдике под панелью управления. Увидеть шильдик можно, откинув переднюю крышку. В разделе „Руководство по обслуживанию“ содержится описание основных функций котла и рекомендации по его безопасному применению. Раздел „Рук...
Страница 3 - Введение
2 1. Котел вместе с сопутствующим оборудованием должен быть установлен и использован в соответствии с проектной документацией, соответствующими действующими законами и техническими нормами, а также инструкциями изготовителя.. 2. Котел должен быть установлен только в специально предназначенных помеще...
Страница 5 - Управление и сигнализация; Главный выключатель; Рис
4 РУКОВОДСТВО ПО ОБСЛУЖИВАНИЮ РУКОВОДСТВО ПО ОБСЛУЖИВАНИЮ Управление и сигнализация Главный выключатель Главный выключатель (рис.1, поз.1) предназначен для включения и выключения котла. Он расположен в нижней половине панели управления котлом. Предупреждение: Ввод котла в действие и его первый запус...
Страница 6 - Установка температуры ГВС; Установка температуры ОВ; MODE; Индикация температуры ОВ
5 Выбор режима индикации Выбор режима настройки Установка температуры ГВС Нажимайте кнопку MODE нажатой приблизительно 2 секунды, потом нажимайте кнопку MODE до тех пор, пока около соответствующего символа не начнет мигать светодиод. С помощью кнопок „ + “ и „ - “ установите требуемое значение темпе...
Страница 7 - Нажимайте кнопку; нажатой; Сообщения о ошибках; Индикация неисправностей; Котел 5 раз попытается
6 Функция КОМФОРТ при нагреве ГВС (только для котлов типа KTV и KOV) Нажимайте кнопку MODE нажатой приблизительно 2 секунды, потом нажимайте кнопку MODE до тех пор, пока на дисплее не появится Сообщения о ошибках Индикация неисправностей В случае возникновения неисправности на дисплее котла попереме...
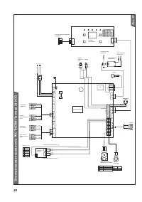
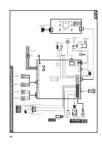
Страница 8 - Схема управления работой котла
7 Р е к омен д ов а нное зн а чение да вления 1,2 - 2 б а р а При сниж ении да вления ниж е 0, 3 б а р а к отел отключится Д ио д миг а ет Д и а п а зон н а стройки 35 - 87 °C Ш а г н а стройки 1°C - выключено режим Л ЕТО Д ейств уйте сог л а сно р у к ово д ств а 37 - 63 °C P1 = включено С помощью ...
Страница 9 - Запуск котла; Ввод котла в; Остановка котла; Запуск и остановка котла; панели управления
8 Запуск котла Предупреждение: Ввод котла в эксплуатацию и его первый запуск должен производиться только сотрудниками авторизованной сервисной организации! Выполняя первый запуск котла, убедитесь в том, что:1. котел подключен к электрической сети2. все клапаны (ОВ, ГХВ, газ), расположенные под котло...
Страница 10 - Установка мощности котла; Защитные функции котла; Противоморозная защита
9 Thermolink P). Далее необходимо подключить наружный датчик температуры. Предупреждение: Подключение комнатного терморегулятора и наружного датчика температуры может выполнять только сотрудник авторизованной сервисной организации. Установка мощности котла В заводской настройке котла мощность устано...
Страница 11 - Перебой в подаче электроэнергии; Блокировка котла может; Защитный клапан; Все упомянутые; Сервис и уход; Дополнение воды в котел производится; Напускной клапан
10 Перебой в подаче электроэнергии В случае перебоев с электроэнергией котел выключится. При возобновлении подачи электроэнергии котел автоматически включится, сохранив в памяти установленные значения рабочих параметров. Если после возобновления подачи электроэнергии на панели управления котлом зажж...
Страница 12 - Гарантия и гарантийные условия
11 Предупреждение: В случае, если давление хозяйственной воды в водопроводной системе ниже или равно давлению воды в отопительной системе, то при дополнении воды может произойти проникновение отопительной воды в систему водопровода, что является недопустимым. Этого можно избежать, установив за переп...
Страница 13 - Технические параметры 24 KOV / 24 KOO
12 Категория . . . . . . . . . . . . . . . . . . . . . . . . . . . . . . . . . . . . . . . . . . . . . . . . . II 2H3P Исполнение . . . . . . . . . . . . . . . . . . . . . . . . . . . . . . . . . . . . . . . . . . . . . . . . B11BSЗажигание . . . . . . . . . . . . . . . . . . . . . . . . . . . . . ....
Страница 14 - Технические параметры 24 KTV / 24 KTO
13 Категория . . . . . . . . . . . . . . . . . . . . . . . . . . . . . . . . . . . . . . . . . . . . . . . . . II 2H3P Исполнение . . . . . . . . . . . . . . . . . . . . . . . . . . . . . . . . . . . . . . . С 12 , С 32 , С 42 , С 52 , С 62 , С 82 , B 22 Зажигание . . . . . . . . . . . . . . . . . ....
Страница 15 - Подсоединительные размеры котла KTV / KTO
14 200 105 53 Ø 42 205 205 740 410 Ø 53 1.12 Ø 53 125.5 65 66 50 65 83.6 25 24 1 2 3 4 5 143 330 Подсоединительные размеры котла KTV / KTO 1. Выход ОВ G3/4“2. Выход ГВС G3/4“3. Подача газа G3/4“4. Подача ГВС G3/4“5. Подача ОВ G3/4“ Рис. 3a
Страница 16 - Подсоединительные размеры котла KOV / KOO; Připojovací rozměry kotle; Полезное избыточное давление в систему
15 2525 Ø 12 6 126 Ø 126 22,7 130 205 205 410 330 740 41 328 38 26,6 143 65 50 66 65,4 83,2 1 2 3 4 5 Подсоединительные размеры котла KOV / KOO 1. Выход ОВ G3/4“2. Выход ГВС G3/4“3. Подача газа G3/4“4. Подача ГВС G3/4“5. Подача ОВ G3/4“ Рис. 3b Připojovací rozměry kotle Полезное избыточное давление ...
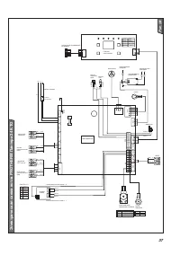
Страница 17 - Рабочая схема котла 24 KTO / 24 KOO
16 Рис. 5 1*. Термостат продуктов сгорания 7. Насос 15. Подача газа 1. Маностат воздуха 8. Предохранительный клапан 16. Байпас 2*. Прерыватель тяги 9. Трехходовой клапан 17. Датчик давления ОВ 2. Вентилятор 10. Сливной клапан 18. Фильтр 3. Коллектор продуктов сгорания 11. Подача ОВ 19. Газовый клапа...
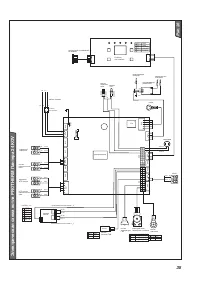
Страница 18 - Рабочая схема котла
17 Рис. 6 1*. Термостат продуктов сгорания 9. Трехходовой клапан 19. Отвод ОВ 1. Маностат воздуха 10. Теплообменник ГВС 20. Подача газа 2*. Прерыватель тяги 11. Сливной клапан 21. Байпас 2. Вентилятор 12. Обратный клапан 22. NTC датчик ГВС 3. Коллектор продуктов сгорания 13. Перепускной клапан 23. Д...
Страница 19 - Руководство по монтажу; Зоны
18 легкогорючие материалы и жидкости. Предупреждение: Температура поверхности котла в верхней части во время работы может превысить температуру окружающей среды на 50 °С.Минимальное свободное пространство перед котлом должно быть достаточным для его обслуживания во время работы и ремонта.Рекомендуем...
Страница 20 - Монтажные расстояния
19 300 мм н ад коленом 600 мм 400 мм 300 мм 300 мм Из-за большого разнообразия конкретных решений спаренные трубопроводы не являются частью поставки котла и не включаются в цену.Принципы прокладки трасс приведены в главе „Трубопроводы для подачи воздуха и отвода продуктов сгорания“.Тип 24 (12) КOO п...
Страница 22 - Комплект поставки котла; клапаном; Рычаг предохранительнoго клапана; Руководство по уходу; Отдельная поставка
21 Комплект поставки котла Котлы PROTHERM Пантера 24 KTV, 24 KOV, 24 KTO и 24 KOO поставляются в собранном виде, готовые к монтажу и включению в работу.В комплект поставки входит (рис. 9): 1. Котел 2. Винты - 3 шт.3. Дюбель - 3 шт.4. Прокладки 5. Присоединительные патрубки котла - 5 шт.6. Фильтр ГХВ...
Страница 23 - Трубопроводы; Перед подключением; Чистота отопительной системы; Подготовка к установке котла
22 Трубопроводы Номинальный внутренний диаметр труб определяется в зависимости от параметров насоса. Распределительный трубопровод проектируется в соответствии с требованиями к мощности данной системы, а не в соответствии с максимальной мощностью котла. Тем не менее, необходимо принять меры для обес...
Страница 25 - Установка котла; Навеска котла
24 Установка котла Навеска котла При навеске котла необходимо следить за соблюдением условий, указанных в проектной документации (например, несущая способность стены, примыкание к дымоходу, входы и выходы труб). Порядок навески (рис. 11): 1. Возьмите бумажный шаблон (M) и прикрепите его к месту уста...
Страница 26 - Во время работы котла; Повышение давления в баке
25 Подключение котла к разводам ОВ, ГВС и газа Присоединительные патрубки котла не могут подвергаться нагрузке со стороны трубчатой системы отопления, системы ГВС или подачи газа. Данное обстоятельство требует точного соблюдения размеров всех соединительных трубок как по высоте, так и по отношению к...
Страница 27 - Подключение газа; . Внутренняя газораспределительная; Дополнение воды в котел; Сливной клапан расположен
26 Подключение газа Котлы класса Пантера предназначены для эксплуатации с природным газом номинальным давлением в распределительной сети 2 кПа, калорийность которого чаще всего бывает в пределах от 9 до 10 кВтчас/м 3 . Внутренняя газораспределительная сеть и газовый счётчик должны быть рассчитаны с ...
Страница 28 - Подача воздуха и отвод продуктов сгорания для котлов типа KTV; Диффузор
27 Em Рис. 16 Отвод продуктов сгорания и подача воздуха для горения для котлов типа KTV осуществляется только по предназначенным для этих целей коаксиальным трубопроводам. Горизонтальные участки трубопровода прокладываются под таким наклоном, чтобы образующийся конденсат стекал по направлению к усть...
Страница 29 - Способ; Способ B
28 трассы) возможно вести и к совместным дымоходам; транспортная способность дымохода оценивается на основании данных, предоставленных изготовителем корпуса дымохода.В случае вывода трасс перпендикулярно в двух направлениях между выводами необходимо обеспечить высотную разницу хотя бы 0,45 м. Там, г...
Страница 30 - Таблица 1; Подачa вентилятора; Способ B
29 Диаметр дымохода Мин. длина Макс. длина с диафрагмой Макс.длина без диафрагмы 100 / 60 1,5 Em 2 Em 6 Em 125 / 8 0 1,5 Em 2 Em 9 Em 8 0 / 8 0 2 + 2 Em 3 + 3 Em 12 + 12 Em Таблица 1 0 20 40 60 80 100 120 0 1 2 3 4 5 6 7 д лин а Em да вление (П а ) х а р а ктеристик а по да чи венти лятор а Подачa в...
Страница 33 - Электрическое подключение котла
32 Электрическое подключение котла к сети питания выполняется трёхжильным гибким кабелем без вилки. Стационарная розетка для подключения котла к электрической сети должна иметь защитный контакт (штырёк) надёжно соединённый с проводом PE или PEN (комбинация зелёного и жёлтого цвета). Котёл всегда дол...
Страница 34 - Схема подключения внешних элементов для котлов типа
33 Рис. 24 Схема подключения внешних элементов для котлов типа 24 KTO / 24 KOO KOTEL а Вариант с подключенным внешним комнатным термостатом с релейным переключением. Клеммная плата еще с завода оснащена перемычкой, которую при подключении термостата необходимо отстранить а а Сетевой кабель с вилкой....
Страница 35 - Перестройка на иной вид топлива; Подключение к котлу накопительного бака ГВС
34 Котлы Пантера 24 KTV, 24 KOV, 24 KTO и 24 KOO в основном исполнении предназначены для ээксплуатации на природном газе. При смене вида топлива на пропан необходимо произвести замену форсунок и установить на котле предписанные параметры. Перестройку котла на иной вид топлива может производить тольк...