Обогреватели FRICO ADCSV25WL - инструкция пользователя по применению, эксплуатации и установке на русском языке. Мы надеемся, она поможет вам решить возникшие у вас вопросы при эксплуатации техники.
Если остались вопросы, задайте их в комментариях после инструкции.
"Загружаем инструкцию", означает, что нужно подождать пока файл загрузится и можно будет его читать онлайн. Некоторые инструкции очень большие и время их появления зависит от вашей скорости интернета.

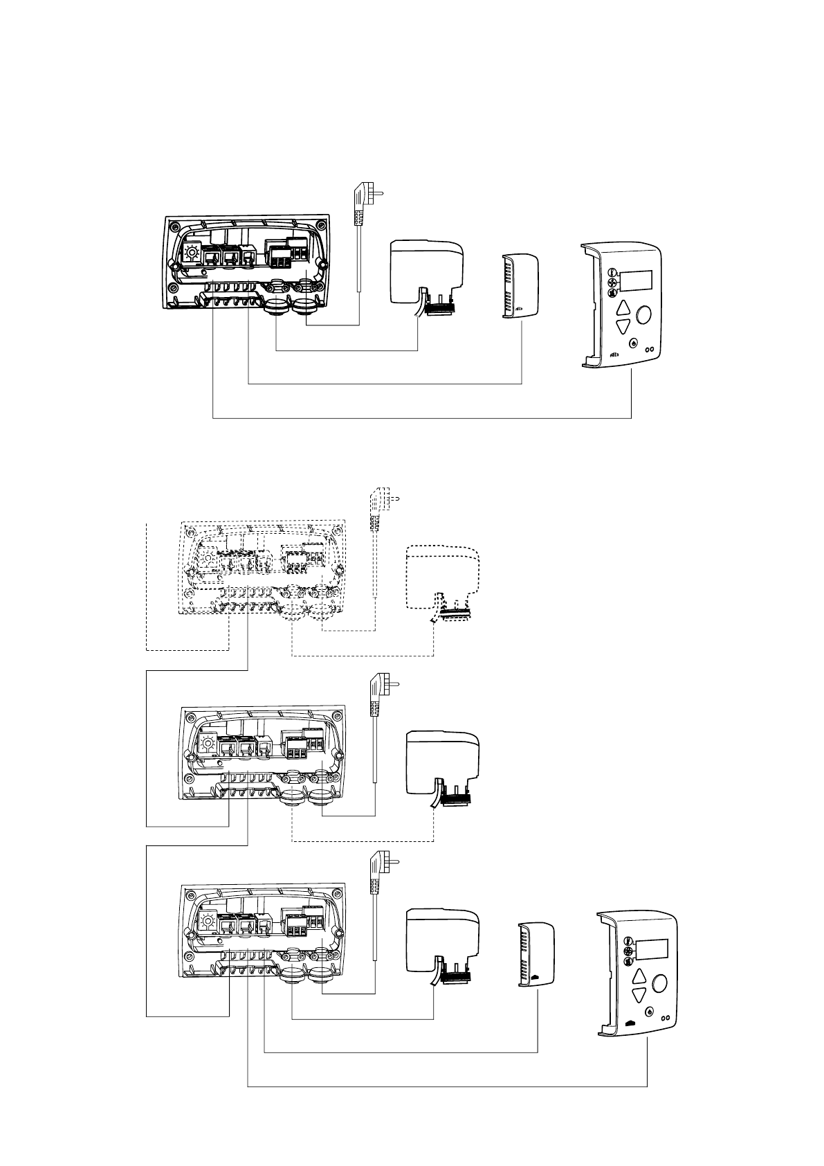
Thermozone AD Corinte W - ADCS
11
X5
C2
X4
C1
X3
ROOM
PE N L
SUPPLY 230V
ACTUATOR
230V
C
SIReB1
SIReSD230
SIReRTX
(optional)
SIReUB1
Wiring diagrams
Basic
X5
C2
X4
C1
X3
ROOM
PE N L
SUPPLY 230V
ACTUATOR
230V
SIReB1
SIReSD230
SIReRTX
(optional)
SIReUB1
X5
C2
X4
C1
X3
ROOM
PE N L
SUPPLY 230V
ACTUATOR
230V
SIReB1
SIReSD230
X5
C2
X4
C1
X3
ROOM
PE N L
SUPPLY 230V
ACTUATOR
230V
SIReB1
SIReSD230
Basic - parallell













