Страница 2 - Система качества; CISQ
Система качества GE_, MS_, TS_, EAS_ © MOSA 1.2-05/03 М 01 Стандарт UNI EN ISO 9001 : 2000 Сертификат № 0192/3 согласно стандарту ИСО 9001:2000 В 1994 году фирма «MOSA» впервые добилась сертификации собственной Системы Качества согласно итальянскому, европейскому и международному стандарту UNI EN IS...
Страница 3 - Содержание
Содержание GE_, MS_, TS_, EAS_ MOSA 1.0-05/04 м 1 М 01 СИСТЕМА КАЧЕСТВА М 1.01 АВТОРСКИЕ ПРАВА М 1.1 ПРИМЕЧАНИЯ М 1.4 МАРКИРОВКА ЗНАКОМ «СЕ» М 2 ПРЕДУПРЕЖДЕНИЯ М 2.1 УСЛОВНЫЕ ОБОЗНАЧЕНИЯ И ПРЕДОСТЕРЕЖЕНИЯ ПО ТЕХНИКЕ БЕЗОПАСНОСТИ М 2.3 СПИСОК СОКРАЩЕНИЙ М 2.4 СИМВОЛЫ М 2.5 МЕРЫ ТЕХНИКИ БЕЗОПАСНОСТИ М...
Страница 4 - Авторские права; ВНИМАНИЕ
Авторские права GE_, МS_, TS_, ЕАS_ © MOSA 1.0-10/02 М 1.01 ВНИМАНИЕ Настоящее Руководство по эксплуатации и техническому обслуживанию является неотъемлемой составной частью оборудования, для которого оно предназначено. Персонал, осуществляющий уход за агрегатом, его техническое обслуживание и ремон...
Страница 5 - Примечания; Введение; не являющихся; Примечание относительно Руководства
Примечания GE_, МS_, TS_, ЕАS_ MOSA 1.0-10/02 М 1.1 Введение Уважаемый Клиент, хотим поблагодарить Вас за внимание в связи с приобретением Вами агрегата, изготовленного фирмой «MOSA» с гарантией высокого качества. Отделы нашей фирмы, занимающиеся послепродажным сервисным обслуживанием оборудования и...
Страница 6 - ПРИМЕЧАНИЯ; ДЕКЛАРАЦИЯ СООТВЕТСТВИЯ; TS; Инженер Бенсо Марелли
ПРИМЕЧАНИЯ GE_, МS_, TS_, ЕАS_ MOSA 1.2-06/03 М 1.4 Тел.: 02 – 90352.1 Факс: 02 – 90390466 e-mail: info@mosa.it www.mosa.it Подразделение компании «B.C.S. S.p.A.» V.le Europa, 59 - 20090 CUSAGO (MI) Italia Сертификат № 0192/3 согласно стандарту ИСО 9001:2000 ДЕКЛАРАЦИЯ СООТВЕТСТВИЯ Фирма «MOSA» заяв...
Страница 7 - ПРЕДУПРЕЖДЕНИЯ; ВАЖНЫЙ СОВЕТ
ПРЕДУПРЕЖДЕНИЯ GE_, МS_, TS_ MOSA 1.0-11/99 М 2 УСЛОВНЫЕ ОБОЗНАЧЕНИЯ В ДАННОМ РУКОВОДСТВЕ Условные обозначения, содержащиеся в данном руководстве, приведены, с целью привлечь внимание пользователя к возможным неприятностям и опасности для персонала, а также для предметов и для самой машины. Эти об...
Страница 8 - ОБОЗНАЧЕНИЯ; персоналу и имуществу)
УСЛОВНЫЕ ОБОЗНАЧЕНИЯ И ПРЕДОСТЕРЕЖЕНИЯ ПО ТЕХНИКЕ БЕЗОПАСНОСТИ GE_, МS_, TS_ © MOSA 1.0-06/00 М 2-1 ОБОЗНАЧЕНИЯ (для всех моделей MOSA) СТОП – Внимательно прочтите и обратите внимание. Прочтите и обратите внимание. ОБЩИЕ РЕКОМЕНДАЦИИ – Если пренебречь данной рекомендацией, возможен ущерб людям или и...
Страница 9 - СПИСОК АББРЕВИАТУР
СПИСОК АББРЕВИАТУР GE_, МS_, TS_ © MOSA 1.0-06/99 М 2-3 0 C: температура в градусах Цельсия 10: 10 кВА синхронный (текстовый пример) 10000: 10 кВА асинхронный (текстовый пример) А: Ампер А: машина ADIM atm: давление B: бензин BAT: аккумуляторная батарея BC: базовый ток C.A.(c.a.): переменный ток C.B...
Страница 10 - СИМВОЛЫ; УСЛОВНЫЕ ОБОЗНАЧЕНИЯ И ТЕКУЩИЕ ОПРЕДЕЛЕНИЯ
СИМВОЛЫ GE_, МS_, TS_ © MOSA 1.1-04/05 М 2-4 УСЛОВНЫЕ ОБОЗНАЧЕНИЯ И ТЕКУЩИЕ ОПРЕДЕЛЕНИЯ Соответствие нормативам ЕС Соответствие нормативам ЕС по шумоизоляции Соответствие нормативу EN 60974-1 Трёхфазный 3 ~ Однофазный 3~ Руководство для пользователя Информация Различные новости ДВИГАТЕЛЬ Бензиновый ...
Страница 11 - ОСТОРОЖНО
Меры техники безопасности (перед использованием) GE_, МS_, TS_ © MOSA 1.0-06/00 М 2-5 Процедура установки и меры техники безопасности были разработаны для обеспечения правильной работы оборудования в точке его эксплуатации в качестве электрогенератора и/или сварочного аппарата. Д В ИГА ТЕ ЛЬ При зап...
Страница 12 - Установка и правила техники безопасности
Правила техники безопасности (сварочный аппарат) GE_, МS_, TS_ © MOSA 1.0-06/00 М 2-5-1 Установка и правила техники безопасности Владелец сварочного аппарата отвечает за соблюдение техники безопасности специалистами, которые работают с аппаратом и вблизи него. Техника безопасности должна отвечать ус...
Страница 13 - закрепить; ПЕРЕМЕЩЕНИЕ АГРЕГАТА; выключен
ПРАВИЛА БЕЗОПАСНОСТИ ПРИ ВЫПОЛНЕНИИ МОНТАЖА GE_, МS_, TS_ MOSA 1.0-05/04 М 2.6 ПРЕДУПРЕЖДЕНИЯ ОТНОСИТЕЛЬНО МОНТАЖА ПЕРЕД НАЧАЛОМ ЭКСПЛУАТАЦИИ АГРЕГАТА Агрегат следует эксплуатировать на открытом хорошо проветриваемом месте либо отводить отработавшие газы, в которых содержится смертельно опасная ок...
Страница 15 - УПАКОВКА И ТРАНСПОРТИРОВКА; ПРИМЕЧАНИЕ
УПАКОВКА И ТРАНСПОРТИРОВКА GE_, МS_, TS_ MOSA 1.1-10/04 М 3 ПРИМЕЧАНИЕ Убедитесь, что подъёмные средства: надёжно закреплены, их грузоподъёмность соответствует весу оборудования, средства соответствуют действующим нормам. При получении оборудования убедитесь, что оно не пострадало при транспортиро...
Страница 16 - НЕ ЗАГРУЖАЙТЕ; ПОДНИМАЙТЕ ТОЛЬКО МАШИНУ
Транспортировка и перемещение оборудования GE_, МS_, TS_ © MOSA 1.0-01/01 М 4 ВНИМАНИЕ При транспортировке или перемещении оборудования неукоснительно следуйте приведённым ниже на рисунках инструкциям. Перед транспортировкой удалите горючее из бачка. НЕ ЗАГРУЖАЙТЕ ДРУГИЕ ПРЕДМЕТЫ, КОТОРЫЕ МОГУТ ИЗМЕ...
Страница 19 - Рекомендуемые виды масла
ПОДГОТОВКА К РАБОТЕ TS_,GE_ Воздушное охлаждение © MOSA 1.1-09/05 М 20 Аккумулятор Аккумулятор герметичен. Не открывайте аккумулятор. Проверьте состояние аккумулятора и цвет индикатора в передней части. Зелёный: аккумулятор в порядке. Чёрный: аккумулятор необходимо зарядить. Белый: аккумулятор...
Страница 21 - ДВИГАТЕЛЬ СО СВЕЧАМИ ПРЕДПУСКОВОГО ПОДОГРЕВА; Дождитесь окончания времени АВТОМАТИЧЕСКОГО подогрева,; НЕРЕГУЛЯРНОЕ ИСПОЛЬЗОВАНИЕ ДВИГАТЕЛЯ; МАШИНА С АВАРИЙНОЙ КНОПКОЙ; от максимальной мощности агрегата, и постоянно
ЗАПУСК ДВИГАТЕЛЯ (ДИЗЕЛЬНЫЕ ДВИГАТЕЛИ) GE_, МS_, TS_ © MOSA 1.0-0.6/99 М 21.1 ДВИГАТЕЛЬ СО СВЕЧАМИ ПРЕДПУСКОВОГО ПОДОГРЕВА Поверните ключ стартёра (Q1) в положение “preheating glow plugs” («предпусковой подогрев свечей») (загорится световой индикатор нагрева свечей I4); когда индикатор погаснет, пов...
Страница 22 - обязательно; ДВИГАТЕЛИ С РЫЧАГОМ АКСЕЛЕРАТОРА
ОСТАНОВКА ДВИГАТЕЛЯ (ДИЗЕЛЬНЫЕ ДВИГАТЕЛИ) GE_, МS_, TS_ © MOSA 1.0-10/00 М 22 Прежде чем выключить двигатель, следует обязательно : - Прекратить подачу вспомогательного напряжения переменного тока, отключив нагрузку и отсоединить штепсельные вилки - Прекратить сварку и отсоединить сварочные кабели...
Страница 23 - Обозначения панели управления
Обозначения панели управления GE_, MS_, TS_ © MOSA 1.0-05/01 М 30 Поз. Описание Поз. Описание 4А Индикатор уровня гидравлического масла В4 Индикатор отключения PTO HI 9 Розетка сварки (+) В5 Кнопка включения вспомогательной генерации 10 Розетка сварки (-) С2 Индикатор уровня топлива 12 Розетка зазем...
Страница 26 - Пульт ДУ ТС...
Эксплуатация в качестве сварочного аппарата TS © MOSA 1.0-04/04 М 34 Данный символ (норма EN 60974-1 предписания по безопасности для дуговой сварки) обозначает, что сварочный аппарат подходит для применения в обстановке, чреватой поражением от электрического тока.. ВНИМАНИЕ Сварочные розетки после з...
Страница 27 - МАШИНЫ С ИНВЕРТЕРОМ ПОЛЯРНОСТИ
Эксплуатация в качестве сварочного аппарата TS © MOSA 1.0-04/04 М 34.1 АГРЕГАТЫ С ПОНИЖАЮЩИМ ПЕРЕКЛЮЧЕНИЕМ ШКАЛЫ Для небольших электродов (диам.3,25-130А и 4-200А) рекомендуется использовать понижающий переключатель шкалы (I3), который позволяет более точно регулировать сварочный ток (положение рыча...
Страница 28 - Применение в качестве генератора; Номинальное; МАШИНЫ С ТЕРМОЗАЩИТОЙ
Применение в качестве генератора GE_, MS_, TS_ © MOSA 1.0-06/99 М 37 Запрещается подключать генераторный блок к электросети и/или к другому источнику электроэнергии. ВНИМАНИЕ Сварочные розетки не блокированы между собой, поэтому напряжение появляется на них сразу же после пуска генератора даже при...
Страница 29 - МОДИФИКАЦИЯ TS ... PL; необходимо; автоматически обеспечит увеличение
Применение в качестве генератора GE_, MS_, TS_ © MOSA 1.0-06/99 М 37.1 МОДИФИКАЦИЯ TS … PL Запустите машину и дождитесь конца периода предпускового нагрева, который контролируют защитные устройства двигателя EP1, EP2, EP5. - См. стр. М39 … - Нажмите кнопку “generation possibility” («возможности гене...
Страница 30 - Использование принадлежностей
Использование принадлежностей ПУЛЬТ ДУ ТС2 (ТС2/50) © MOSA 1.1-06/05 М 38 Если необходимо дистанционно регулировать силу тока сварки, к передней панели управления подключается пульт ДУ(в стандартный комплект не входит) через соответствующий разъём. Затем необходимо перевести рычажок (7) разъёма (8) ...
Страница 31 - позиции; Обе позиции имеют одинаковую полярность; ВСТАВЬТЕ И ПОВЕРНИТЕ
Использование принадлежностей PAR 600 © MOSA 1.0-04/04 М 38 Устройство позволяет суммировать ток двух позиций сварки или двух сварочных машин. Подсоедините каждый из входов «+» и «-» PAR 600 к каждой позиции сварки и снимайте, согласно применению, общий ток с гнёзд выхода «+» и «-». Полностью вставь...
Страница 33 - ЗАЩИТА ДВИГАТЕЛЯ ES-EV; Защита двигателя ES-EV; климате
Использование принадлежностей ЗАЩИТА ДВИГАТЕЛЯ ES-EV © MOSA 1.1-04/03 М 39.4 Защита двигателя ES-EV Устройства ES и EV обеспечивают защиту двигателя в случае низкого давления масла и высокой температуры. Защитная система состоит из электроплаты управления и устройства, останавливающего двигатель: со...
Страница 34 - ПРОБЛЕМА
Поиск неисправностей TS MOSA 1.0-04/04 М 40.1 ПРОБЛЕМА ВОЗМОЖНАЯ ПРИЧИНА ДЕЙСТВИЯ ПО УСТРАНЕНИЮ Отсутствует сварочный ток, но вспомогательный выход работает нормально 1) Неисправен диодный мостик 1) Проверьте диоды в составе мостика 2) Неисправна плата регулировки сварочного тока 2) Переключатель пу...
Страница 35 - ТЕХНИЧЕСКОЕ ОБСЛУЖИВАНИЕ
ТЕХНИЧЕСКОЕ ОБСЛУЖИВАНИЕ MOSA 1.0-05/04 М 43 ОСТОРОЖНО Для проведения технического обслуживания и ремонта следует привлекать только квалифицированный персонал . Прежде чем приступать к выполнению каких бы то ни было операций технического обслуживания или ремонта, обязательно выключить двигатель....
Страница 36 - СНЯТИЕ С ЭКСПЛУАТАЦИИ; Бензиновый двигатель
СНЯТИЕ С ЭКСПЛУАТАЦИИ GE_, МS_, TS_ © MOSA 1.0-06/00 М 45 Если оборудование не предполагается использовать в течение более 30 дней, убедитесь, что помещение, в котором оно находится, надёжно защищено от воздействия тепла, атмосферных явлений или других факторов, которые могут стать причиной окислени...
Страница 37 - УТИЛИЗАЦИЯ
УТИЛИЗАЦИЯ GE_, МS_, TS_ © MOSA 1.0-06/00 М 46 Все работы должен проводить только квалифицированный персонал. Под утилизацией понимается комплекс мероприятий, проводимых пользователем, когда эксплуатация оборудования подходит к концу. Эти мероприятия включают демонтаж оборудования, разборку на ком...
Страница 38 - Технические данные; МОЩНОСТЬ; УРОВЕНЬ ЗВУКОВОЙ МОЩНОСТИ; rx
Технические данные TS 300 KSX © MOSA 1.1-12/05 M 51 Сварочный агрегат TS 300 SC/CF с приводом от двигателя внутреннего сгорания может выполнять функции: а) источника сварочного тока; б) вспомогательного генератора переменного тока. Машина предназначена для профессионального и промышленного использов...
Страница 39 - СВАРКА; Приблизительные значения
Технические данные TS 300 KSX © MOSA 1.1-12/05 M 52 СВАРКА Максимальный постоянный сварочный ток 300 А/ 60% - 250 А/ 100% Электронное регулирование сварочного тока 20 – 300 А Регулирование сварочной дуги 0-9* Напряжение холостого хода 70 В Напряжение дуги 20 – 32 В Диаметр электродов 2 – 6 мм ВЫХОДН...
Страница 41 - РУТИЛОВЫЕ ЭЛЕКТРОДЫ: Е 6013
РЕКОМЕНДУЕМЫЕ ЭЛЕКТРОДЫ (В СООТВЕТСТВИЕ СО СТАНДАРТАМИ AWS) MS_, TS_ © MOSA 1.0-10/03 М 55 Следует иметь в виду, что все приводимые ниже указания носят чисто ориентировочный характер, поскольку в названном выше стандарте содержатся сведения, гораздо более обширные и полезные для выбора электродов. Б...
Страница 50 - Запасные части, общие сведения; При оформлении заказов на запасные части необходимо указывать:; ПОЯСНЕНИЕ УСЛОВНЫХ ОБОЗНАЧЕНИЙ:
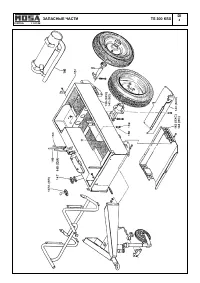
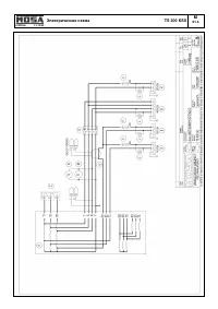
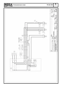
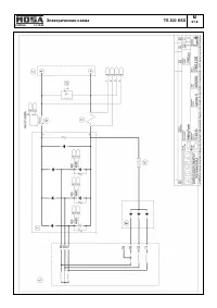
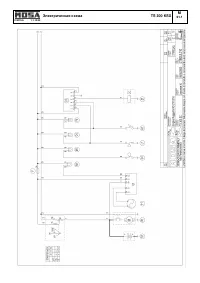
Запасные части, общие сведения © MOSA 1.0-01/04 R 1 Фирма “MOSA» в состоянии удовлетворить любые запросы клиентов на поставку запасных частей. При желании содержать машину в постоянной готовности к работе ее в отдельных случаях приходится ремонтировать. Если такой ремонт связан с необходимостью заме...
Страница 64 - БЛАНК ДЛЯ ОФОРМЛЕНИЯ ЗАКАЗА НА ЗАПАСНЫЕ ЧАСТИ; ЗАПАСНЫЕ ЧАСТИ ОТ ФИРМЫ «MOSA»:; НОВЫЕ ТАБЛИЦЫ; ЗАПАСНЫЕ ЧАСТИ К ДВИГАТЕЛЮ:
БЛАНК ДЛЯ ОФОРМЛЕНИЯ ЗАКАЗА НА ЗАПАСНЫЕ ЧАСТИ © MOSA 1.0-03/04 R 1.1 Уважаемый клиент, Вы можете направить нам запрос об оформлении заказа на поставку оригинальных запасных частей, выпускаемых фирмой «MOSA». Для этого Вам нужно заполнить предлагаемый бланк. При указании позиций требуемых частей и де...
Страница 65 - Официальный дистрибьютер в России:; «РУТЕКТОР»
СВАРОЧНЫЕ АГРЕГАТЫ ЭЛЕКТРОГЕНЕРАТОРЫ Подразделение компании «BCS S.p.A.» Завод: Viale Europa, 59 20090 CUSAGO (MI) Italia Тел: +39 - 0290352.1 Факс: +39 – 0290390466 Internet: www.mosa.it E-mail: info@mosa.it Сертификат № 0192 согласно стандарту ИСО 9001:2000 Официальный дистрибьютер в России: «РУТЕ...