Страница 2 - CHOPPER 4SE; PW M
© MOSA 1.0-10/04 M 0 ТЕХНИЧЕСКОЕ ОПИСАНИЕ АГРЕГАТА CHOPPER 4SE Описываемый сварочный агрегат представляет собой моноблок , в состав которого входят двигатель и литой корпус , закрытый передней панелью . Внутри этого литого корпуса размещены все электрические компоненты агрегата : генератор переменно...
Страница 3 - Система; CISQ
© MOSA 1.2-05/03 М 01 Система качества GE_, MS_, TS_, EAS_ Стандарт UNI EN ISO 9001 : 2000 Сертификат № 0192/3 согласно стандарту ИСО 9001:2000 В 1994 году фирма «MOSA» впервые добилась сертификации собственной Системы Качества согласно итальянскому , европейскому и международному стандарту UNI EN I...
Страница 4 - Содержание; AG...
MOSA 1.0-05/04 м 1 Содержание CHOPPER 4SE М 01 СЕРТИФИКАТЫ КАЧЕСТВА М 1.01 АВТОРСКИЕ ПРАВА М 1.1 ПРИМЕЧАНИЯ М 1.4 МАРКИРОВКА ЗНАКОМ « СЕ » М 2 ПРЕДУПРЕЖДЕНИЯ М 2.1 ИСПОЛЬЗУЕМЫЕ СИМВОЛЫ М 2.2 ПРАВИЛА БЕЗОПАСНОСТИ ПРИ ЭКСПЛУАТАЦИИ СВАРОЧНОГО АГРЕГАТА М 2.3 ИСПОЛЬЗУЕМЫЕ СИМВОЛЫ - ПОЯСНЕНИЕ УСЛОВНЫХ ОБО...
Страница 5 - Авторские; ВНИМАНИЕ; «MOSA»
© MOSA 1.0-10/02 М 1.01 Авторские права GE_, М S_, TS_, ЕА S_ ВНИМАНИЕ Настоящее Руководство по эксплуатации и техническому обслуживанию является неотъемлемой составной частью оборудования , для которого оно предназначено . Персонал , осуществляющий уход за агрегатом , его техническое обслуживание и...
Страница 6 - Предупреждение
MOSA 1.0-05/00 М 1.1 Примечания GE_, М S_, TS_, ЕА S_ Введение Уважаемый Клиент , хотим поблагодарить Вас за внимание в связи с приобретением Вами агрегата , изготовленного фирмой «MOSA» с гарантией высокого качества . Отделы нашей фирмы , занимающиеся послепродажным сервисным обслуживанием оборудов...
Страница 7 - ПРИМЕЧАНИЯ; TS; Europea –
MOSA 1.2-06/03 М 1.4 ПРИМЕЧАНИЯ GE_, М S_, TS_, ЕА S_ Тел .: 02 – 90352.1 Факс : 02 – 90390466 e-mail: inf o@mosa.it www.mosa.it Подразделение компании «B.C.S. S.p.A.» V.le Europa, 59 - 20090 CUSAGO (MI) Italia Сертификат № 0192/3 согласно стандарту ИСО 9001:2000 ДЕКЛАРАЦИЯ СООТВЕТСТВИЯ Фирма «MOSA»...
Страница 8 - ПРЕДУПРЕЖДЕНИЯ
MOSA 1.0-05/04 М 2 ПРЕДУПРЕЖДЕНИЯ CHOPPER 4SE Указания по монтажу и основные правила выполнения соответствующих операций приводятся здесь с целью обеспечить надлежащее использование агрегата и / или оборудования на месте их эксплуатации в качестве электроагрегата и / или электросварочного агрегата ....
Страница 10 - ОПАСНО
© MOSA 1.0-05/04 M 2.2 Правила безопасности при эксплуатации сварочного агрегата CHOPPER 4SE ПРЕДУПРЕЖДЕНИЯ ПЕРЕД НАЧАЛОМ ЭКСПЛУАТАЦИИ АГРЕГАТА Организация , осуществляющая эксплуатацию сварочного оборудования , несет ответственность за принятие мер безопасности в отношении персонала и прочих лиц , ...
Страница 11 - сс
MOSA 1.0-05/04 М 2.3 ИСПОЛЬЗУЕМЫЕ СИМВОЛЫ – ПОЯСНЕНИЕ УСЛОВНЫХ ОБОЗНАЧЕНИЙ CHOPPER 4SE Соответствие общеевропе йским требования безопасности СЕ Соответствие общеевропе йским требованиям в отношении уровня звуковой мо щности . Симво л соответствия требованиям стандарта EN 60974-1 Однофазное напряжени...
Страница 12 - закрепить
MOSA 1.0-05/04 М 2.6 ПРАВИЛА БЕЗОПАСНОСТИ ПРИ ВЫПОЛНЕНИИ МОНТАЖА CHOPPER 4SE ПРЕДУПРЕЖДЕНИЯ ОТНОСИТЕЛЬНО МОНТАЖА ПЕРЕД НАЧАЛОМ ЭКСПЛУАТАЦИИ АГРЕГАТА n Агрегат следует эксплуатировать на открытом хорошо проветриваемом месте либо отводить отработавшие газы , в которых содержится смертельно опасная оки...
Страница 13 - Монтаж
© MOSA 1.0-10/04 M 2.7 Монтаж на месте эксплуатации CHOPPER 4SE Заправка топливом Вход воздуха Крюк для подъема Вход воздуха ГОРЯЧАЯ ПОВЕРХНОСТЬ Выпуск из двигателя отработавших газов через глушитель Выход воздуха
Страница 14 - УПАКОВКА; ПРИМЕЧАНИЕ
MOSA 1.1-10/04 М 3 УПАКОВКА И ТРАНСПОРТИРОВКА CHOPPER 4SE ПРИМЕЧАНИЕ 1) Вынуть машину ( С ) из упаковки . Из конверта ( А ) извлечь Руководство ( В ) по эксплуатации и техническому обслуживанию . 2) Смонтировать рукоятку согласно прилагаемым указаниям ( необходимые для ее монтажа винты и ключ входят...
Страница 15 - РЕКОМЕНДУЕМАЯ; «OIL ALERT»; «Oil
MOSA 1.0-05/04 М 25 СМАЗОЧНЫЙ МАТЕРИАЛ Основанием для выбора смазочного материала должны служить рекомендации относительно его вязкости , приводимые в Руководстве по эксплуатации двигателя . РЕКОМЕНДУЕМОЕ СМАЗОЧНОЕ МАСЛО Фирма «MOSA» рекомендует применять смазочные масла с маркой «AGIP». В отношении...
Страница 16 - ПУСК; ON; ВКЛ
MOSA 1.0-05/04 М 26 ПУСК CHOPPER 4SE ПРИМЕЧАНИЕ Не допускается внесение изменений в изначальную настройку двигателя и вскрытие опломбированных частей машины и аппаратуры . 1. Повернуть топливный кран (87) в положение ON ( Включено ). 2. Перевести рычажок (66) управления воздушной заслонкой карбюрато...
Страница 17 - ОСТАНОВ; обязательно; Чтобы; «OFF»
MOSA 1.0-05/04 М 27 ОСТАНОВ CHOPPER 4SE + Прежде чем выключить двигатель , следует обязательно : − Отключить или замкнуть любую нагрузку , подключенную к вспомогательной цепи генератора . − Прекратить сварку . Чтобы выключить двигатель : Чтобы выключить двигатель в аварийных обстоятельствах , необхо...
Страница 18 - ОРГАНЫ; Поз
© MOSA 1.1-10/04 М 31 ОРГАНЫ УПРАВЛЕНИЯ CHOPPER 4SE Поз . Описание 9 Гнездовой контакт для подсоединения сварочного кабеля (+) 10 Гнездовой контакт для подсоединения сварочного кабеля (-) 12 Гнездовой контакт для подключения заземления 15 Розетка электрического соединителя для переменного тока 22 Фи...
Страница 19 - «CHOPPER 4SE»
© MOSA 1.0-05/04 М 34 Применение в качестве сварочного агрегата CHOPPER 4SE ВНИМАНИЕ Запрещается доступ посторонним лицам в зоны , находящиеся вблизи от : − щита управления ( с передней стороны агрегата ); − выхлопной трубы двигателя ; − места выполнения сварки . ПОДСОЕДИНЕНИЕ СВАРОЧНЫХ КАБЕЛЕЙ Вста...
Страница 21 - Проверка
© MOSA 1.0-09/04 M 34.2 Проверка и регулировка максимального сварочного тока CHOPPER 4SE *) При каждой замене платы или датчика тока необходимо проводить проверку настройки максимального сварочного тока . Настройка этого параметра , которая может потребоваться в результате такой проверки , выполняет...
Страница 22 - Запрещается
© MOSA 1.1-10/04 M 37 Применение в качестве генератора CHOPPER 4SE ВНИМАНИЕ Категорически запрещается подключать агрегат к коммунальной сети электроснабжения и / или иному источнику электропитания . Запрещается доступ лиц , не относящихся к квалифицированному персоналу в зоны , находящиеся вблизи от...
Страница 23 - Поиск; Неисправность
MOSA 1.1-10/04 М 40.2 Поиск неисправностей CHOPPER 4SE Неисправность Возможная причина Способ устранения 1) Выключатель двигателя (28) находится в положении «OFF» ( Выключено ). 1) Установить переключатель в положение «ON» ( Включено ). 2) Отсутствие или недостаточное количество масла в двигателе . ...
Страница 25 - ОСТОРОЖНО
MOSA 1.0-05/04 М 43 ТЕХНИЧЕСКОЕ ОБСЛУЖИВАНИЕ CHOPPER 4SE ОСТОРОЖНО ДВИЖУЩИЕСЯ ЧАСТИ Угроза травмирования • Для проведения технического обслуживания и ремонта следует привлекать только квалифицированный персонал . • Прежде чем приступать к выполнению каких бы то ни было операций технического обслужив...
Страница 26 - ВАЖНО
© MOSA 1.0-05/04 M 45 Длительное хранение – Разделка на лом CHOPPER 4SE + Для выполнения операций , необходимых для разделки машины на лом , следует привлекать квалифицированный персонал . ДЛИТЕЛЬНОЕ ХРАНЕНИЕ В тех случаях , когда машина выводится из эксплуатации на срок более 30 дней , необходимо у...
Страница 27 - Технические; HONDA; снижения; dBA; rx
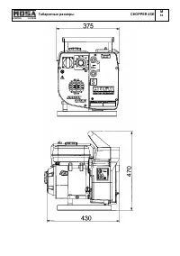
© MOSA 1.1-10/04 M 51 Технические данные CHOPPER 4SE Технические данные CHOPPER 4SE СВАРОЧНЫЙ АГРЕГАТ ПОСТОЯННОГО ТОКА Диапазон бесступенчатого регулирования 30 – 150 А Напряжение зажигания 65 В Продолжительность включения 150 A – ПВ 60% Диаметр электродов 2 – 3,25 мм ГЕНЕРАТОР ПОСТОЯННОГО ТОКА Мощн...
Страница 28 - Описание
© MOSA 1.0-06/00 M 55 РЕКОМЕНДУЕМЫЕ ЭЛЕКТРОДЫ ( согласно стандарту A.W.S.) MS_, TS_ Следует иметь в виду , что все приводимые ниже указания носят чисто ориентировочный характер , поскольку в названном выше стандарте содержатся сведения , гораздо более обширные и полезные для выбора электродов . Боле...
Страница 34 - “MOSA»
© MOSA 1.0-01/04 R 1 Запасные части , общие сведения Фирма “MOSA» в состоянии удовлетворить любые запросы клиентов на поставку запасных частей . При желании содержать машину в постоянной готовности к работе ее в отдельных случаях приходится ремонтировать . Если такой ремонт связан с необходимостью з...
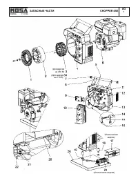
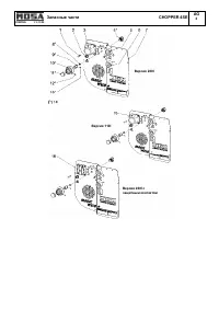
Страница 36 - Запасные
© MOSA 1.1-11/04 M 1.1 Запасные части CHOPPER 4SE Поз . Рев . Код Описание Примечание 1 222406020 КРЫЛЬЧАТКА ВЕНТИЛЯТОРА 2 222403047 БЛОК СТУПИЦА / РОТОР 3 222413025 СТАТОР С ОБМОТКОЙ НА 230 В переменного тока Версия на 230 В 3 а 222403025 СТАТОР С ОБМОТКОЙ НА 110 В переменного тока Версия на 110 В ...
Страница 39 - НОВЫЕ
© MOSA 1.0-03/04 R 1.1 БЛАНК ДЛЯ ОФОРМЛЕНИЯ ЗАКАЗА НА ЗАПАСНЫЕ ЧАСТИ Уважаемый клиент , Вы можете направить нам запрос об оформлении заказа на поставку оригинальных запасных частей , выпускаемых фирмой «MOSA». Для этого Вам нужно заполнить предлагаемый бланк . При указании позиций требуемых частей и...
Страница 40 - Эконика
СВАРОЧНЫЕ АГРЕГАТЫ ЭЛЕКТРОГЕНЕРАТОРЫ Подразделение компании «BCS S.p.A.» Завод : Viale Europa, 59 20090 CUSAGO (MI) Italia Тел : +39 - 0290352.1 Факс : +39 – 0290390466 Internet: www.mosa.it E-mail: info@mosa.it Сертификат № 0192 согласно стандарту ИСО 9001:2000 Официальный дистрибьютер в России : «...