Страница 7 - Содержание
5 Содержание 1) Ваш прибор . . . . . . 6 ● Общий вид . . . . . . . 6 ● Технические характеристики . . . . . 6 ● Аксессуары . . . . . . 7 2) Основные требования безопасности . . . 8 ● Общая безопасность . . . . . . 8 ● Безопасность для детей . . . . . 10 ● Безопасность при электрических работах . . ....
Страница 9 - АКСЕССУАРЫ
7 RU Основное: Сведения по потреблению энергии для электрических духовок домашнего типа предоставлены в соответствии со стандартом EN 50304. Значения установлены для функций стандартной нагрузки и нижнего-верхнего нагрева или вентиляторного нагрева (при наличии). В целях повышения качества прибора т...
Страница 10 - Общая безопасность
8 2) Основные требования безопасности: В данном разделе описываются требования безопасности, помогающие предотвратить причинение травм или материального ущерба. При несоблюдении данных требований все виды гарантий становятся недействительными. Общая безопасность ● Данный прибор не предназначен для и...
Страница 12 - Безопасность для детей; Безопасность при электрических работах
10 ● 1-я полка духовки - самая нижняя полка. ● Не помещайте прибор на целлофан, а также возгораемые и нетермостойкие материалы. Безопасность для детей ● ВНИМАНИЕ: При использовании решетки ее доступные части могут нагреваться. Не следует допускать маленьких детей к прибору. ● Не следует допускать де...
Страница 14 - Установка и соединения; Установка прибора; Электрическая духовка
12 9 Для надежной работы прибора необходима хорошая вентиляция помещения. В случае отсутствия какого-либо окна или двери для вентиляции комнаты следует установить дополнительную вентиляцию. Площадь пола кухни должна превышать 8м². Объем кухни должен превышать 20м³. Выход трубы наружу должен находитс...
Страница 17 - Не используйте встроенную плиту до
15 RU Электрическое соединение Прибор необходимо использовать с заземленной линией! - , . Установка прибора, выполненная непрофессионалами, может стать причиной удара электрическим током, короткого замыкания или пожара! Соединение прибора с сетевым током может выполняться только уполномоченным и ква...
Страница 18 - Если ваш прибор предназначен для работы на природном газе, для; Рисунок 7; Газовое соединение; Рисунок 6
16 Все виды работ с газовым оборудованием и системами выполняются уполномоченными и квалифицированными лицами. Перед установкой проверьте, чтобы условия местного распределения (тип газа и давление газа) соответствовали настройкам прибора. Соединение сжиженного газа Убедитесь в безопасности используе...
Страница 25 - Использование электрической духовки; Отверстие для ручного розжига
23 RU 2- Если, как показано на рисунке 10, регулятор духовки управляет верхней горелкой, нажав на регулятор, поверните его по часовой стрелке в положение "гриль" или на значок пламени. 3- В зависимости от характеристик вашей духовки, зажгите зажигалку. Форсунка духовки и таблица мощности Гор...
Страница 26 - Выключение электрической духовки; Использование таймера духовки; Режимы работы; гриль работает (под верхней стенкой духовки). Гриль подходит
24 Установите таймер духовки на время готовки, см. Использование таймера духовки 2. Установите регулятор температуры в желаемый рабочий режим. 3. Установите регулятор функции в желаемый рабочий режим. << Духовка нагреется до установленной температуры и будет ее сохранять. Во время нагрева гори...
Страница 27 - Отрегулируйте время готовки, поворачивая регулятор
25 RU ● Для приготовления на гриле поместите порционные куски на полку под верхним нагревателем гриля. ● Установите максимальную температуру. ● По прошествии половины срока переверните куски. Сильный гриль (опция) Гриль работает (под верхней стенкой духовки). Гриль подходит для приготовления мяса. ●...
Страница 28 - Цифровой таймер; ПРИ ПОДСОЕДИНЕНИИ К СЕТИ; положении зуммер будет отключен.
26 Цифровой таймер (модель 3) Цифровой таймер Цифровой таймер - это электронный модуль, который обеспечивает готовность помещенного в духовку блюда в желаемое вами время. Все, что вам необходимо для этого сделать - запрограммировать время приготовления блюда и время, к которому блюдо должно быть гот...
Страница 29 - РУЧНОЙ РЕЖИМ; НАСТРОЙКИ ЧАСОВ; ОТКЛЮЧЕНИЕ РАБОТАЮЩЕГО ЗУММЕРА
27 RU РУЧНОЙ РЕЖИМ НАСТРОЙКИ ЧАСОВ Настройка часов может выполняться в отсутствие какой-либо действующей программы готовки. Перейдите в ручной режим. Двоеточие на экране между часами и минутами начнет мигать, при помощи (+) или (-) вы можете переводить часы вперед или назад. Длительное нажатие на эт...
Страница 30 - ПРОГРАММА АВТОМАТИЧЕСКОЙ ГОТОВКИ; Теперь мы запрограммировали духовку на приготовление
28 ПРОГРАММА АВТОМАТИЧЕСКОЙ ГОТОВКИ если вы хотите сразу же начать приготовление, просто введите время приготовления. : , 2 15 . В примере выше автоматическое время приготовления начиналось сразу же после введения времени готовки. Нажимая на кнопку , вы можете посмотреть время, когда блюдо будет гот...
Страница 31 - в 21:30 процедура готовки будет завершена.; В СЛУЧАЕ ОТКЛЮЧЕНИЯ ЭЛЕКТРОЭНЕРГИИ; когда готовка началась
29 RU Теперь мы запрограммировали духовку на время окончания готовки в 21:30. Мы запрограммировали срок готовки блюда на 45 минут ранее. В этом случае духовка начнет приготовление в 19:15, готовка будет длиться 2 часа 15 минут, и в 21:30 процедура готовки будет завершена. , 7 , . В приведенном приме...
Страница 32 - ФУНКЦИЯ БЛОКИРОВКИ ОТ ДЕТЕЙ; ДЕАКТИВИРОВАНА, ДЛЯ ВОЗВРАЩЕНИЯ В НОРМАЛЬНЫЙ РЕЖИМ; - Нажмите на кнопки ручного режима и
30 Примечание при отключении электричества на несколько часов система сохранит состояние Примечание если вы не собираетесь пользоваться духовкой не забудьте привести ее регулятор в выключенное положение ФУНКЦИЯ БЛОКИРОВКИ ОТ ДЕТЕЙ Данная функция служит для защиты против нежелаемого изменения ваших н...
Страница 33 - Отключите духовку при помощи регулятора таймера, функции и; Отключение духовки до окончания установленного времени.; Вращайте регулятор таймера до достижения точки остановки
31 RU : : 24 . , . НАСТРОЙКА ГРОМКОСТИ ЗУММЕРА При помощи этой настройки вы можете изменить громкость зуммера. 1) Нажав и удерживая кнопку (-), вы можете прослушать настроенный звук. 2) Отпустив и снова нажав кнопку (-), вы можете прослушать следующий по громкости звук, и выбрать его. (3 уровня) 3) ...
Страница 34 - Панель управления духовки DE-602; ОБЩАЯ ИНФОРМАЦИЯ О ДИСПЛЕЯХ И СЕНСОРНЫХ КЛАВИШАХ
32 Панель управления духовки DE-602 ОБЩАЯ ИНФОРМАЦИЯ О ДИСПЛЕЯХ И СЕНСОРНЫХ КЛАВИШАХ Сенсорные клавиши: 1. ВКЛ./ВЫКЛ. – включение и выключение устройства 2. Остановка любой программы 3. Регулировка температуры 4. Таймер режима приготовления 5. Минус 6. Плюс 7. Вниз 8. Вверх 9. Быстрый разогрев 10. А...
Страница 36 - и удерживайте в течение примерно 5 секунд, пока не услышите; РУЧНОЙ РЕЖИМ ПРИГОТОВЛЕНИЯ ПИЩИ; GO; КАК ПРИОСТАНОВИТЬ, ИЗМЕНИТЬ ИЛИ ЗАВЕРШИТЬ ПРИГОТОВЛЕНИЕ ПИЩИ; GO; , чтобы вывести на экран
34 ИЗМЕНЕНИЕ НАЗНАЧЕННОЙ ПО УМОЛЧАНИЮ ТЕМПЕРАТУРЫ ПЕЧИ Настройки температуры на температурном дисплее можно менять, нажимая клавишу – пока температурный дисплей не начнет мигать – и устанавливая необходимое значение с помощью клавиш и с интервалом в 5 градусов. (!) Примечание: если вы хотите навсегд...
Страница 37 - АВТОМАТИЧЕСКИЙ РЕЖИМ ПРИГОТОВЛЕНИЯ ПИЩИ:; после; Полуавтоматический режим приготовления пищи; Полностью автоматический режим приготовления пищи; AUTO; Процесс приготовления пищи:
35 RU Для изменения параметров приготовления (режим, температура и т.д.) воспользуйтесь соответствующими клавишами, как указано в данной инструкции. Нажмите GO , чтобы возобновить приготовление пищи с учетом измененных параметров. АВТОМАТИЧЕСКИЙ РЕЖИМ ПРИГОТОВЛЕНИЯ ПИЩИ: Автоматический режим пригото...
Страница 38 - АВТОМАТИЧЕСКОЕ ЗАВЕРШЕНИЕ ПРИГОТОВЛЕНИЯ:; Индикатор остаточного тепла:; настраиваемая температура ниже 100 °C.
36 Пять делений температурного дисплея формируют представление о фактической температуре внутри печи. Каждому делению соответствует 1/5 настраиваемого значения. Когда нагревательные элементы активны, мигает стрелка «вверх» возле делений. АВТОМАТИЧЕСКОЕ ЗАВЕРШЕНИЕ ПРИГОТОВЛЕНИЯ: После того как пригот...
Страница 39 - Ошибка связи между платами UM и PM
37 RU Сигнал таймера обратного отсчета: Нажмите клавишу и не отпускайте, пока на экране не начнет мигать значок . Установите время в минутах с помощью клавиш и . Мигание прекратится через 7 секунд, а сигнал зуммера будет звучать 7 минут по истечении установленного времени. Для остановки звукового си...
Страница 40 - В случае появления сообщения об ошибке:; Если ошибки невозможно устранить, нажав клавишу
38 Возможен дефект сенсора PT-1000-M2-XXX Возможен дефект PM-платы POC 400 Err3 Обрыв цепи температурного датчика внутри печи Возможен дефект сенсора PT-1000-M2-XXXВозможен дефект PM-платы POC 400 Err4 Превышение температурного предела передней панели Превышение температурного предела UM-платы (100 ...
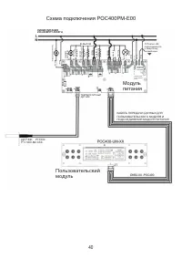
Страница 42 - Модуль; Пользовательский
40 Схема подключения POC400PM-E00 ЛИНИЯ ПИТАНИЯ 220-240ВПРТ-50/60ГЦ Охлаждаю щий ве нт ил ят ор КОНВЕК ЦИ Я ВЕНТИ ЛЯ ТО Р ВЕРХН ИЙ НАГ РЕВАТ ЕЛ Ь НИ ЖН ИЙ НАГ РЕВАТ ЕЛ Ь ГРИ ЛЬ КО ЛЬ ЦЕВО Й НАГ РЕВАТ ЕЛ Ь N- ВХО Д N- ВЫХО Д N- ВЫХО Д ЛА МП А !!! Портал J26 подсоединяется к защитному заземлению ПЕРВИ...
Страница 43 - Панель управления духовки DE-603
41 RU Панель управления духовки DE-603 ЭКРАН РЕЖИМА ОЖИДАНИЯ ЭКРАН ГЛАВНОГО МЕНЮ Цифровые экранные часы Аналоговые экранные часы Экран режима ожидания появляется на дисплее, когда ни одна программа при-готовления не запущена. На экране ожи-дания отображается время, дата и со-стояние духового шкафа (...
Страница 55 - Сообщение исчезает
53 RU 5. ЗВУКИ При и и ц п о и и н е д ж р е в т д о п и е р о б ы в звуковой сигнал оповещения будет активирован только при срабатывании будильника и/или по завершении приго-товления. Выбор опции активирует все дополнительные звуковые сигналы оповещения. БЛОКИРОВКА ОТ ДЕТЕЙ Для активации блокировки...
Страница 57 - Функции электронного программатора.; приготовления блюда). Не используется на газовых духовых шкафах.; Установка текущего времени:
55 RU Панель управления духовки DE-604, DG-602Таймер 1 3 2 4 Функции электронного программатора. 1.Электронные часы.2.Функция оповещения. Таймер. (максимальное время установки 23:59).3.Автоматическое программирование (начало и конец приготовления блюда). Не используется на газовых духовых шкафах.4.П...
Страница 58 - предупреждены звуковым сигналом; Отмена звукового сигнала:; кнопки отменяет сигнал.; Изменение режима подсветки:
56 Установка таймера: 1.Кнопкой 2 выбрать таймер (отображение на дисплее значка колокольчик).2.Кнопками 3 или 4 выставить время, через которое произойдет срабатывание таймера. С помощью этой функции, вы можете запрограммировать таймер, вы будете предупреждены звуковым сигналом Отмена звукового сигна...
Страница 60 - Установите регулятор функции в выключенное (верхнее) положение.; Указанные значения получены в лабораторных
58 ( ) ( ) ( ) Кекс на противне Противень для духовки24 … 26 см 2 170 - 180 25 - 35 Кекс в форме Форма для кекса 18 … 22 см 1 … 2 170 - 180 30 … 40 Печенье Противень для духовки 2 170 - 190 25 … 35 Хрустящее слоеное тесто Противень для духовки 2 180 - 190 25 … 35 Сладкий пирог Противень для духовки ...
Страница 62 - Для чистки духовки нет необходимости в; Снятие дверцы духовки
60 Очистка панели управления Очистите панель и контрольные регуляторы влажной тряпкой и высушите сухой тряпкой. Следите за тем, чтобы не повредить панель управления! Не удаляйте контрольные регуляторы для чистки панели управления. Очистка духовки Чистка и снятие дверцы духовки Не используйте жесткие...
Страница 63 - Появление пара является нормальным при работе духовки. Это; При нагревании и остывании прибора металл издает звуки.; При нагревании металлические детали нагреваются и могут; Духовка не нагревается.
61 RU Замена лампочки духовки Горячие поверхности могут вызвать ожоги! 1. Откройте дверцу духовки. Перед заменой лампочки духовки следует отключить электрическое соединение и подождать остывания прибора, во избежание риска удара электрическим током. Лампочка духовки - это специальная электрическая л...
Страница 64 - В духовке не горит свет.; шкафы сроком на три года со дня ее покупки. Если Вы пользовались
62 Не поступает электричество. Проверьте наличие электричества в доме и предохранители в коробке. При необходимости снова активируйте предохранители. Возможно, настройки таймера не выполнены. Отрегулируйте время или вручную установите на символ руки. Возможно, не выполнены настройки рфункции и/или т...
Страница 77 - Құралды орнату; Орналастыру
75 KZ Маңызды! ● Газ тарату желілеріне қосылған аспаптарды қосуды, жөндеуді, техникалық қызмет көрсетуді белгіленген тәртіппен жұмыстарды орындауға рұқсат алған мамандандырылған ұйым ғана көрсетуге құқылы. Құралды орнату ● Газ үрмелі шкаф аспапты алдын ала қарастырылған желдету жүйесі бар ас үйдің п...