Страница 6 - Сначала внимательно ознакомьтесь с данной инструкцией!
4 Сначала внимательно ознакомьтесь с данной инструкцией! Уважаемый покупатель,Мы бы хотели, чтобы вы с максимальной эффективностью использовали данное изделие, произведенное на современном оборудовании и прошедшее тщательный контроль качества.Для этого внимательно ознакомьтесь с инструкцией и сохран...
Страница 7 - Содержание
5 RU Содержание 1) Ваш прибор . . . . . . 6 ● Общий вид . . . . . . . 6 ● Аксессуары . . . . . . . 7 2) Основные требования безопасности . . . 8 ● Общая безопасность . . . . . . 8 ● Безопасность для детей . . . . . 10 ● Безопасность при электрических работах . . . 10 ● Цель использования . . . . . ....
Страница 10 - ) Основные требования безопасности; Общая безопасность
8 2) Основные требования безопасности Общая безопасность ● Данный прибор не предназначен для использования лицами с физическими или умственными недостатками, а также лицами без соответствующих знаний или опыта (включая детей), если рядом с ними отсутствует ответственное за безопасность либо дающее р...
Страница 13 - Перед использованием прибора
11 RU 3) Установка Перед использованием прибора ● Убедитесь в пригодности электрического и/или газового оборудования. При обнаружении несоответствий вызовите электрика и слесаря и выполните необходимые исправления. ● Подготовка места для установки прибора,а также подготовка электрического и/или газо...
Страница 14 - Установочные размеры; Установка и соединения; Материальный ущерб! Не используйте дверцу и/или ручку для; Установка прибора
12 ВАЖНО! ● Не допускается установка глухой стенки за газовым духовым шкафом. ● Запрещено устанавливать ящик под газовой духовкой. Следует устанавливать декоративную вентиляционную решетку для обеспечения притока/ оттока воздуха через нее. Установочные размеры Электрическая духовка Газовая духовка У...
Страница 16 - Не используйте встроенную плиту до
14 Электрическое соединение Прибор необходимо использовать с заземленной линией! - , . Установка прибора, выполненная непрофессионалами, может стать причиной удара электрическим током, короткого замыкания или пожара! Соединение прибора с сетевым током может выполняться только уполномоченным и квалиф...
Страница 17 - Рисунок 7; Рисунок 6
15 RU Все виды работ с газовым оборудованием и системами выполняются уполномоченными и квалифицированными лицами. Перед установкой проверьте, чтобы условия местного распределения (тип газа и давление газа) соответствовали настройкам прибора. Соединение сжиженного газа Убедитесь в безопасности исполь...
Страница 19 - Утилизация старого продукта; ) Предварительная подготовка; Экономия энергии
17 RU Утилизация старого продукта Выбрасывайте старый прибор таким образом, чтобы он не представлял вреда для окружающей среды. На данном приборе имеется символ (WEEE), указывающий на то, что электрические и электронные приборы следует выбрасывать отдельно. Это означает, что в соответствии с Директи...
Страница 20 - Первый нагрев; ) Использование духовки; Общие сведения о готовке, жарке и гриле в духовке.; Помещайте емкости для запекания на середину решетки
18 Первое использование Первая чистка Некоторые порошки или чистящие средства могут повредить поверхность. 1. Удалите все упаковочные материалы. 2. Протрите поверхность прибора влажной тряпкой или губкой, затем высушите при помощи сухой тряпки. Первый нагрев 1. Вытащите все фиксаторы и решетку из ду...
Страница 23 - Выбор температуры и режима работы; Отверстие для ручного розжига
21 RU Рисунок 1 Рисунок 2 1- Нажав на регулятор газовой духовки, поверните его против часовой стрелки и приведите его в позицию сильного пламени и/или высокой температуры на панели.2- Если регулятор духовки управляет верхней горелкой, нажав на регулятор, поверните его по часовой стрелке в положение ...
Страница 25 - Использование таймера духовки; Гриль; Гриль подходит для приготовления мяса.
23 RU Выключение электрической духовки Установите таймер духовки в выключенное положение. При установке таймера на определенный период времени таймер отключится автоматически, см. Использование таймера духовки Установите регулятор функции и температуры в выключенное (верхнее) положение. Режимы работ...
Страница 26 - Отрегулируйте время готовки, поворачивая регулятор
24 Разморозка Функция используется для размораживания. Конвекция Продукты нагреваются более равномерно. Подходит, например, для кексов, йогурта, пирогов или для кексов и тушеных блюд в емкостях. Готовьте с использованием одного противня. Гриль + вертел Возможно приготовление вместе с грилем и двигат...
Страница 27 - зуммера отдельно от духовки.; ПРИ ПОДСОЕДИНЕНИИ К СЕТИ; Переход в ручной режим осуществляется одновременным; НАСТРОЙКИ ЧАСОВ; нажатие на эти кнопки обеспечит более быстрый перевод часов.
25 RU ЦИФРОВОЙ ТАЙМЕР (модель 3) Цифровой таймер - это электронный модуль, который обеспечивает готовность помещенного в духовку блюда в желаемое вами время. Все, что вам необходимо для этого сделать - запрограммировать время приготовления блюда и время, к которому блюдо должно быть готово. Кроме то...
Страница 28 - НАСТРОЙКА СРОКА ЗВУКОВОГО СИГНАЛА; ОТКЛЮЧЕНИЕ РАБОТАЮЩЕГО ЗВУКОВОГО СИГНАЛА; ПРОГРАММА АВТОМАТИЧЕСКОМ ГОТОВКИ
26 НАСТРОЙКА СРОКА ЗВУКОВОГО СИГНАЛА При помощи данной функции можно настроить срабатывание звукового сигнала часов через определенный период времени. 1) Выберите режимнастройки зуммера. 2) При помощи кнопок (+) или (-) введите период времени, (например: 5). 3) через несколько секунд экран перейдет ...
Страница 30 - В СЛУЧАЕ ОТКЛЮЧЕНИЯ ЭЛЕКТРОЭНЕРГИИ; регулятор в выключенное положение.; МИГАЮЩАЯ НАДПИСЬ “auto” ОЗНАЧАЕТ, ЧТО ДУХОВКА; блокировки кнопок духовкой снова можно пользоваться.
28 В приведенном примере сначала было задано время готовки; время окончания готовки было подсчитано автоматически и было изменено нами на втором этапе. Также возможно задать сначала время окончания готовки, в таком случае время приготовления будет подсчитано автоматически и его можно будет отредакти...
Страница 31 - НАСТРОЙКА ГРОМКОСТИ ЗВУКОВОГО СИГНАЛА; срок настройки зуммера вернутся к фабричным.
29 RU РЕЖИМ ЧАСОВ (12/24 ЧАСА) Вы можете настроить часы на работу в режиме 12 или 24 часа. 1) Сейчас часы настроены на 24-часовой режим. На жмите на кнопку (+) в течение 3 секунд. 2) Часы настроены н а 12-часов ой режим. Чтобы снова вернуться в 24-часовой режим, повторно нажмите на кнопку (+) в тече...
Страница 32 - Панель управления духовки DE-602; ОБЩАЯ ИНФОРМАЦИЯ О ДИСПЛЕЯХ И СЕНСОРНЫХ КЛАВИШАХ
30 Панель управления духовки DE-602 ОБЩАЯ ИНФОРМАЦИЯ О ДИСПЛЕЯХ И СЕНСОРНЫХ КЛАВИШАХ Сенсорные клавиши: 1. ВКЛ./ВЫКЛ. – включение и выключение устройства 2. Остановка любой программы 3. Регулировка температуры 4. Таймер режима приготовления 5. Минус 6. Плюс 7. Вниз 8. Вверх 9. Быстрый разогрев 10. А...
Страница 34 - и удерживайте в течение примерно 5 секунд, пока не услышите; РУЧНОЙ РЕЖИМ ПРИГОТОВЛЕНИЯ ПИЩИ; GO; КАК ПРИОСТАНОВИТЬ, ИЗМЕНИТЬ ИЛИ ЗАВЕРШИТЬ ПРИГОТОВЛЕНИЕ ПИЩИ; GO; , чтобы вывести на экран
32 ИЗМЕНЕНИЕ НАЗНАЧЕННОЙ ПО УМОЛЧАНИЮ ТЕМПЕРАТУРЫ ПЕЧИ Настройки температуры на температурном дисплее можно менять, нажимая клавишу – пока температурный дисплей не начнет мигать – и устанавливая необходимое значение с помощью клавиш и с интервалом в 5 градусов. (!) Примечание: если вы хотите навсегд...
Страница 35 - АВТОМАТИЧЕСКИЙ РЕЖИМ ПРИГОТОВЛЕНИЯ ПИЩИ:; после; Полуавтоматический режим приготовления пищи; Полностью автоматический режим приготовления пищи; AUTO; Процесс приготовления пищи:
33 RU Для изменения параметров приготовления (режим, температура и т.д.) воспользуйтесь соответствующими клавишами, как указано в данной инструкции. Нажмите GO , чтобы возобновить приготовление пищи с учетом измененных параметров. АВТОМАТИЧЕСКИЙ РЕЖИМ ПРИГОТОВЛЕНИЯ ПИЩИ: Автоматический режим пригото...
Страница 36 - АВТОМАТИЧЕСКОЕ ЗАВЕРШЕНИЕ ПРИГОТОВЛЕНИЯ:; Индикатор остаточного тепла:; настраиваемая температура ниже 100 °C.
34 Пять делений температурного дисплея формируют представление о фактической температуре внутри печи. Каждому делению соответствует 1/5 настраиваемого значения. Когда нагревательные элементы активны, мигает стрелка «вверх» возле делений. АВТОМАТИЧЕСКОЕ ЗАВЕРШЕНИЕ ПРИГОТОВЛЕНИЯ: После того как пригот...
Страница 37 - Ошибка связи между платами UM и PM
35 RU Сигнал таймера обратного отсчета: Нажмите клавишу и не отпускайте, пока на экране не начнет мигать значок . Установите время в минутах с помощью клавиш и . Мигание прекратится через 7 секунд, а сигнал зуммера будет звучать 7 минут по истечении установленного времени. Для остановки звукового си...
Страница 38 - В случае появления сообщения об ошибке:; Если ошибки невозможно устранить, нажав клавишу
36 Возможен дефект сенсора PT-1000-M2-XXX Возможен дефект PM-платы POC 400 Err3 Обрыв цепи температурного датчика внутри печи Возможен дефект сенсора PT-1000-M2-XXXВозможен дефект PM-платы POC 400 Err4 Превышение температурного предела передней панели Превышение температурного предела UM-платы (100 ...
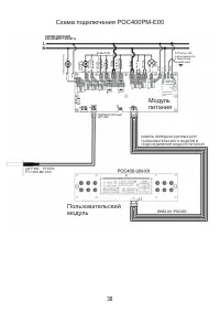
Страница 40 - Модуль; Пользовательский
38 Схема подключения POC400PM-E00 ЛИНИЯ ПИТАНИЯ 220-240ВПРТ-50/60ГЦ Охлаждаю щий ве нт ил ят ор КОНВЕК ЦИ Я ВЕНТИ ЛЯ ТО Р ВЕРХН ИЙ НАГ РЕВАТ ЕЛ Ь НИ ЖН ИЙ НАГ РЕВАТ ЕЛ Ь ГРИ ЛЬ КО ЛЬ ЦЕВО Й НАГ РЕВАТ ЕЛ Ь N- ВХО Д N- ВЫХО Д N- ВЫХО Д ЛА МП А !!! Портал J26 подсоединяется к защитному заземлению ПЕРВИ...
Страница 41 - Панель управления духовки DE-603
39 RU Панель управления духовки DE-603 ЭКРАН РЕЖИМА ОЖИДАНИЯ ЭКРАН ГЛАВНОГО МЕНЮ Цифровые экранные часы Аналоговые экранные часы Экран режима ожидания появляется на дисплее, когда ни одна программа при-готовления не запущена. На экране ожи-дания отображается время, дата и со-стояние духового шкафа (...
Страница 53 - Сообщение исчезает
51 RU 5. ЗВУКИ При и и ц п о и и н е д ж р е в т д о п и е р о б ы в звуковой сигнал оповещения будет активирован только при срабатывании будильника и/или по завершении приго-товления. Выбор опции активирует все дополнительные звуковые сигналы оповещения. БЛОКИРОВКА ОТ ДЕТЕЙ Для активации блокировки...
Страница 55 - Функции электронного программатора.; приготовления блюда). Не используется на газовых духовых шкафах.; Программатор работает только когда оборудование подключено; этом духовка ботает. Нажмите M, чтобы вернуться в ручной режим.; Установка текущего времени:
53 RU Панели управления духовки DE-604, DG-602Таймер 1 3 2 4 Функции электронного программатора. 1.Электронные часы.2.Функция оповещения. Таймер. (максимальное время установки 23:59).3.Автоматическое программирование (начало и конец приготовления блюда). Не используется на газовых духовых шкафах.4.П...
Страница 56 - предупреждены звуковым сигналом; Отмена звукового сигнала:; кнопки отменяет сигнал.; Изменение режима подсветки:
54 Установка таймера: 1.Кнопкой 2 выбрать таймер (отображение на дисплее значка колокольчик).2.Кнопками 3 или 4 выставить время, через которое произойдет срабатывание таймера. С помощью этой функции, вы можете запрограммировать таймер, вы будете предупреждены звуковым сигналом Отмена звукового сигна...
Страница 57 - ГИДРОЛИЗНАЯ ОЧИСТКА
55 RU 2. На экране появится символ ключа, блокировка активна.3. Чтобы отключить блокировку нажмите и удерживайте кнопки 3 и 4, пока символ не исчезнет. Звуковой сигнал во время блокировки можно отключить любой кнопкой. 1. Нажмите и удерживайте кнопки 3 и 4 в течении 1 секунды до тех пор пока не услы...
Страница 58 - Использование гриля; Установите регулятор функции в выключенное (верхнее) положение.; Указанные значения получены в лабораторных
56 (° ) ( ) ( ) Кекс в форме Форма для кекса 18 … 22 см 1 … 2 170 - 180 30 … 40 Печенье Противень для духовки 2 170 - 190 25 … 35 Хрустящее слоеное тесто Противень для духовки 2 180 - 190 25 … 35 Сладкий пирог Противень для духовки 2 170 - 180 25 … 35 Пироги Противень для духовки 1 … 2 200 40 … 50 Д...
Страница 60 - Для чистки духовки нет необходимости в
58 Очистка панели управления Очистите панель и контрольные регуляторы влажной тряпкой и высушите сухой тряпкой. Следите за тем, чтобы не повредить панель управления! Очистка духовки Чистка и снятие дверцы духовки Не используйте жесткие абразивные чистящие средства или металлические скребки для очист...
Страница 61 - ) Рекомендации для исправления неполадок; При работе духовки из нее идет пар.; Появление пара является нормальным при работе духовки. Это; При нагревании и остывании прибора металл издает звуки.; При нагревании металлические детали нагреваются и могут; Духовка не нагревается.
59 RU Замена лампочки духовки Горячие поверхности могут вызвать ожоги! 1. Откройте дверцу духовки. Перед заменой лампочки духовки следует отключить электрическое соединение и подождать остывания прибора, во избежание риска удара электрическим током. Лампочка духовки - это специальная электрическая л...
Страница 62 - В духовке не горит свет.; и предохранители в коробке. При необходимости снова активируйте
60 Если вам не удалось устранить проблему при помощи рекомендаций данного раздела, обратитесь к дилеру, у которого вы приобрели прибор, или в сервисный центр. Запрещается пытаться ремонтировать прибор самостоятельно. 8) Гарантия Мы предоставляем гарантию на данные газовые/электрические духовые шкафы...
Страница 63 - Уважаемый покупатель,
61 Гарантия не распространяется, если: ● Нарушены требования, указанные в настоящей Инструкции или Гарантийном талоне. ● Духовой шкаф использовался в промышленных целях. ● Истек срок гарантии. ● Имели место некачественная установка, неправильное использование. ● Электрическое напряжение сети не соот...
Страница 64 - Импортер
62 Производитель RE-MA METAL TEKSTIL INS. GIDA SAN. TIC. LTD STI(РЕ-МА МЕТАЛ ТЕКСТИЛЬ ИНС. ГИДА САН. ТИК. ЛТД СТИ) АДРЕС: ОРГАНАЙЗ САНАЮ БОЛГЕЗИ 9 КАДДЕ НОМЕР 17, КАЙСЕРИ, ТУРЦИЯ ДЛЯ МБС СТАРС ГРУП АГ Серийный идентификационный номер (Указан в гарантийном талоне, в наклейке на приборе, в наклейке на...
Страница 122 - Модель; электрического поражения.
Модель DE-602 DE-603 DE-604 DE-604BL DE-604WH DE-606BL DE-606IV DE-607BL DE-607IV DE-610 DE-612BL DE-612WH DE-612IV Страна изготовления Турция Технические характеристики Материал металл/стекло Цвет черный черный металлик черный белый черный бежевый черный бежевый металлик черный белый бежевый Объем ...