Страница 2 - Содержание
2 Внимание! LESSAR™ придерживается политики непрерывного развития и оставляет за собой право вносить изменения и улучшения в любой продукт, описанный в этом документе, без предварительного уведомления, а также пересматривать или изменять содержимое данного документа без предварительного уведомления....
Страница 3 - Меры предосторожности; При установке
3 1. Меры предосторожности Во избежание получения травм и нанесения ущерба другим людям и имуществу внима- тельно прочтите и соблюдайте следующие инструкции. Данное оборудование не предназначено для использования маленькими детьми и людьми с ограниченной подвижностью, находящими- ся без надлежащего ...
Страница 5 - Перед первым пуском подайте питание
5 Оптимальная работа Обратите внимание на следующие моменты для обеспечения нормальной работы: • прямой исходящий воздушный поток дол- жен быть направлен в сторону от людей, находящихся в помещении; • установленная температура соответствует обеспечению комфортных условий. Не ре- комендуется устанавл...
Страница 6 - Назначение; Принцип работы кондиционера в режиме охлаждения; Функция защиты от обмерзания
6 2. Назначение Сплит-система состоит из внутреннего и наружного блоков, предназначена для изменения, регулирования и поддержания заданной температуры воздуха в помещении. Принцип дей- ствия основан на переносе тепла из помещения на улицу (и наоборот). Перенос тепла достига- ется за счет изменения а...
Страница 7 - Авторестарт
7 вода. Это не является неисправностью, после оттаивания кондиционер автоматически вклю- чится в работу. Авторестарт Кондиционер оборудован функцией авторестарта. Это значит, что после отключения электро- питания, в тот момент когда электропитание появится снова, кондиционер включится авто- матическ...
Страница 8 - Комплектность сплит-системы
8 3. Комплектность сплит-системы Сплит-система поставляется в комплекте с аксессуарами указанными ниже. Для установки кондиционера воздуха используйте аксессуары, входящие в комплект поставки. Неправиль- ный монтаж может привести к протечке воды, поражению электрическим током и возгоранию, а также к...
Страница 9 - Спецификация
9 4. Спецификация Внутренний блок (ВБ) LS- H24SK A 2 LS- H48SK A4A LS- H55SK A4A Наружный блок (НБ) LU- H24SK A 2 LU- H48SK A4A LU- H55SK A4A Напряжение питания В - ф - Гц 220В, 1ф, 50Гц 380В, 3ф, 50Гц 380В, 3ф, 50Гц Охлаж денее Производительность кВт/ч 7.03 14.0 6 17.15 Потребляемая мощность Вт 270...
Страница 12 - Диаметры фреонопроводов
12 Диаметры фреонопроводов LS/LU- H24SK A 2 LS/LU- H48SK A4A LS/LU- H55SK A4A Жидкостная линия (высокого давления) ∅ 9,53 3/8 ∅ 9,53 3/8 ∅ 9,52 3/8 Газовая линия (низкого давления) ∅ 15,88 5/8 ∅ 19,05 3/4 ∅ 19,05 3/4 Максимально допустимая длина магистрали, м 25 50 50 Максимально допустимый перепад ...
Страница 13 - Установка; Предостережение; Выбор места; Перед установкой
13 6. Установка Перед выполнением работ по установке внутреннего блока внимательно ознакомьтесь с на- стоящей инструкцией. Установка блока, подключение труб и проводов должны выполняться в строгом соответствии с инструкцией Меры предосторожности Предостережение • Данное оборудование не может устанав...
Страница 14 - Установка внутреннего блока
14 Установка внутреннего блока Стена >30 см Не м енее 5 см Потолок Не менее 50 см Не менее 50 см Не менее 200 см Не менее 4 см • Убедитесь, что зазоры, указанные стрелками, соответствуют инструкции. • Запрещается установка внутреннего блока рядом с любыми источниками тепла. • Рядом с внутренним б...
Страница 15 - Установка трубопровода отвода конденсата
15 Труба слива конденсата Изоляция Изоляция Трубопроводы хладагента Отверстие для трубопроводов в задней стенке Отверстие для трубопроводов на дне внутреннего блока Отверстие для трубопроводов на боковой стороне внутреннего блока Установка трубопровода отвода конденсата 1. Установите дренажную трубу...
Страница 16 - Проверка дренажа; Установка сливного штуцера в наружном блоке; Установка наружного блока
16 Проверка дренажа Убедитесь в отсутствии препятствий по длине дренажной трубы. 1. Включите питание и запустите кондиционер в режиме охлаждение. Прислушайтесь к звуку от дренажной трубы. Убедитесь в том, что вода сливается (учитывая длину дренажной трубы вода может появиться с задержкой примерно на...
Страница 17 - Необходимые расстояния для монтажа и обслуживания
17 Наружный и внутренний блоки должны располагаться как можно ближе друг к другу. Мини- мальные расстояния между наружным блоком и препятствиями, показанные на монтажных схемах, могут отличаться от расстояний в условиях монтажа в герметичном помещении. Не- обходимо оставить открытый доступ в трех на...
Страница 18 - Перемещение и установка; Монтаж соединительной трубы; каждые 3 метра; Процедура соединения труб
18 Перемещение и установка • При подъеме агрегата на стропах необходимо соблюдать осторожность, так как центр тяже- сти агрегата не совпадает с его геометрическим центром. • Не закрывайте воздухозаборные устройства наружного блока во избежание повреждения агрегата. • Никогда не прикасайтесь к вентил...
Страница 19 - Развальцовка труб
19 4. Соедините трубы.При выполнении операций соединения и отсоединения труб необходимо использовать одно- временно два гаечных ключа. Согните трубку с помощью пружинного трубогиба Распрямите конец Минимальный радиус 100 мм Развальцовка труб • Перед развальцовкой труб не забудьте надеть на трубопров...
Страница 21 - Удаление воздуха вакуумным насосом; Общая информация
21 Удаление воздуха вакуумным насосом Внимание! При работе с R410A требуется обязательное удаление воздуха двухступенчатым ваку - умным насосом с обратным клапаном для предотвращения попадания масла вакуумного насоса в гидравлический контур! Используйте правильное оборудование при работе. Общая инфо...
Страница 23 - Пожалуйста, обратите внимание
23 Пожалуйста, обратите внимание на следующие моменты. Это важно! Внимание! Любая пайка трубопроводов при работе с R410A/R407C должна осущест - вляться только под азотом! Пайка в воздушной среде запрещена, так как оборудование может выйти из строя из-за образования окалины на внутренних частях трубо...
Страница 24 - Вакуумирование; Порядок действий
24 Вакуумирование Порядок действий (Рекомендации по использованию раздаточной гребенки см. в руководстве по эксплуатации заправочной станции).Отверните и снимите технологические гайки 2- и 3-ходовых запорных вентилей, соедините за- правочный шланг раздаточной гребенки с технологической муфтой 3-ходо...
Страница 25 - Заправка
25 Заправка Порядок действий 1. Подсоедините шланг к заправочному баллону. 2. Вытесните воздух из шланга фреоном, немного приоткрыв клапан заправочного баллона. 3. Откройте клапан заправочного баллона. 4. Приоткройте клапан низкого давления на гребенке (манометрическом коллекторе) и вы- тесните возд...
Страница 26 - Процедура проверки
26 Процедура проверки Порядок действий 1. Плотно закройте (завинтите) заглушки на всех портах наружного блока. 2. Проверьте с помощью течеискателя или мыльной пены отсутствие утечек в точках провер- ки. Точки проверки обозначены на рисунке ниже. • Точка проверки 1: место соединения трубопроводов с в...
Страница 27 - Изоляция
27 Изоляция Изоляционный материал должен закрывать все открытые части раструбных соединений с га- зовой и жидкостной сторон и трубу с хладагентом. Не допускается наличие зазоров между ними. Некачественная изоляция может быть причиной образования конденсата. Внимание! Перед опробованием все запорные ...
Страница 28 - Электрические соединения; Электропроводка; Подключение наружного блока; Снимите защитную панель
28 7. Электрические соединения Внимание! 1. Кондиционер должен быть запитан от отдельного источника с требуемым номи - нальным напряжением. 2. Внешний источник питания кондиционера должен иметь провод заземления, соеди - ненный с заземлением внутреннего и наружного блоков. 3. Монтаж электропроводки ...
Страница 29 - Правила безопасности
29 Внимание! На рисунке показана стандартная модель, которая может отличаться от вашего наружного блока. Правила безопасности 1. Если на объекте есть проблемы с электропитанием, необходимо остановить работы по подключению до решения всех проблем. 2. Электропитание должно соответствовать указанному в...
Страница 31 - Регламентное техническое обслуживание; Регламент технического обслуживания
31 8. Регламентное техническое обслуживание Каждый кондиционер (в данном случае сплит-система, состоящая из внутреннего и наружного блоков) нуждается в периодическом техническом обслуживании. Данное обслуживание может выполнить специально обученный персонал согласно данному регламенту. Внимание! • О...
Страница 32 - Коды ошибок
32 9. Коды ошибок Индикация на дисплее Неисправность или защита Е1, Е2, Е3, Е4 Ошибка датчика температуры. Е5 Ошибка связи между внутренним и наружным блоком. Е6 Защита наружного блока. Е10 Защита по низкому давлению. Е13 Защита по потере фазе. Е14 Защита по перефазировке. ЕС Утечка хладагента. Р4 З...
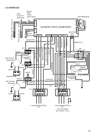
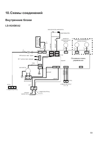
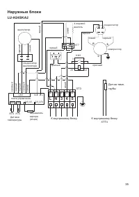
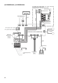
Страница 33 - Схемы соединений; L N
33 10. Схемы соединений Внутренние блоки LS-H24SK A2 Основная плата управления CN12 CN10 CN1 CN14 CN4 CN104 CN8 CN7 CN21 CN13 CN15 CN6 CN23 CN24 CN25 CN26 RL9 RL10 двигатели вертикальных жалюзи (опция) 5 5 двигатель горизонтальных жалюзи 5 электрический нагреватель предохранитель выключатель красный...
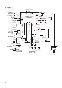
Страница 37 - C N
37 LU- H55SK A4A R T3 да тчик темп. т ру бы R T4 да тчик темп. во здух а CN206 CN9 черный (HI) 4- ходовой клапан белый синий красный синий синий синий (N) синий синий (4- хо до вой) синий (N) красный (А1) нагреватель картера синий (N) черный (L1) черный (L2) белый XT1 XT2 2 1 3 XT7 XT6 T1(U) T3(W) 2...
Страница 38 - Дата производства оборудования
38 11. Дата производства оборудования На внутреннем и наружном блоках под шильдой с наименованием и техническими параметра- ми блока наклеен серийный номер данного блока. В этом номере зашифрована дата произ- водства и прочие данные. 2411321290783290165004 где x x x x x x x x x x x 8329 xxxxxxx — да...
Страница 39 - Место производства оборудования
39 12. Место производства оборудования Наименование изготовителя: GD Midea Air-Conditioning Equipment Co., LtdМестонахождение изготовителя и информация для связи: Китай, Midea headquarter building, №6 Midea Avenue, Beijiao, Shunde, Foshan, GuangdongИмпортер: ООО «ТРЕЙДКОН», ИНН 7838058932Местонахожд...