Котел ZOTA Smart 6 - инструкция пользователя по применению, эксплуатации и установке на русском языке. Мы надеемся, она поможет вам решить возникшие у вас вопросы при эксплуатации техники.
Если остались вопросы, задайте их в комментариях после инструкции.
"Загружаем инструкцию", означает, что нужно подождать пока файл загрузится и можно будет его читать онлайн. Некоторые инструкции очень большие и время их появления зависит от вашей скорости интернета.

23
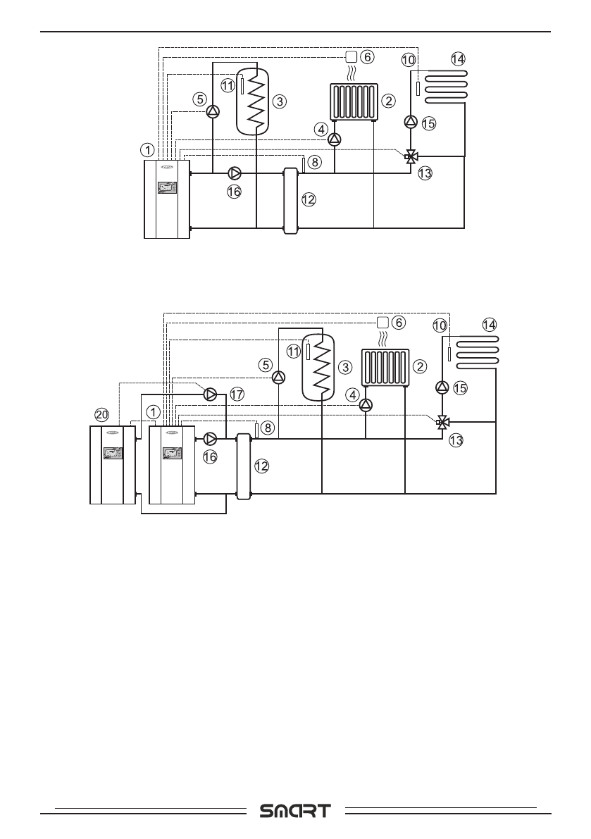
Рис.8 Упрощенная схема подключения котла с гидроразделителем,
контуром ГВС и теплого пола.
Рис.9 Упрощенная схема подключения двух котлов в каскаде с
гидроразделителем, контуром ГВС и теплого пола.
1- Элåêтровоäонàгрåвàтåль
2- Отопèтåльныå прèборы
3- Бàê воäонàгрåвàтåлÿ ГВС.
4- Цèрêулÿöèонный нàсос êонтурà
отоплåнèÿ (нàсос1)
5- Цèрêулÿöèонный нàсос êонтурà
ГВС (нàсос2)
6- Дàтчèê тåмпåрàтуры помåщåнèÿ
(täàтч.1)
7- Дàтчèê тåмпåрàтуры возäухà
(täàтч.4)
8- Дàтчèê тåмпåрàтуры гèäрорàзäå-
лèтåлÿ (täàтч.6)
9- Дàтчèê тåмпåрàтуры внåшнèй
(täàтч.2)
10- Дàтчèê тåмпåрàтуры воäы (täàтч.3)
11- Дàтчèê тåмпåрàтуры ГВС (täàтч.5)
12- Гèäрорàзäåлèтåль
13- Трåххоäовой êлàпàн с прèвоäом
14- Контур тåплого полà
15- Нàсос êонтурà êлàпàнà
16- Нàсос êонтурà гèäрорàзäåлèтåлÿ
17- Нàсос вåäомого êотлà (нàсос1)
18- Нàсос основного (тв.топлèвного)
êотлà (нàсос3)
19- Нàсос вспомогàтåльного êотлà
(нàсос1)
20- Элåêтровоäонàгрåвàтåль вåäомый
в êàсêàäå
21- Твåрäотоплèвный êотåл
Схåмы поäêлючåнèÿ





