Котел ZOTA Дымок-12М - инструкция пользователя по применению, эксплуатации и установке на русском языке. Мы надеемся, она поможет вам решить возникшие у вас вопросы при эксплуатации техники.
Если остались вопросы, задайте их в комментариях после инструкции.
"Загружаем инструкцию", означает, что нужно подождать пока файл загрузится и можно будет его читать онлайн. Некоторые инструкции очень большие и время их появления зависит от вашей скорости интернета.

ñòð.8
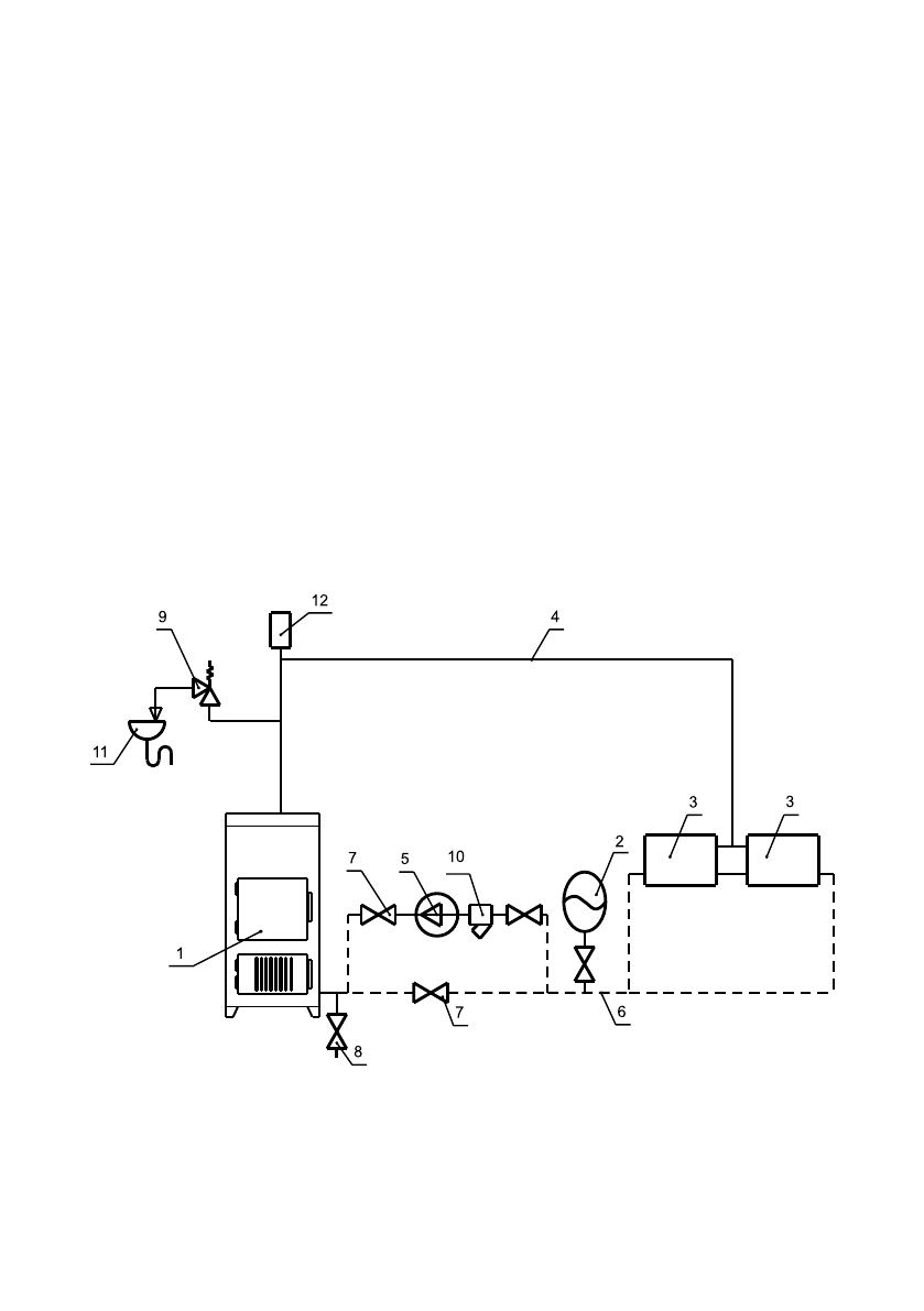
1 - Аппаðаò
2 - Áак ðаñшиðиòельный закðыòого òипа
3 - Пðибоðы оòопиòельные
4 - Подающий òðубопðовод
5 - Циðкуляционный наñоñ
6 - Обðаòный òðубопðовод
7 - Кðаны ñиñòемы оòопления
8 - Кðан ñлива воды из ñиñòемы
9 - Пðедохðаниòельный клапан
10 - Фильòð оòñòойник
11 - Ñлив в канализацию
12 - Авòомаòичеñкий воздухооòводчик
Рис.3 Ñõема закрытой системы отопления
В òечение оòопиòельного ñезона необходимо поддеðживаòь поñòоянный
объем воды в оòопиòельной ñиñòеме. Нельзя оñущеñòвляòь ðазбоð воды
из аппаðаòа и оòопиòельной ñиñòемы для ðазных нужд, за иñключением
необходимого ñлива пðи ðемонòе.
Пðи ñливе воды и дополнении новой повышаеòñя опаñноñòь коððозии и
обðазования оòложений. Äолив воды в оòопиòельную ñиñòему пðоизводиòь в
охлажденный до 70
о
Ñ аппаðаò.
К ð о м е в о д ы , м о ж е ò п ð и м е н я ò ь ñ я н е з а м е ð з а ю щ и й ò е п л о н о ñ и ò е л ь ,
ðазведенный ñ водой в конценòðации не более 1:1. Пðи иñпользовании
эòих òеплоноñиòелей необходимо выполняòь òðебования по их пðименению
в ñиñòемах оòопления. В качеñòве òеплоноñиòеля запðещено иñпользование
жидкоñòей, не пðедназначенных для ñиñòем оòопления.
6.1.2. Пеðед уñòановкой аппаðаòа на ñгоðаемые конñòðукции здания под
аппаðаòом и пеðед его фðонòом на 0,5м необходимо уложиòь ñòальной лиñò
òолщиной 0,6 - 1,0 мм по аñбеñòовому или базальòовому каðòону, òолщиной
3-5мм.
6.1.3. Áезопаñное ðаññòояние оò гоðючих маòеðиалов:
•пðи монòаже и экñплуаòации аппаðаòа необходимо ñоблюдаòь безопаñное
ðаññòояние 200мм оò гоðючих маòеðиалов.
•для легко воñпламеняющихñя маòеðиалов, (напðимеð бумага, каðòон,
пеðгамин, деðево и дðевеñноволокниñòые доñки, плаñòмаññы), безопаñное
ðаññòояние удваиваеòñя (400мм), безопаñное ðаññòояние òакже необходимо
удвоиòь, еñли ñòепень гоðючеñòи ñòðоиòельного маòеðиала неизвеñòна.
Содержание
- 4 Òаблица 1
- 7 Рис.1 Конструкция отопительного аппарата АОТВ
- 9 Рис.2 Ñõема установки аппарата
- 10 Рис.3 Ñõема закрытой системы отопления
- 11 Рис.4 Ñõема открытой системы отопления
- 12 Рис.5 Варианты установки дымовой труáы
- 14 Характерные неисправности и методы иõ устранения.
- 16 Ñведения оá установке; Äля вñех видов аппаðаòов незавиñимо оò вида ñжигаемого òоплива:
- 17 ПРИЛОÆЕНИЕ 1





