Котел Wolf CGB-50 - инструкция пользователя по применению, эксплуатации и установке на русском языке. Мы надеемся, она поможет вам решить возникшие у вас вопросы при эксплуатации техники.
Если остались вопросы, задайте их в комментариях после инструкции.
"Загружаем инструкцию", означает, что нужно подождать пока файл загрузится и можно будет его читать онлайн. Некоторые инструкции очень большие и время их появления зависит от вашей скорости интернета.

65
Указания
по
проектированию
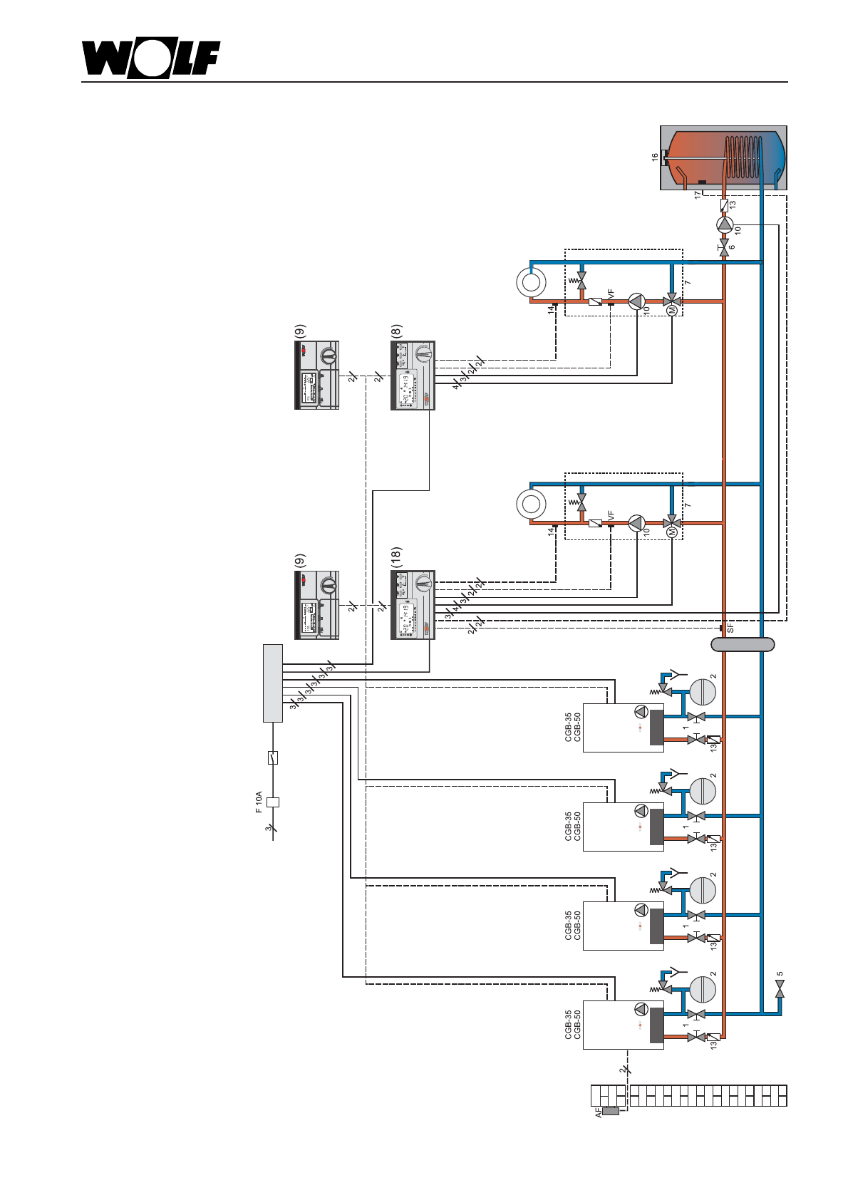
Пример
системы
отопления
8
Каскад
,
максимальный
вариант
оснащения
с
обязательным
использованием
гидравлического
разделителя
устройства
каскадоного
регулирования
DWTK
2
смесительных
контура
, 1
контур
ГВС
с
насосом
загрузки
бойлера
и
макс
. 4
котла
в
каскаде
DWTM
Указание
:
макс
. 6
устройств
регулирования
смесит
.
контура
Подключение
питания
230
В
~
Аварийный
выключатель
коллектор
DWT
DWTK
DWT
шина
Bus
(2-
х
жильный
кабель
)
Содержание
- 2 Содержание; CO
- 4 W o l f
- 5 Рис
- 7 Установка; Защита; Указание
- 9 Конструкция
- 11 Общие; C G B
- 12 Монтаж; потолок; Wolf; Левый; CGB
- 15 Подключение; Техника
- 16 Шламоотделитель
- 17 Воздушный
- 18 сифон
- 21 Электромонтаж; VDE; Клеммная
- 27 Контроль
- 30 Адресное; DWTK
- 31 m i n
- 32 Рекомендации
- 34 Ограничение; Макс; Таблица
- 35 рис
- 36 Настройка; C O
- 38 Протокол
- 39 STB
- 40 Данные
- 42 Варианты; Указания
- 43 Дымовые
- 52 DIBT
- 53 II
- 54 Недопустимые
- 56 Предохранит; Пример
- 57 встроен
- 59 Обозначение
- 67 kv
- 69 Alpha
- 70 Напорная
- 72 pH
- 74 Устранение













