Котел VIESSMANN Vitotron 100 VLN3-08 8кВТ - инструкция пользователя по применению, эксплуатации и установке на русском языке. Мы надеемся, она поможет вам решить возникшие у вас вопросы при эксплуатации техники.
Если остались вопросы, задайте их в комментариях после инструкции.
"Загружаем инструкцию", означает, что нужно подождать пока файл загрузится и можно будет его читать онлайн. Некоторые инструкции очень большие и время их появления зависит от вашей скорости интернета.

5
Инструкция по монтажу и эксплуатации
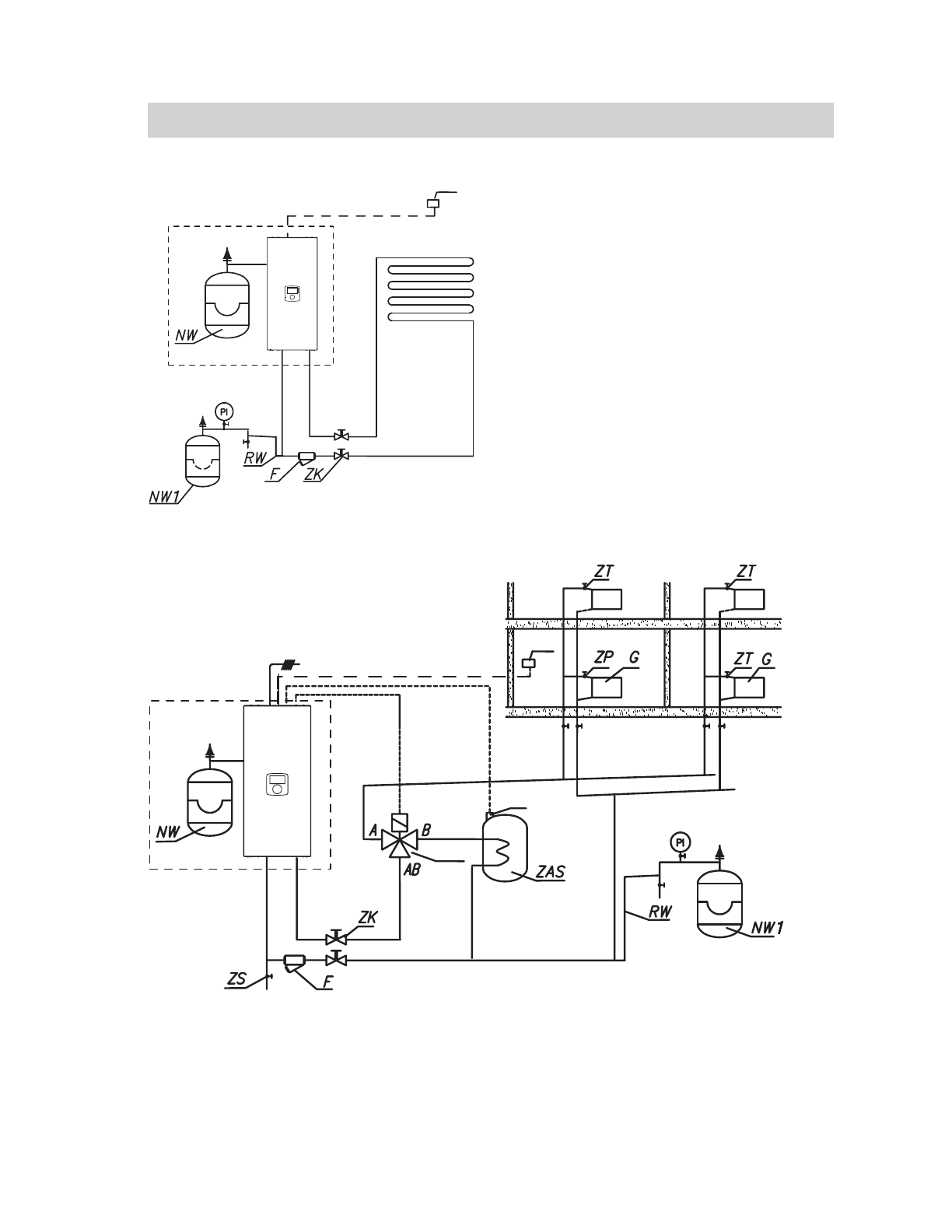
Схемы подключения котлов к системе отопления
Фильтр необходимо установить так, чтобы направление потока тепло-
носителя был согласно стрелки указанной на корпусе, а крышка находи-
лась внизу фильтра. Фильтры могут быть установлены в горизонтальных
и вертикальных трубах. Рекомендуется использование запорных кла-
панов непосредственно до и после фильтра, что обеспечивает легкую
очистку фильтра или его замену.
PI
– манометр
ZK
– запорный кран
RW – труба к расширительному баку
NW – установленный в котле
расширительный бак
NW1 – расширительный бак
ZT
– термостатический клапан
ZP
– проходной клапан
F
– фильтр
G
– радиатор
ZS
– сбросной клапан
TWV – 3-ходовой
переключающий клапан
ZAS – емкостный водонагреватель
RT
– комнатный регулятор
температуры
Tcyl – датчик температуры
водонагревателя
1
RT
1
RT
Tcyl
TWV
Содержание
- 3 Условия для надежной и безопасной работы
- 4 Примечания установки
- 5 Схемы подключения котлов к системе отопления; RT
- 6 Монтаж
- 7 – ограничитель температуры
- 8 Выбор типа подключения; Значение мощности; MA
- 9 Подключение внешних датчиков и контроллеров; MA – головное устройство
- 10 PUMP.C – насос рециркуляции ГВС
- 11 Управление SPST; LA; Control
- 12 Панель управления
- 13 Основной экран
- 21 Суточная программа
- 23 Технические данные