Схема подключения; Порядок работы; Характеристика режимов работы: - STOUT 21 кВт - Инструкция по эксплуатации - Страница 16

Котел STOUT 21 кВт - инструкция пользователя по применению, эксплуатации и установке на русском языке. Мы надеемся, она поможет вам решить возникшие у вас вопросы при эксплуатации техники.

Если остались вопросы, задайте их в комментариях после инструкции.

"Загружаем инструкцию", означает, что нужно подождать пока файл загрузится и можно будет его читать онлайн. Некоторые инструкции очень большие и время их появления зависит от вашей скорости интернета.
Страница:
/ 36
Загружаем инструкцию
background image

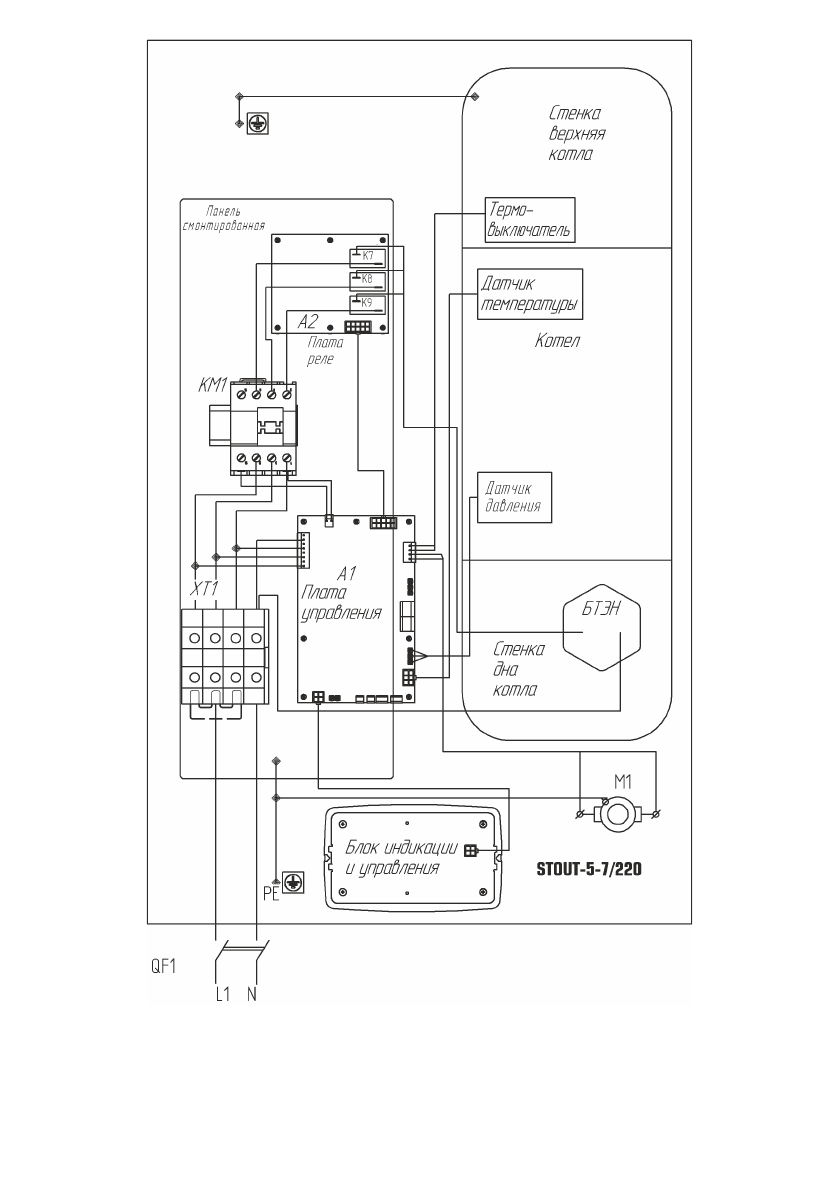
Рис. 11

Схема подключения 

SEB-0001-000005÷SEB-0001-0000

07 к сети 220 В.

 7  

Порядок работы

 7.1  

Включение прибора.

 7.1.1  

Проверьте наличие теплоносителя в системе.

 7.1.2  

Включение прибора осуществляется включением внешнего автоматичес-

кого выключателя, от которого проходит к прибору силовой кабель. При этом индикатор 

п. 

рис. 

включится.

 7.2  

Порядок работы.

 7.2.1  

При включении прибора в сеть на дисплее блока управления высвечивает-

ся главный экран см. рис. 

6. 

По умолчанию установлен режим «Комнатный».

Для включения нагрева необходимо в нажать клавишу «Включение нагрева» 

(6) 

рис. 

5. 

Если  подключены  все  датчики  температуры  воздуха,  прибор  автоматически 

подберёт параметры работы, , обеспечивающие стабилизацию температуру воздуха в 

помещении +24ºС.

 7.3  

Характеристика режимов работы:

 7.3.1  

.«Комнатный» 

— 

режим поддержания постоянной температуры в помеще-

нии. При правильном подключении датчиков температур воздух уличного и комнатного 

алгоритм

 

термостатирования

 

оптимален

 

для

 

поддержания

 

заданной

 

температуры 

воздуха  в  помещении.  При  отсутствии  уличного  датчика  алгоритм  не  будет  вносить 

поправки  в  работу,  связанные  с  резкими  колебаниями  погоды.  На  экране  не  будет 

показываться  уличная  температура.  (п. 

рис. 

6).   

При  отсутствии  (неправильном 

подключении)  комнатного  датчика  температуры  воздуха  температура  теплоносителя 

будет поддерживаться в зависимости от уличной в соответствии с кривой, выбираемой 

пользователем. (см. 

7.4.2.4). 

При этом не будет показываться комнатная температура. 

При отсутствии обоих датчиков температуры воздуха прибор будет работать в режиме 

поддержания температуры теплоносителя равной задаваемой (см. 

7.4.2.1).

 7.3.2  

«Отопление» 

— 

режим поддержания температуры теплоносителя. Датчики 

температуры воздуха в алгоритме не участвуют, однако отображают текущие значения 

на экране.

 7.3.3  

«Лето» 

— 

режим работы прибора, когда отопление помещения не требуется 

и  производится  поддержка  гидросистемы  в  работоспособном  состоянии.  Раз  в  сутки 

происходит включение насоса на период 

мин. Нагрев не включается если температура 

в  помещении  выше,  чем  +5ºС  и  температура  теплоносителя  выше,  чем  +8ºС.  После 

нагрева до величины на 2ºС превышающей данные значения нагрев снова отключается.

 7.3.4  

Возможности  изменения  режима  и  параметров  прибора  описаны  в  п. 

7.4 

настоящего руководства. Переход в режим меню установки осуществляется с помощью 

клавиши «MENU» (см. рис. 

16).

Рисунок 16

Меню установки

- 14 -

- 19 -

«комнатный"

«отопление"

«лето"

МЕНЮ УСТАНОВКИ

1. Режим работы

2. Уста-вка температур 

Полезные видео

Характеристики

Оцените статью
tehnopanorama.ru
Остались вопросы?

Не нашли свой ответ в руководстве или возникли другие проблемы? Задайте свой вопрос в форме ниже с подробным описанием вашей ситуации, чтобы другие люди и специалисты смогли дать на него ответ. Если вы знаете как решить проблему другого человека, пожалуйста, подскажите ему :)

Задать вопрос

Часто задаваемые вопросы
Как посмотреть инструкцию к STOUT 21 кВт?
Необходимо подождать полной загрузки инструкции в сером окне на данной странице
Руководство на русском языке?
Все наши руководства представлены на русском языке или схематично, поэтому вы без труда сможете разобраться с вашей моделью
Как скопировать текст из PDF?
Чтобы скопировать текст со страницы инструкции воспользуйтесь вкладкой "HTML"