Котел BAXI SLIM 1.300 i WSB43130301 - инструкция пользователя по применению, эксплуатации и установке на русском языке. Мы надеемся, она поможет вам решить возникшие у вас вопросы при эксплуатации техники.
Если остались вопросы, задайте их в комментариях после инструкции.
"Загружаем инструкцию", означает, что нужно подождать пока файл загрузится и можно будет его читать онлайн. Некоторые инструкции очень большие и время их появления зависит от вашей скорости интернета.

SLIM i – iN
руководство
для
технического
персонала
18
газовые
напольные
котлы
9.
Присоединение
накопительного
бойлера
для
горячей
воды
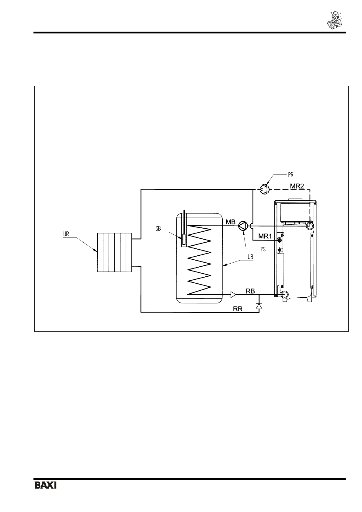
К  данным  котлам  может  быть  присоединен  накопительный  бойлер  для  горячей  воды.  Для  присоединения  могут  быть
использованы как бойлеры производства 
BAXI
, так и любые бойлеры других торговых марок.
При выполнении гидравлического присоединения руководствуйтесь гидравлической схемой, приведенной на рис. 11.
ПОЯСНЕНИЯ
UB =
накопительный
бойлер
UR =
отопительный
котел
PS =
насос
бойлера
PR =
насос
котла
SB =
датчик
бойлера
MR1 =
подача
контура
отопления
(
модели
с
гидравлическими
аксессуарами
)
MR2 =
подача
контура
отопления
(
модели
без
гидравлических
аксессуаров
)
RR =
возврат
контура
отопления
MB =
подача
бойлера
RB =
возврат
бойлера
Рис
. 11:
Схема
гидравлического
присоединения
бойлера
Для выполнения электрического присоединения руководствуйтесь приведенными ниже инструкциями.
 
  
  
  
  
  
  
  
  
  
  
  
  
  
  
  
  
  
  
  
  
  
  
  
  
  
  
  
  
  
  
  
  
  
  
  
 











