Котел Baxi LUNA 240 / 280 / 310 - инструкция пользователя по применению, эксплуатации и установке на русском языке. Мы надеемся, она поможет вам решить возникшие у вас вопросы при эксплуатации техники.
Если остались вопросы, задайте их в комментариях после инструкции.
"Загружаем инструкцию", означает, что нужно подождать пока файл загрузится и можно будет его читать онлайн. Некоторые инструкции очень большие и время их появления зависит от вашей скорости интернета.

LUNA
руководство
для
технического
персонала
27
газовые
настенные
котлы
Модель
LUNA 1.240 Fi – LUNA 1.310 Fi
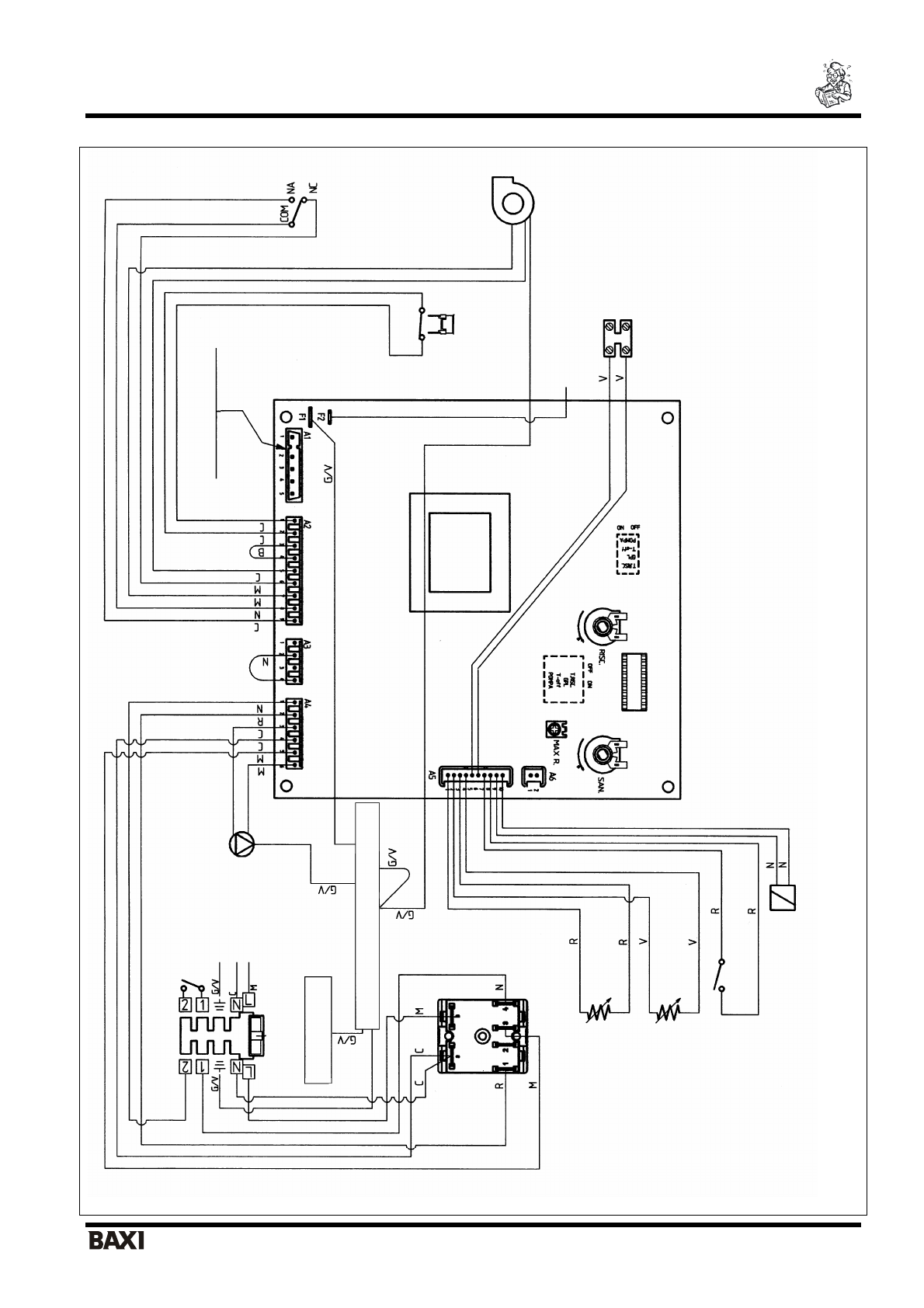
К
Л
ЕМ
М
НАЯ
КОЛ
О
ДКА
ЭЛЕКТРОПИТАНИЯ
ДА
ТЧИК
К
О
М
НАТ
НОЙ
ТЕМПЕРА
ТУ
РЫ
–
220
В
ЭЛЕКТРИЧЕСК
А
Я
СЕТ
Ь
КОРПУС
КОТЛ
А
К
Л
ЕМ
М
НАЯ
КОЛ
О
ДКА
ЗА
З
Е
М
Л
ЕН
И
Я
ПЕРЕКЛЮЧ
А
ТЕЛ
Ь
РЕ
ЖИМО
В
«
ЛЕТО
-
ЗИМА
-
СБ
РОС
»
ТЕРМОРЕЗИСТО
Р
КОН
Т
У
Р
А
ГВ
С
ТЕРМОРЕЗИСТО
Р
КОН
Т
У
Р
А
ОТОП
ЛЕНИЯ
МИКРОПЕРЕКЛ
Ю
ЧАТЕЛЬ
ДА
ТЧИКА
РА
Б
О
ТЫ
НА
СОСА
МОДУЛЯТОР
ГА
ЗО
В
О
Г
О
К
Л
АП
АН
А
ПРИС
О
Е
ДИНЕНИ
Е
СМ
.
НА
СТ
Р
. 27
ДА
ТЧИК
ПЛ
А
М
Е
Н
И
ТЕРМОСТАТ
ПЕРЕГРЕ
ВА
В
Е
Н
Т
ИЛЯТОР
ОБ
О
З
НА
ЧЕ
НИ
Я
:
T.RISC.
пе
рекл
ю
чатель
макс
и
м
ал
ьно
й
те
мпера
туры
на
подаче
в
конту
р
отопления
GP
L
переключатель
котла
на
сж
иже
нны
й
газ
A3
разъе
м
под
ключения
програ
ммируемого
тай
м
ера
MAX R.
регулятор
макс
имал
ьно
й
мо
щ
нос
ти
ко
нт
ур
а
отопления
PO
MPA
пер
екл
ючатель
вр
ем
ени
постц
и
рк
уляци
и
на
соса
T-
OFF
время
за
держки
между
соседн
им
и
включен
иями
си
стемы
отопления
ЦВЕТА
П
Р
ОВ
О
Д
ОВ
:
С
=
голубой
М
=
кори
чневый
R=
красный
G/V
=
желто
-
зе
ле
ны
й
GR=
серый
G=
желтый
В
=
белый
ПНЕ
В
МОРЕЛ
Е
–
ДА
ТЧИК
ТЯГИ
НА
СОС
К
Л
ЕМ
М
НАЯ
КОЛ
О
ДКА
ПРИС
О
Е
ДИ
НЕ
Н
И
Я
ТЕРМОСТАТ
А
БО
ЙЛЕРА












