Котел ATON АОГВ-30ЕМ - инструкция пользователя по применению, эксплуатации и установке на русском языке. Мы надеемся, она поможет вам решить возникшие у вас вопросы при эксплуатации техники.
Если остались вопросы, задайте их в комментариях после инструкции.
"Загружаем инструкцию", означает, что нужно подождать пока файл загрузится и можно будет его читать онлайн. Некоторые инструкции очень большие и время их появления зависит от вашей скорости интернета.

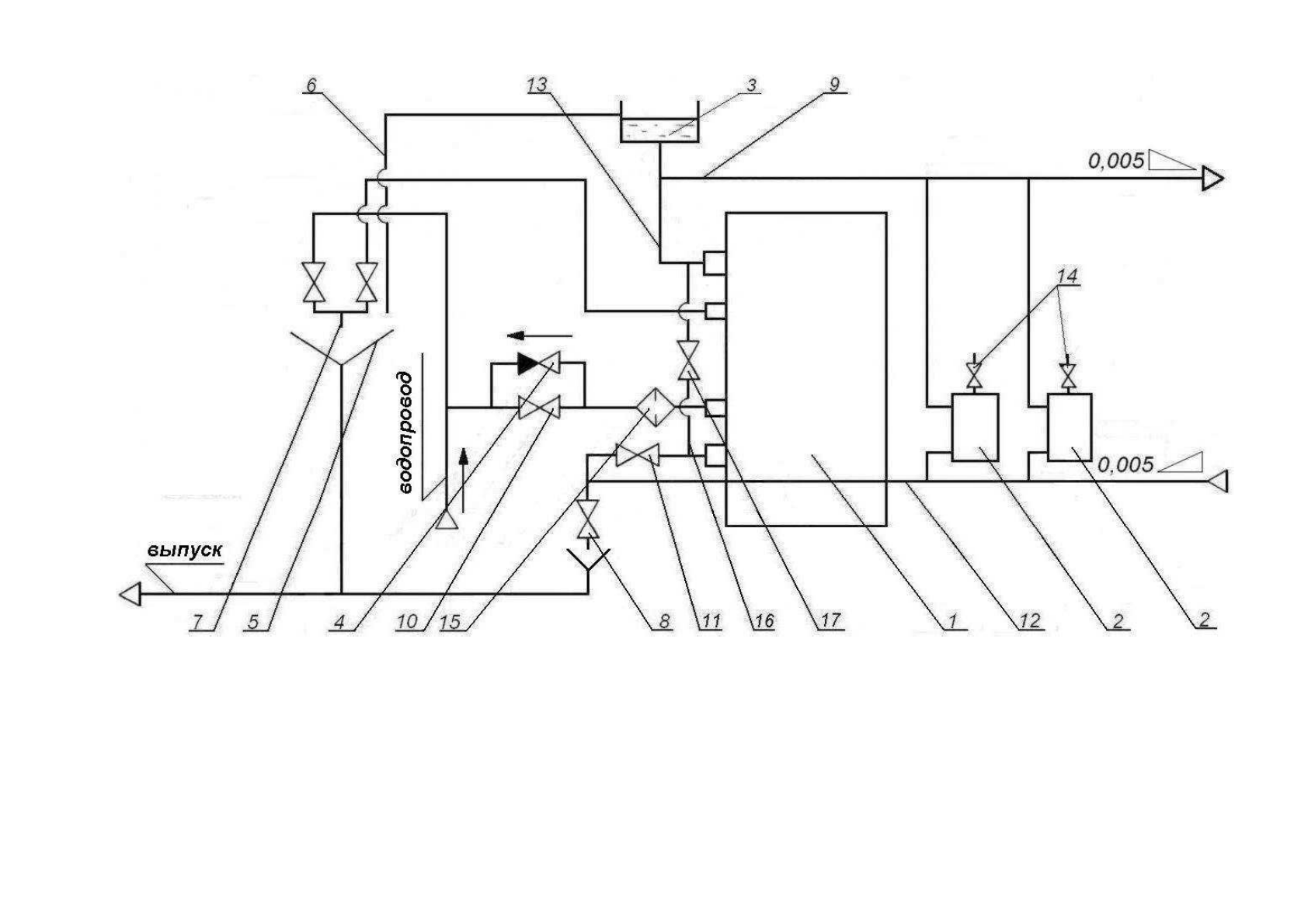
12-
обратный трубопровод;
13-
главный стояк;
14-
краны для выпуска воздуха;
15-
фильтр для очистки воды;
16-
байпас;
17-
кран байпаса;
Рисунок 3
–
Схема установки котла в системе отопления (рекомендованная)
7-
смеситель;
8-
спускной вентиль;
9-
подающий трубопровод;
10-
вентиль для подачи воды в
змеевик водонагревателя;
11-
вентиль для регулировки
отопления и водонагрева;
1-
котел;
2-
отопительные приборы
(радиаторы);
3-
расширительный бак;
4-
обратный клапан;
5-
раковина;
6-
переливная труба;
21
Содержание
- 3 ОБЩИЕ УКАЗАНИЯ
- 5 „Sit Group”
- 6 ТЕХНИЧЕСКИЕ ХАРАКТЕРИСТИКИ; G 1⁄2
- 7 КОМПЛЕКТ ПОСТАВКИ
- 8 УКАЗАНИЯ МЕР БЕЗОПАСНОСТИ
- 9 КОНСТРУКЦИЯ И РАБОТА КОТЛА
- 10 ПОРЯДОК УСТАНОВКИ
- 11 ПОДГОТОВКА К РАБОТЕ
- 13 1 ВОЗМОЖНЫЕ НЕИСПРАВНОСТИ И МЕТОДЫ ИХ УСТРАНЕНИЯ
- 18 СВИДЕТЕЛЬСТВО О ПРИЕМКЕ; Котел модификации АОГВ; Дата изготовления
- 25 Приложение А
- 26 Приложение Б; при первом пуске котла.
- 28 при первом пуске котла
- 30 HANIL; ТЕРМ













