Котел ATON АОГВ-30Е - инструкция пользователя по применению, эксплуатации и установке на русском языке. Мы надеемся, она поможет вам решить возникшие у вас вопросы при эксплуатации техники.
Если остались вопросы, задайте их в комментариях после инструкции.
"Загружаем инструкцию", означает, что нужно подождать пока файл загрузится и можно будет его читать онлайн. Некоторые инструкции очень большие и время их появления зависит от вашей скорости интернета.

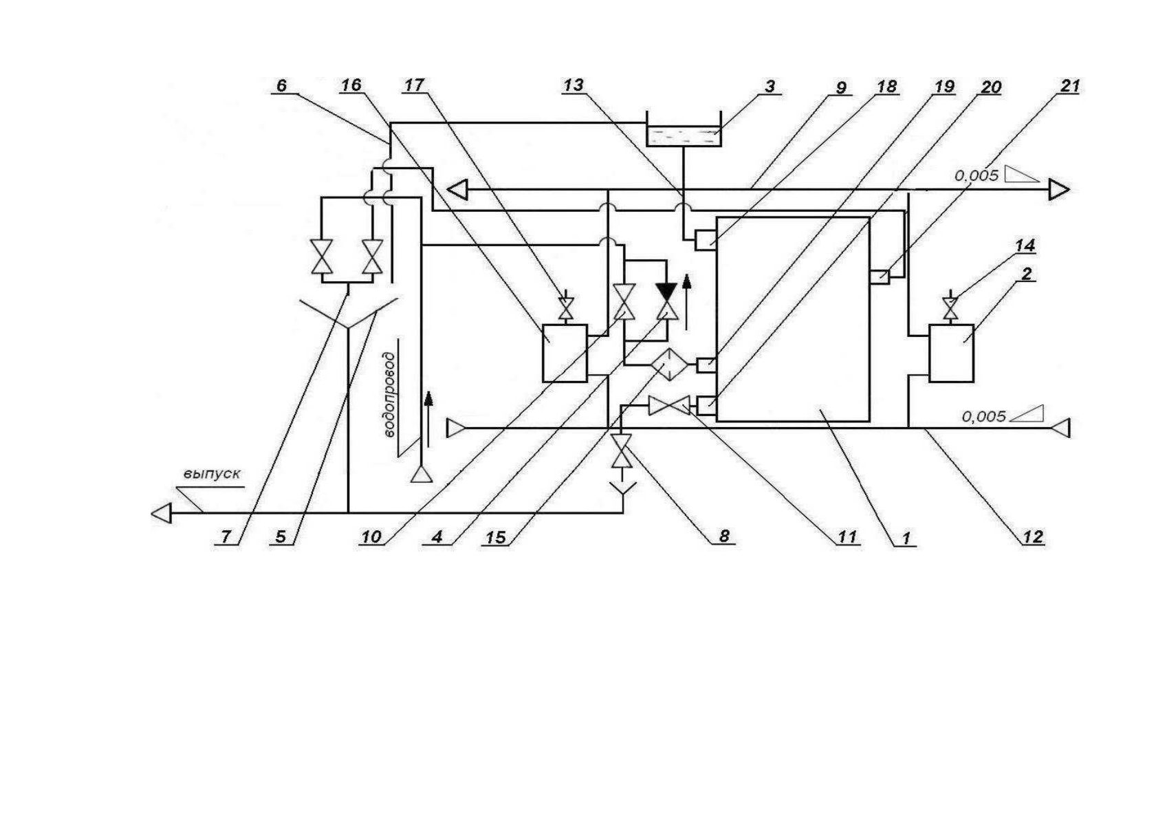
18-
верхний патрубок
теплоносителя;
19-
нижний патрубок
водонагревателя;
20 -
нижний патрубок
теплоносителя;
21-
верхний патрубок
водонагревателя.
Рисунок 6
–
Схема установки котла в системе отопления (рекомендованная)
10-
вентиль для подачи воды в
змеевик водонагревателя;
11-
вентиль для регулировки
отопления и водонагрева;
12-
обратный трубопровод;
13-
главный стояк;
14, 17-
краны для выпуска
воздуха;
15-
фильтр для очистки воды;
1-
котел;
2, 16-
отопительные приборы
(радиаторы);
3-
расширительный бак;
4-
обратный клапан;
5-
раковина;
6-
переливная труба;
7-
смеситель;
8-
спускной вентиль;
9-
подающий трубопровод;
24
Содержание
- 5 А О Г В; „Sit Group”
- 6 ТЕХНИЧЕСКИЕ ХАРАКТЕРИСТИКИ
- 7 КОМПЛЕКТ ПОСТАВКИ
- 8 УКАЗАНИЯ МЕР БЕЗОПАСНОСТИ
- 9 КОНСТРУКЦИЯ И РАБОТА КОТЛА
- 10 ПОРЯДОК УСТАНОВКИ
- 11 ПОДГОТОВКА К РАБОТЕ
- 13 ВОЗМОЖНЫЕ НЕИСПРАВНОСТИ И МЕТОДЫ ИХ УСТРАНЕНИЯ
- 18 СВИДЕТЕЛЬСТВО О ПРИЕМКЕ
- 30 Приложение; КОТЕЛ; при первом пуске котла.
- 34 HANIL; ТЕРМ