Котел Ariston Unobloc G 38 RI MET - инструкция пользователя по применению, эксплуатации и установке на русском языке. Мы надеемся, она поможет вам решить возникшие у вас вопросы при эксплуатации техники.
Если остались вопросы, задайте их в комментариях после инструкции.
"Загружаем инструкцию", означает, что нужно подождать пока файл загрузится и можно будет его читать онлайн. Некоторые инструкции очень большие и время их появления зависит от вашей скорости интернета.

� � � �� �
ɢ
�� �
��
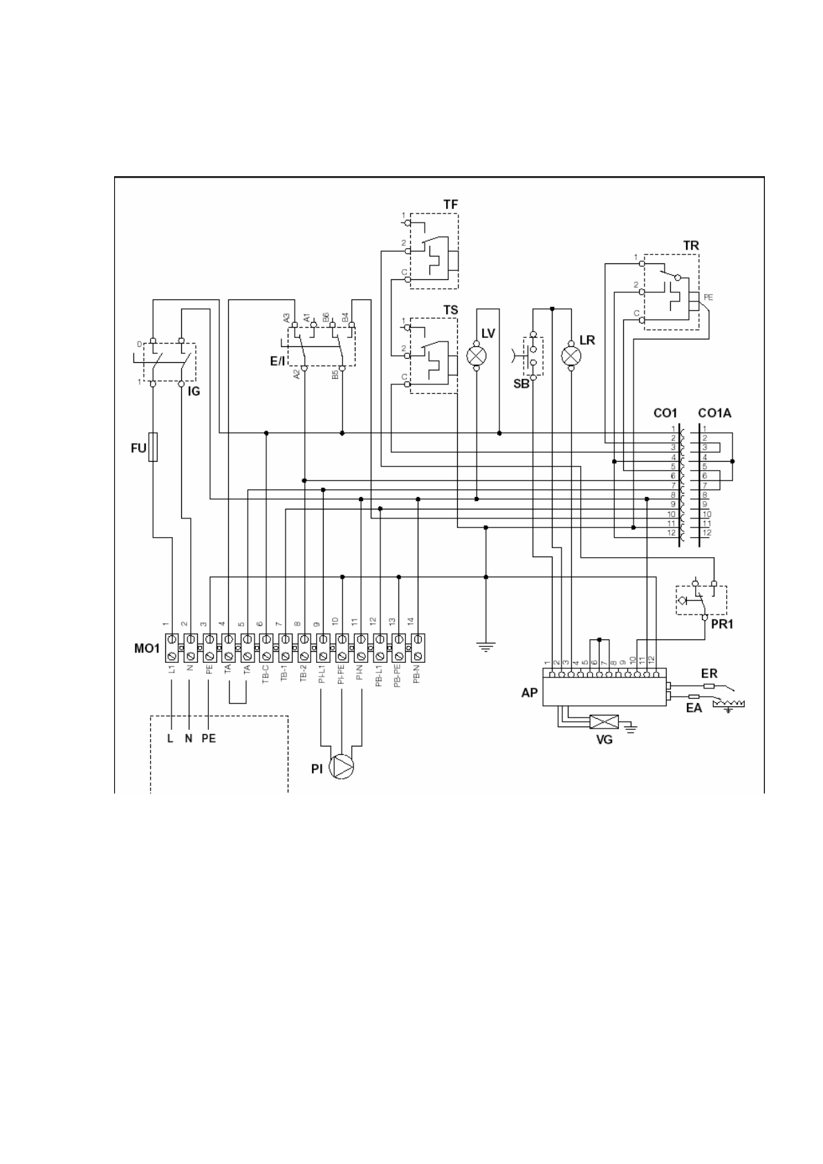
ɵɤɥɸɱɚɬɟɥɶ
опи ания�
��
ɉɪɟɞɨɯɪɚɧɢɬɟɥɶ
��
���
ɋɟɥɟɤɬɨɪ Ʌɟɬɨ Ɂɢɦɚ
�
��
Ɍɟɪɦɨɫɬɚɬ ɬɟɦɩɟɪɚɬɭɪɵ ɞɵɦɚ
я и �
��
Ⱥɜɚɪɢɣɧɵɣ ɬɟɪɦɨɫɬɚɬ
п
но мп а
�
�� ��
��
ɂɧɞɢɤɚɬɨɪ ɷɥɟɤɬɪɨɫɧɚɛɠɟɧɢɹ
��
Ʉɧɨɩɤɚ ɫɧɹɬɢɹ ɛɥɨɤɢɪɨɜɤɢ ɝɨɪɟɥɤɢ
�
��
ɂɧɞɢɤɚɬɨɪ ɛɥɨɤɢɪɨɜɤɢ ɝɨɪɟɥɤɢ
�
��
Ɍɟɪɦɨɫɬɚɬ ɪɟɝɭɥɢɪɨɜɤɢ ɬɟɦɩɟɪɚɬɭɪɵ ɜɨɞɵ ɜ ɤɨɬɥɟ
�
����
�
ɫɟɪɬɢɮɢɰɢɪɨɜɚɧ
� �
ɫɨɟɞɢɧɢɬɟɥɶɧɵɟ ɪɚɡɴɟɦɵ
��
ɤɨɧɬɚɤɬɨɜ
�













