Компрессоры Abac MICRON.E 2.208-200 4152012026 - инструкция пользователя по применению, эксплуатации и установке на русском языке. Мы надеемся, она поможет вам решить возникшие у вас вопросы при эксплуатации техники.
Если остались вопросы, задайте их в комментариях после инструкции.
"Загружаем инструкцию", означает, что нужно подождать пока файл загрузится и можно будет его читать онлайн. Некоторые инструкции очень большие и время их появления зависит от вашей скорости интернета.

.
. 2200780040 00 -
08/2011 - 33
26.0
(
. .
3-4-5,5-7,5 /
кВт
2,2-3-4-5,5)
1
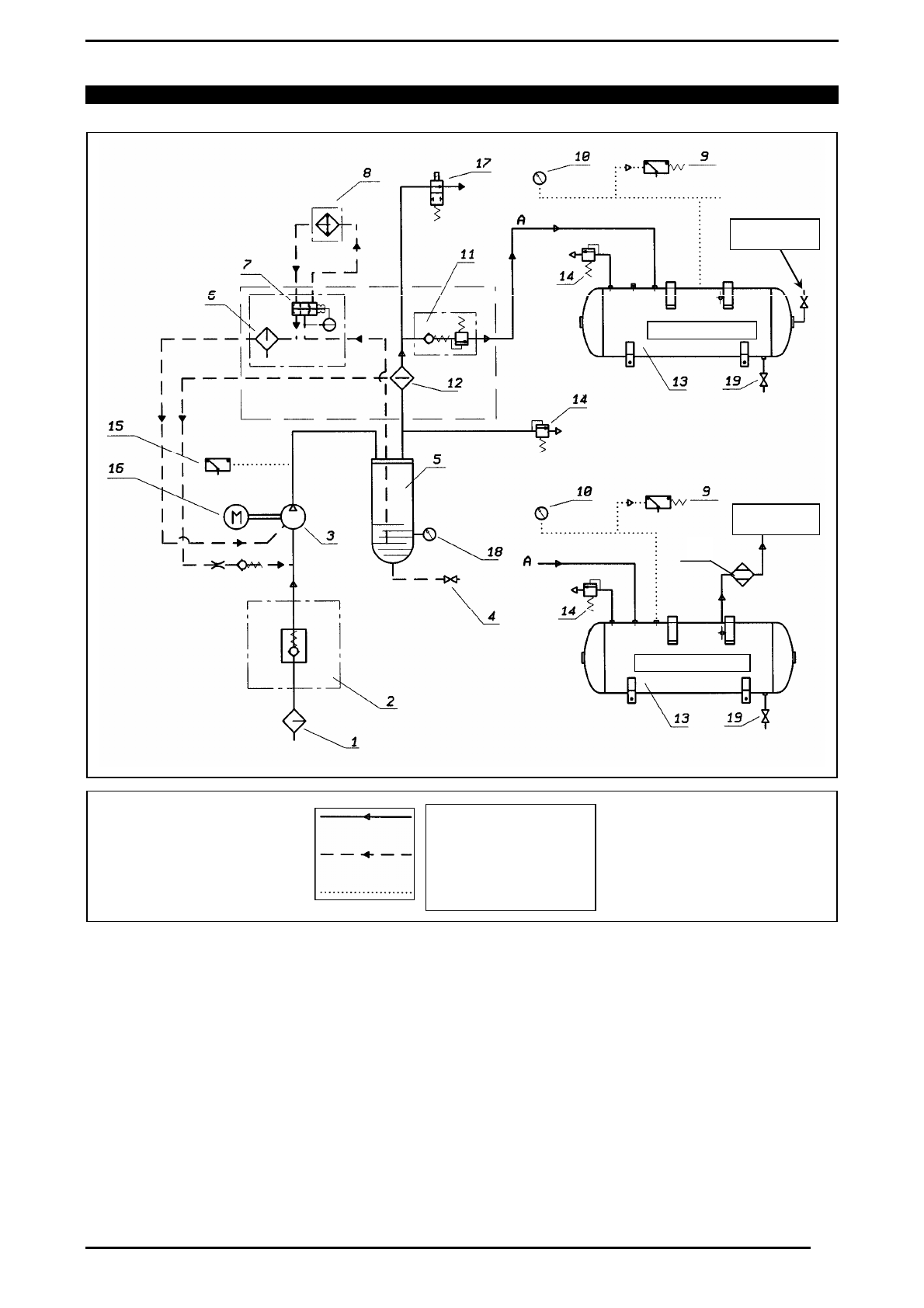
ȼɋȺɋɕȼȺɘɓɂɃ
ȼɈɁȾɍɒɇɕɃ
ɎɂɅɖɌɊ
11
ɄɅȺɉȺɇ
ɆɂɇɂɆȺɅɖɇɈȽɈ
ȾȺȼɅȿɇɂə
2
ɊȿȽɍɅəɌɈɊ
ȼɋȺɋɕȼȺɇɂə
12
ȼɈɁȾɍɒɇɈ
-
ɆȺɋɅəɇɕɃ
ɋȿɉȺɊȺɌɈɊ
3
ȼɂɇɌɈȼɈɃ
ɄɈɆɉɊȿɋɋɈɊ
13
ȼɈɁȾɍɒɇɕɃ
ɊȿɋɂȼȿɊ
4
ɄɅȺɉȺɇ
ȼɕɉɍɋɄȺ
ɆȺɋɅȺ
14
ɉɊȿȾɈɏɊȺɇɂɌȿɅɖɇɕɃ
ɄɅȺɉȺɇ
5
ɆȺɋɅəɇɕɃ
ɄɈɅɅȿɄɌɈɊ
15
ȻȿɁɈɉȺɋɇȺə
ɌȿɆɉȿɊȺɌɍɊȺ
ɆȺɋɅȺ
6
ɆȺɋɅəɇɕɃ
ɎɂɅɖɌɊ
16
ɗɅȿɄɌɊɈȾȼɂȽȺɌȿɅɖ
7
ɌȿɊɆɈɋɌȺɌɂɑȿɋɄɂɃ
ɄɅȺɉȺɇ
17
ɗɅȿɄɌɊɈɆȺȽɇɂɌɇɕɃ
ɄɅȺɉȺɇ
8
ȼɈɁȾɍɒɇɈ
-
ɆȺɋɅəɇɕɃ
ɈɏɅȺȾɂɌȿɅɖ
18
ɍɊɈȼȿɇɖ
ɆȺɋɅȺ
9
ɊȿɅȿ
ȾȺȼɅȿɇɂə
ȼɈɁȾɍɏȺ
19
ɄɅȺɉȺɇ
ɋȻɊɈɋȺ
ɄɈɇȾȿɇɋȺɌȺ
10
ȼɈɁȾɍɒɇɕɃ
ɆȺɇɈɆȿɌɊ
20
ɈɋɍɒɂɌȿɅȿɆ
19













