Kipor IG2000s - Инструкция по эксплуатации

Kipor IG2000s

Генератор Kipor IG2000s - инструкция пользователя по применению, эксплуатации и установке на русском языке. Мы надеемся, она поможет вам решить возникшие у вас вопросы при эксплуатации техники.

Если остались дополнительные вопросы — свяжитесь с нами через контактную форму.

1 Страница 1
2 Страница 2
3 Страница 3
4 Страница 4
5 Страница 5
6 Страница 6
7 Страница 7
8 Страница 8
9 Страница 9
10 Страница 10
11 Страница 11
12 Страница 12
13 Страница 13
14 Страница 14
15 Страница 15
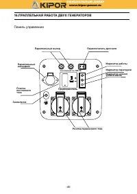
16 Страница 16
17 Страница 17
18 Страница 18
19 Страница 19
20 Страница 20
21 Страница 21
22 Страница 22
23 Страница 23
24 Страница 24
25 Страница 25
26 Страница 26
27 Страница 27
28 Страница 28
29 Страница 29
30 Страница 30
31 Страница 31
32 Страница 32
33 Страница 33
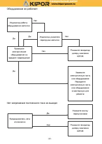
34 Страница 34
35 Страница 35
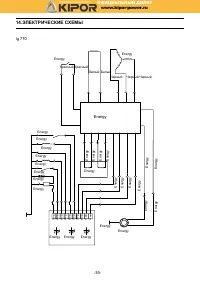
36 Страница 36
37 Страница 37
38 Страница 38
39 Страница 39
40 Страница 40
41 Страница 41
42 Страница 42
43 Страница 43
44 Страница 44
45 Страница 45
46 Страница 46
47 Страница 47
Страница: / 47
Загрузка инструкции

Руководство по эксплуатации

Пож а луйста, внимательно Прочтите настоящее

руководство и сле ду йте всем Правилам По технике безоПасности

kipor power

SINEMASTE R

DIGITAL INVERTER GENERATOR

Цифровые генераторы с бензиновым двигателем

IG 770

IG 1000

IG 1000

s

IG 2000

IG 2000

p

IG 2000

s

IG 2600

IG 2600

h

www.kipor-power.ru

ОФИЦИАЛЬНЫЙ

ДИЛЕР

"Загрузка инструкции" означает, что нужно подождать пока файл загрузится и можно будет его читать онлайн. Некоторые инструкции очень большие и время их появления зависит от вашей скорости интернета.

Характеристики

Другие модели - Генераторы Kipor

Все генераторы Kipor