Страница 5 - Введение; Особое внимание следует уделить разделу «Обеспечение; Назначение
1. Введение Конструкция непрерывно дорабатывается, поэтому приобре- тенное вами изделие может отличаться от описываемого в данном паспорте. Внимание! Изделие является источником повышенной пожароопасности, взрывоопасности, электроопасности. Комплексные полное техническое обслуживание и ремонт в объе...
Страница 7 - В составе генератора.; Основные параметры
Параметры двигателей 182F / 188F В составе генератора. Тип и конструкция двигателей 182F / 188F Способ охлаждения Воздушный принудительный Конструкция камеры сгорания Полусферическая Расположение цилиндра Наклонное Конструкция и расположение клапана Верхнее (над цилиндром) Расположение распредвала Н...
Страница 8 - Принадлежности
www.huter.su Параметры двигателей 182F / 188F В составе генератора. Принадлежности Тип свечи зажигания NHSP LD F6TC, Esso, PSB6E2, Bosch W6DC, NGK BP5ES, Champion N11YC, Denso W16EX-U, AC Delco 44XLS, Motor Craft AG24C, Beru 14-7DU , Россия А17Д и аналогичные Система питания Карбюратор RXH136 DY5000...
Страница 11 - Устройство и работа изделия; Внимание! Контролировать и восстанавливать уровень масла
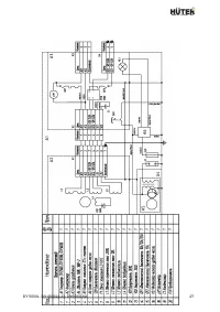
5. Устройство и работа изделия 5.1 Устройство и конструктивные особенности. − Изделие относится к классу генераторных установок переменного тока, приводимых в движение поршневыми двигателями внутреннего сгорания общего назначения. Генераторная установка состоит из поршневого двигателя внутреннего сг...
Страница 16 - Средства измерения и индикации, инструмент и
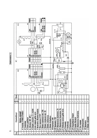
www.huter.su заземленном проводе и чистая «фаза» на втором проводе (см. Схема 1). Схема 1 6. Средства измерения и индикации, инструмент и принадлежности 6.1 Наличие и величина напряжения переменного тока индици- руется и измеряется вольтметром (поз. 11 рис. 1). 6.2 Причиной отсутствия напряжения при...
Страница 17 - Только для модели DY6500LXA.; На модель DY6500LX блок АВР можно установить отдельно.; Маркировка
7. Встроенный автоматический ввод резерва (АВР)*. • * Только для модели DY6500LXA. • На модель DY6500LX блок АВР можно установить отдельно. 1. Подключите генератор к городской электрической сети переменного тока 220В (не более 35А). 2. Если выключатель сети находится в положение «ВЫКЛ», генератор ис...
Страница 18 - Упаковка
www.huter.su 9. Упаковка 9.1 Генераторные установки помещаются в упаковку в законсервированном для транспортировки и хранения виде (топливо и смазочное масло полностью удалены). 9.2 Упаковка имеет средства защиты против попадания на изделие пыли и посторонних мелких частиц. 9.3 Упаковочный картон об...
Страница 25 - Обеспечение требований безопасности
11. Обеспечение требований безопасности 11.1 Обеспечение общих требований безопасности и работо- способности. 1. Генератор должен быть установлен вне закрытых помещений в месте, где предусмотрена защита от атмосферных осадков и воздействия прямого солнечного света. Внимание! Эксплуатация генератора ...
Страница 27 - Требования к транспортировке и хранению
3. Защитное заземление должно иметь сопротивление не более 4- х Ом. Практически это требование может быть реализовано следующими способами: подключение к помещенным во влажные слои грунта предметам из оцинкованной стали, стали без покрытия или меди, размеры которых могут быть: стержень диаметром 15 ...
Страница 28 - Комплектность; Наименование
www.huter.su 12.2 Хранение генераторов допускается в любом чистом, сухом помещении при предотвращении возможности попадания на изделие агрессивной среды и прямого солнечного света, температуре воздуха от 0 до +40°С и влажности воздуха до 80%. Изделие должно храниться в заводской упаковке. Гарантийны...
Страница 29 - Гарантийные обязательства
14. Гарантийные обязательства Внимание! В качестве средств объективного контроля общего времени работы применяется счетчик часов. Практический срок службы изделия существенно зависит от совокупности факторов, основные среди которых: типы и качество приме- няемых бензина и смазочного масла, регулярно...
Страница 33 - Свидетельство о приемке; признан годным для эксплуатации.
Гарантийный ремонт не производится при нарушении гарантийной пломбы Данный документ не ограничивает определенные законом права потребителя, но дополняет и уточняет оговоренные законом обязательства, предполагающие соглашения сторон 16. Свидетельство о приемке Электрогенератор «H űter» ______________...
Страница 36 - Учёт постановки на техническое обслуживание (ТО)
www.huter.su 18. Учёт постановки на техническое обслуживание (ТО) При отказе в работе или неисправности изделия в период гарантийного срока потребителем должен быть составлен технически обоснованный акт о необходимости ремонта и отправки его в авторизованный Продавцом сервисный центр с указанием наи...
Страница 42 - Внеплановые работы при эксплуатации; В данном формуляре учитываются все внеплановые работы и
www.huter.su Внеплановые работы при эксплуатации В данном формуляре учитываются все внеплановые работы и ремонты, а также периодические ТО, проводимые на изделиях, снятых с авторизованного технического обслуживания или законсервированных для хранения. Д ат а Наименование работы и причина ее выполнен...