Hitachi E40 3Р - Инструкция по эксплуатации

Hitachi E40 3Р

Генератор Hitachi E40 3Р - инструкция пользователя по применению, эксплуатации и установке на русском языке. Мы надеемся, она поможет вам решить возникшие у вас вопросы при эксплуатации техники.

Если остались дополнительные вопросы — свяжитесь с нами через контактную форму.

1 Страница 1
2 Страница 2
3 Страница 3
4 Страница 4
5 Страница 5
6 Страница 6
7 Страница 7
8 Страница 8
9 Страница 9
10 Страница 10
11 Страница 11
12 Страница 12
13 Страница 13
14 Страница 14
15 Страница 15
16 Страница 16
17 Страница 17
18 Страница 18
19 Страница 19
20 Страница 20
21 Страница 21
22 Страница 22
23 Страница 23
24 Страница 24
Страница: / 24

Содержание:

  • Страница 13 – Русский; ВВЕДЕНИЕ; ИНФОРМАЦИОННЫЕ ЯРЛЫКИ
  • Страница 14 – ТРЕБОВАНИЯ ПО БЕЗОПАСНОСТИ; РАСПОЛОЖЕНИЕ ВАЖНЫХ ИНФОРМАЦИОННЫХ ЯРЛЫКОВ; ЗНАЧЕНИЕ ВАЖНЫХ ИНФОРМАЦИОННЫХ ЯРЛЫКОВ
  • Страница 15 – ПРАВИЛА ЭКСПЛУАТАЦИИ И ОБСЛУЖИВАНИЯ; НАЗНАЧЕНИЕ ЭЛЕМЕНТОВ УПРАВЛЕНИЯ; ОПИСАНИЕ
  • Страница 16 – ВЫКЛЮЧАТЕЛЬ ЗАЖИГАНИЯ; АВТОМАТИЧЕСКОЕ РЕЛЕ-ПРЕРЫВАТЕЛЬ ПЕРЕМЕННОГО ТОКА
  • Страница 17 – ОБЛАСТЬ ПРИМЕНЕНИЯ; Убедитесь, что общая нагрузка подключенных электроприборов
  • Страница 18 – ТЕХНИЧЕСКИЕ ХАРАКТЕРИСТИКИ; ГЕНЕРАТОР ПEРЕМЕННОГО ТОКА
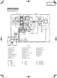
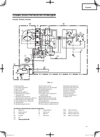
  • Страница 19 – СХЕМА ЭЛЕКТРИЧЕСКОЙ ПРОВОДКИ; Условное обозначение цветов проводки
  • Страница 21 – УСТАНОВКА ПОДДОНА ДЛЯ АККУМУЛЯТОРА; Рекомендуемый тип аккумулятора для модели; МОНТАЖ КОМПЛЕКТА ПЕРЕНОСНОЙ РУКОЯТКИ; в месте расположения центра тяжести
  • Страница 22 – ДЕКЛАРАЦИЯ СООТВЕТСТВИЯ ДИРЕКТИВЕ ЕЭС О ПОСТАВКАХ; ОПИСАНИЕ ПРОДУКЦИИ МАШИНОСТРОЕНИЯ:; СООТВЕТСТВИЕ ЕДИНОЙ ДИРЕКТИВЕ ЕЭС:
Загрузка инструкции

SAFETY INSTRUCTIONS AND INSTRUCTION MANUAL

WARNING

Improper and unsafe use of this generator can result in death or serious bodily injury!

This manual contains important information about product safety. Please read and understand this manual

before operating the generator. Please keep this manual available for other users and owners before they use

the generator. This manual should be stored in safe place.

Model

Мoдeль

E40(3P)•E50(3P)•E57(3P)•E57(S3P)

Generator

Генератор

ИНСТРУКЦИЯ ПО БЕЗОПАСНОСТИ И ЭКСПЛУАТАЦИИ

ВНИМАНИЕ

H

еправильнaя экcплуaтaция гeнeрaтoрa и нecoблюдeниe мeр бeзoпacнocти мoжeт

привecти к ceрьeзным трaвмaм или cмeрти!

Дaннoe pукoвoдcтвo coдeржит вcю нeoбxoдимую инфoрмaцию пo мерам безопаcнoсти

прп работе c оборудованием. Внимательно ознакомьтеcь c данным руководcтвом перед

началом работы c генератором. Пожалуйста, предоставьте другим пользователям

данную инcтукцию, прежде чем они начнут работать c генератором. Данное руководство

необходимо хранить в безопасном месте.

"Загрузка инструкции" означает, что нужно подождать пока файл загрузится и можно будет его читать онлайн. Некоторые инструкции очень большие и время их появления зависит от вашей скорости интернета.

Краткое содержание

Страница 13 - Русский; ВВЕДЕНИЕ; ИНФОРМАЦИОННЫЕ ЯРЛЫКИ

13 Русский ВВЕДЕНИЕ Спасибо, что приобрели генератор HITACHI. Это обязательная инструкция предназначена для безопасной эксплуатации и описывает основные правила обращения с генераторами моделей – E40(3P), E50(3P), E57(3P), E57(S3P) и их техническим обслуживанием. Прочтите, пожалуйста, эту инструкцию...

Страница 14 - ТРЕБОВАНИЯ ПО БЕЗОПАСНОСТИ; РАСПОЛОЖЕНИЕ ВАЖНЫХ ИНФОРМАЦИОННЫХ ЯРЛЫКОВ; ЗНАЧЕНИЕ ВАЖНЫХ ИНФОРМАЦИОННЫХ ЯРЛЫКОВ

14 Русский ТРЕБОВАНИЯ ПО БЕЗОПАСНОСТИ РАСПОЛОЖЕНИЕ ВАЖНЫХ ИНФОРМАЦИОННЫХ ЯРЛЫКОВ ПРИМЕЧАНИЕ: Следите за состоянием важных информационных ярлыков на изделии и заменяйте их при необходимости. Рис. 2 СМ. ИНСТРУКЦИЮ ПО ЭКСПЛУАТАЦИИ ОСТОРОЖНО С ПРОВОДОМ ОСТОРОЖНО С ТОПЛИВОМ ОСТОРОЖНО ВЫСОКАЯ ТЕМПЕРАТУРА ...

Страница 15 - ПРАВИЛА ЭКСПЛУАТАЦИИ И ОБСЛУЖИВАНИЯ; НАЗНАЧЕНИЕ ЭЛЕМЕНТОВ УПРАВЛЕНИЯ; ОПИСАНИЕ

15 Русский ПРАВИЛА ЭКСПЛУАТАЦИИ И ОБСЛУЖИВАНИЯ НАЗНАЧЕНИЕ ЭЛЕМЕНТОВ УПРАВЛЕНИЯ ОПИСАНИЕ E40(3P), E50(3P), E57(3P) R E K A R B E S U F O N V 0 0 4 ~ 3 V 0 3 2 ~ 1 R E T E M T L O V C A T O L I P W S E N I G N E TEST STOP Рис. 4 E57(S3P) R E K A R B E S U F O N V 0 0 4 ~ 3 V 0 3 2 ~ 1 R E T E M T L O ...

Характеристики

Другие модели - Генераторы Hitachi

Все генераторы Hitachi