Страница 2 - SAFETY INSTRUCTIONS AND INSTRUCTION MANUAL; WARNING; Model; Мoдeль; Generator; ИНСТРУКЦИЯ ПО БЕЗОПАСНОСТИ И ЭКСПЛУАТАЦИИ; ВНИМАНИЕ; привecти к ceрьeзным трaвмaм или cмeрти!
SAFETY INSTRUCTIONS AND INSTRUCTION MANUAL WARNING Improper and unsafe use of this generator can result in death or serious bodily injury!This manual contains important information about product safety. Please read and understand this manual before operating the generator. Please keep this manual av...
Страница 14 - ВВЕДЕНИЕ; ИНФОРМАЦИОННЫЕ ЯРЛЫКИ
13 Русский ВВЕДЕНИЕ Спасибо, что приобрели генератор HITACHI. Это обязательная инструкция предназначена для безопасной эксплуатации и описывает основные правила обращения с генераторами моделей – E40(3P), E50(3P), E57(3P), E57(S3P) и их техническим обслуживанием. Прочтите, пожалуйста, эту инструкцию...
Страница 15 - ТРЕБОВАНИЯ ПО БЕЗОПАСНОСТИ; РАСПОЛОЖЕНИЕ ВАЖНЫХ ИНФОРМАЦИОННЫХ ЯРЛЫКОВ; ЗНАЧЕНИЕ ВАЖНЫХ ИНФОРМАЦИОННЫХ ЯРЛЫКОВ
14 Русский ТРЕБОВАНИЯ ПО БЕЗОПАСНОСТИ РАСПОЛОЖЕНИЕ ВАЖНЫХ ИНФОРМАЦИОННЫХ ЯРЛЫКОВ ПРИМЕЧАНИЕ: Следите за состоянием важных информационных ярлыков на изделии и заменяйте их при необходимости. Рис. 2 СМ. ИНСТРУКЦИЮ ПО ЭКСПЛУАТАЦИИ ОСТОРОЖНО С ПРОВОДОМ ОСТОРОЖНО С ТОПЛИВОМ ОСТОРОЖНО ВЫСОКАЯ ТЕМПЕРАТУРА ...
Страница 16 - ПРАВИЛА ЭКСПЛУАТАЦИИ И ОБСЛУЖИВАНИЯ; НАЗНАЧЕНИЕ ЭЛЕМЕНТОВ УПРАВЛЕНИЯ; ОПИСАНИЕ
15 Русский ПРАВИЛА ЭКСПЛУАТАЦИИ И ОБСЛУЖИВАНИЯ НАЗНАЧЕНИЕ ЭЛЕМЕНТОВ УПРАВЛЕНИЯ ОПИСАНИЕ E40(3P), E50(3P), E57(3P) R E K A R B E S U F O N V 0 0 4 ~ 3 V 0 3 2 ~ 1 R E T E M T L O V C A T O L I P W S E N I G N E TEST STOP Рис. 4 E57(S3P) R E K A R B E S U F O N V 0 0 4 ~ 3 V 0 3 2 ~ 1 R E T E M T L O ...
Страница 17 - ВЫКЛЮЧАТЕЛЬ ЗАЖИГАНИЯ; АВТОМАТИЧЕСКОЕ РЕЛЕ-ПРЕРЫВАТЕЛЬ ПЕРЕМЕННОГО ТОКА
16 Русский ВЫКЛЮЧАТЕЛЬ ЗАЖИГАНИЯ Выключатель зажигания прерывает цепь системы зажигания: ① “ON” цепь системы зажигания замкнута. Двигатель может быть запущен. ② STOP “STOP” цепь системы зажигания разомкнута. Двигатель не может быть запущен. ③ “START” Стартовая цепь системы зажигания замкнута. Двигат...
Страница 18 - ОБЛАСТЬ ПРИМЕНЕНИЯ; Убедитесь, что общая нагрузка подключенных электроприборов
17 Русский ОБЛАСТЬ ПРИМЕНЕНИЯ Количество фаз Вид электроприборов Коэффициент мощности E40(3P) E50(3P) E57(3P) E57(S3P) 1 1,0 ~1100W ~1400W ~1700W 0,8~0,95 ~880W ~1120W ~1360W 0,4~0,75 (эффективность 0,85) ~370W ~480W ~580W 3 1,0 ~2600W ~3400W ~4100W 0,8 (эффективность 0,8) ~1560W ~2040W ~2460W ПРИМЕ...
Страница 19 - ТЕХНИЧЕСКИЕ ХАРАКТЕРИСТИКИ; ГЕНЕРАТОР ПEРЕМЕННОГО ТОКА
18 Русский ТЕХНИЧЕСКИЕ ХАРАКТЕРИСТИКИ ГЕНЕРАТОР ПEРЕМЕННОГО ТОКА Модель E40(3P) E50(3P) E57(3P) E57(S3P) Выходное напряжение Кол-во фаз (~) 1 3 1 3 1 3 Номинальная выходная мощность (кВт) 1,1 2,6 1,4 3,4 1,7 4,1 Номинальный коэффициент мощности 1,0 0,8 1,0 0,8 1,0 0,8 Номинальная частота тока (Гц) 5...
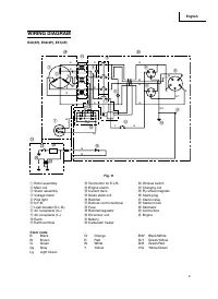
Страница 20 - СХЕМА ЭЛЕКТРИЧЕСКОЙ ПРОВОДКИ
19 Русский СХЕМА ЭЛЕКТРИЧЕСКОЙ ПРОВОДКИ E40(3P), E50(3P), E57(3P) ⑭ ③ ⑥ ④ ② ⑦ ⑤ ① ⑮ ⑫ ⑳ ㉕ ㉖ ㉓ ⑩ ⑪ ⑨ ⑨ ⑧ ㉚ R R R b W W W V b b pL Y G br Lg b b ㉛ ⑬ Y G b W G G/Y G/Y R G b W R ㉙ Рис. 11 ① Блок ротора ② Основная обмотка ③ Блок статора ④ Вольтметр ⑤ Индикатор работы ⑥ Автоматическое реле- прерыватель ⑦...
Страница 22 - УСТАНОВКА ПОДДОНА ДЛЯ АККУМУЛЯТОРА; МОНТАЖ КОМПЛЕКТА ПЕРЕНОСНОЙ РУКОЯТКИ; в месте расположения центра тяжести
21 Русский УСТАНОВКА ПОДДОНА ДЛЯ АККУМУЛЯТОРА Рекомендуемый тип аккумулятора для модели E57(S3P ) Рекомендуемый тип аккумулятора для модели: 12В, 26Ач ПРИМЕЧАНИЕ: Клемма подключения аккумулятора с красным проводом должна подсоединяться к положительному контакту аккумулятора (+), а с черным проводом ...
Страница 23 - ДЕКЛАРАЦИЯ СООТВЕТСТВИЯ ДИРЕКТИВЕ ЕЭС О ПОСТАВКАХ; СООТВЕТСТВИЕ ЕДИНОЙ ДИРЕКТИВЕ ЕЭС:
22 Русский ДЕКЛАРАЦИЯ СООТВЕТСТВИЯ ДИРЕКТИВЕ ЕЭС О ПОСТАВКАХ ПРОДУКЦИИ МАШИНОСТРОЕНИЯ Производитель: MITsUbIsHI HEAVY INDUsTRIEs LTD. INDUsTRIAL MACHINERY & sPECIAL VHICLE HEADQUARTER MEIKI GAsOLINE ENGINE DEPARTMENT IWATSUKA-CHO, NAKAMURA-KU, NAGOYA 453-8515, Япония ОПИСАНИЕ ПРОДУКЦИИ МАШИНОСТР...