Hitachi E 100 - инструкции и руководства
Генератор Hitachi E 100 - инструкции пользователя по применению, эксплуатации и установке на русском языке читайте онлайн в формате pdf
Инструкции:
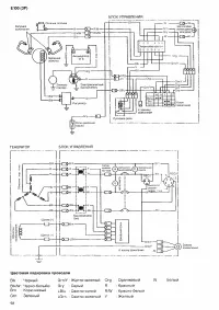
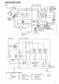
Инструкция по эксплуатации Hitachi E 100
1
2
3
4
5
6
7
8
9
10
11
12
13
14
15
16
17
18
19
20
21
22
23
24
25
26
27
28
Hitachi Генераторы Инструкции
-
Hitachi E 24 SC
Инструкция по эксплуатации
-
Hitachi E 35 SB
Инструкция по эксплуатации
-
Hitachi E 42 SB
Инструкция по эксплуатации
-
Hitachi E 50 3P
Инструкция по эксплуатации
-
Hitachi E 57 (3P)
Инструкция по эксплуатации
-
Hitachi E 57 S
Инструкция по эксплуатации
-
Hitachi E 24
Инструкция по эксплуатации
-
Hitachi E 100 3P
Инструкция по эксплуатации
-
Hitachi E 35
Инструкция по эксплуатации
-
Hitachi E 40
Инструкция по эксплуатации
-
Hitachi E 57 S3Р
Инструкция по эксплуатации
-
Hitachi E40 ЗР
Инструкция по эксплуатации
-
Hitachi E57
Инструкция по эксплуатации
-
Hitachi E10 U
Инструкция по эксплуатации
-
Hitachi E62SC
Инструкция по эксплуатации
-
Hitachi E57S
Инструкция по эксплуатации
-
Hitachi E57 3Р
Инструкция по эксплуатации
-
Hitachi E50 3Р
Инструкция по эксплуатации
-
Hitachi E50
Инструкция по эксплуатации
-
Hitachi E42SC
Инструкция по эксплуатации