Hintek RP-0306-D 3 кВт 04.03.01.214395 - Инструкция по эксплуатации

Hintek RP-0306-D 3 кВт 04.03.01.214395

Обогреватель Hintek RP-0306-D 3 кВт 04.03.01.214395 - инструкция пользователя по применению, эксплуатации и установке на русском языке. Мы надеемся, она поможет вам решить возникшие у вас вопросы при эксплуатации техники.

Если остались дополнительные вопросы — свяжитесь с нами через контактную форму.

1 Страница 1
2 Страница 2
3 Страница 3
4 Страница 4
5 Страница 5
6 Страница 6
7 Страница 7
8 Страница 8
9 Страница 9
10 Страница 10
11 Страница 11
12 Страница 12
13 Страница 13
14 Страница 14
15 Страница 15
16 Страница 16
17 Страница 17
18 Страница 18
19 Страница 19
20 Страница 20
21 Страница 21
22 Страница 22
23 Страница 23
24 Страница 24
Страница: / 24

Содержание:

  • Страница 3 – СОДЕРЖАНИЕ
  • Страница 5 – ТРЕБОВАНИЯ БЕЗОПАСНОСТИ
  • Страница 6 – ТЕХНИЧЕСКИЕ ХАРАКТЕРИСТИКИ
  • Страница 7 – УСТРОЙСТВО И ПРИНЦИП РАБОТЫ
  • Страница 8 – ПОДГОТОВКА К РАБОТЕ
  • Страница 12 – При транспортировании должны быть исключены
  • Страница 13 – внутри транспортного средства.; После транспортирования или хранения заве-; СВИДЕТЕЛЬСТВО О ПРИЕМКЕ; изготовлен и принят в соответствии с обязательными требова-
  • Страница 14 – Перечень возможных неисправностей приведен в таблице 4.; Таблица 4
  • Страница 15 – ГАРАНТИИ ИЗГОТОВИТЕЛЯ
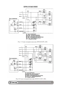
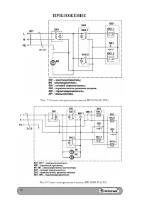
  • Страница 16 – ПРИЛОЖЕНИЕ; Рис. 3 Габаритные и установочные размеры
Загрузка инструкции

ТЕПЛОВАЯ ЗАВЕСА

РУКОВОДСТВО

ПО ЭКСПЛУАТАЦИИ

RP-0306-D (220)
RP-0508-D (220)

RP-0610-DY (220)

RP-0915-3DY (380)

"Загрузка инструкции" означает, что нужно подождать пока файл загрузится и можно будет его читать онлайн. Некоторые инструкции очень большие и время их появления зависит от вашей скорости интернета.

Краткое содержание

Страница 3 - СОДЕРЖАНИЕ

3 СОДЕРЖАНИЕ 1. Общие указания ...................................................................... 4 2. Требования безопасности ...................................................... 5 3. Технические характеристики ............................................... 6 4. Комплектность ..................

Страница 5 - ТРЕБОВАНИЯ БЕЗОПАСНОСТИ

5 матическое исполнение УХЛ 3.1). 1.6 Степень защиты оболочки IP20. 1.7 Внимание! Приобретая завесу: - убедитесь в наличии штампа магазина и даты продажи в отрывном талоне на гарантийный ремонт; - убедитесь в том, чтобы заводской номер на этикетке соот- ветствовал номеру, указанному в свидетельстве ...

Страница 6 - ТЕХНИЧЕСКИЕ ХАРАКТЕРИСТИКИ

6 пыли и веществ; - с химически активной средой, разрушающей металлы и изоляцию. 2.6 Запрещается: - вертикальная установка завесы; - эксплуатация завесы без заземления; - эксплуатация завесы при появлении искрения и наличии видимых повреждения кабеля питания или кабеля управления; - длительная экспл...

Характеристики

Другие модели - Обогреватели Hintek

Все обогреватели Hintek