Страница 2 - Contents
Contents Предупреждения ................................................. 3Модели......................................................... ...... 6Сведения о компонентах системы .......................... 7Краткое описание ................................................ 8Заземление....................
Страница 3 - Предупреждения; WARNING
Предупреждения Предупреждения Следующие предупреждения относятся к установке, эксплуатации, заземлению, техническому обслуживанию и ремонту данного оборудования. Символом восклицательного знака отмечены общие предупреждения, а знаки опасности указывают на риск, связанный с определенной процедурой. К...
Страница 6 - Модели; Одинарный аппликатор
Модели Модели Все модели применяются совместно с нагревателем 240 В. Выпускаются и другие конфигурации. За подробными сведениями обращайтесь в службу поддержки Graco. Одинарный аппликатор Арт. № Тип резистивного датчика температуры Электромагнит- ный клапан 24P073 Платина, 100 (385) 24 В пост. тока ...
Страница 7 - Сведения о компонентах
Сведения о компонентах системы Сведения о компонентах системы A C B A D E F G H J M K K L N Figure 1 На рисунке представлена двухмодульная конфигурация. A Модуль подачи B Выпускной патрубок для жидкости C Фильтр для жидкости D Коллектор E Впускной патрубок для жидкости (9/16–18, –6 JIC, с раструбом ...
Страница 8 - Краткое описание
Краткое описание Краткое описание Клапан работает в режиме открытия посредством воздуха и закрытия посредством пружины. Для контроля поршня в клапане используется трехходовой выпускной соленоид. Перед попаданием в отверстие впускного патрубка клапана для жидкости последняя проходит через фильтр (C) ...
Страница 10 - Подключение пускового; Заправка оборудования
Установка Подключение пускового устройства Определите, на какое напряжение рассчитан используемый вами электромагнитный клапан (24 В постоянного тока или 110 В переменного тока). Подключите электромагнитный клапан к сигналу 24 В постоянного тока или 110 В переменного тока. Неправильное электрическое...
Страница 12 - Эксплуатация
Эксплуатация Эксплуатация Процедура снятия давления Процедуру снятия давления требуется выполнять каждый раз, когда в тексте приводится этот символ. Данное оборудование будет оставаться под давлением до тех пор, пока давление не будет снято вручную. Во избежание получения серьезной травмы от жидкост...
Страница 13 - Техническое обслуживание; Замена впускного
Техническое обслуживание Техническое обслуживание Температура материала внутри аппликатора может приближаться к заданной. Во избежание серьезных ожогов носите защитную одежду. Ежедневное обслуживание. Очищайте внешнюю часть пистолета от клея-расплава. Еженедельное обслуживание. Осматривайте аппликат...
Страница 14 - Поиск и устранение неисправностей
Поиск и устранение неисправностей Поиск и устранение неисправностей Проблема Причина Решение Засорен фильтр коллектора. Замените фильтр коллектора. См. раздел Замена впускного фильтра . Засорен шланг. Очистите или замените шланг. Неисправен электромагнитный клапан. Проверьте, нормально ли работает о...
Страница 16 - Проверка модуля; Проверка сопла и; Проверка нагревателя
Поиск и устранение неисправностей Проверка модуля Проверьте работу модуля, чтобы заменить отказавший модуль в случае необходимости. 1. Вставьте небольшой универсальный гаечный ключ в верхнюю часть модуля. 2. Надавите на переключатель режима (S) электромагнитного клапана, чтобы привести в действие пи...
Страница 17 - Проверка резистивного; Проверка теплового
Поиск и устранение неисправностей Table 1 24P280, набор кабелей с платиновым резистивным датчиком температуры 100 (385) Контакт Описание A Тепловой пред- охранитель B Заземление C Подогрев - D Резистивный датчик температуры (белый) E Резистивный датчик температуры (красный) Table 2 24P283, набор каб...
Страница 20 - Ремонт
Ремонт Ремонт Необходимые инструменты • Крестообразная отвертка.• Плоская отвертка.• Универсальные гаечные ключи диаметром 2 мм (5/64 дюйма) и 4 мм (5/32 дюйма).• Гаечные ключи диаметром 12,7 мм (1/2 дюйма) и 11,1 мм (7/16 дюйма).• Динамометрический гаечный ключ.• Емкость для отходов.• Высокотемпера...
Страница 23 - Замена; Замена аппликатора
Ремонт Замена электромагнитного клапана 1. Выключите узел пистолета. См. раздел Подготовка к ремонту . 2. Отсоедините фитинг (102) электромагнитного клапана и сам клапан (9) от трубки (7). 3. Затяните разъем (102) на трубке (7) с помощью гаечных ключей диаметром 12,7 мм (1/2 дюйма) и 11,1 мм (7/16 д...
Страница 24 - Спецификация деталей; Одинарный аппликатор GS35
Спецификация деталей Спецификация деталей Одинарный аппликатор GS35 1 Нанесите герметик для резьбовых соединений на резьбу. 2 Нанесите тонкий слой смазки на уплотнения. 3 Нанесите герметик на первые 13 мм (1/2 дюйма) резьбы. Затяните с усилием 3,2–3,6 Н•м (28–32 дюймофунта). 4 Установите провода наг...
Страница 27 - Двойной аппликатор GS35
Спецификация деталей Двойной аппликатор GS35 1 Нанесите герметик для резьбовых соединений на резьбу. 2 Нанесите тонкий слой смазки на уплотнения. 3 Нанесите герметик на первые 13 мм (1/2 дюйма) резьбы. Затяните с усилием 3,2–3,6 Н•м (28–32 дюймофунта). 4 Установите провода нагревателя в разъем, как ...
Страница 30 - Четверной аппликатор GS35
Спецификация деталей Четверной аппликатор GS35 1 Нанесите герметик для резьбовых соединений на резьбу. 2 Нанесите тонкий слой смазки на уплотнения. 3 Нанесите герметик на первые 13 мм (1/2 дюйма) резьбы. Затяните с усилием 3,2–3,6 Н•м (28–32 дюймофунта). 4 Установите провода нагревателя в разъем, ка...
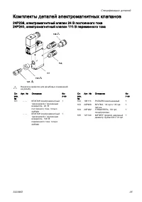
Страница 35 - Комплекты деталей электромагнитных клапанов; 4P239, электромагнитный клапан 24 В постоянного тока
Спецификация деталей Комплекты деталей электромагнитных клапанов 24P239, электромагнитный клапан 24 В постоянного тока 24P240, электромагнитный клапан 110 В переменного тока 1 Нанесите герметик для резьбовых соединений на резьбу. Сп- рав. № Арт. № Описание Ко- л-во 101 - - - КЛАПАН электромагнитный ...
Страница 36 - Комплекты деталей и вспомогательные приспособления
Комплекты деталей и вспомогательные приспособления Комплекты деталей и вспомогательные приспособления Комплект для ремонта модуля 24P241 См. руководство 407050. Арт. № Описание Кол-во - - - - МОДУЛЬ 1 104705 ВИНТ с головкой под торцевой ключ, № 10–32 x 31,75 мм (1,25 дюйма) 2 24R835 КОЛЬЦО уплотните...
Страница 37 - Комплект деталей декоративной
Комплекты деталей и вспомогательные приспособления Сопла (с одним отверстием) 1 шт. 5 шт. Описание 24P636 24P794 0,008, прямое 24P637 24P795 0,010, прямое 24P638 24P796 0,012, прямое 24P639 24P797 0,016, прямое 24P640 24P798 0,018, прямое 24P641 24P799 0,020, прямое 24P642 24P800 0,024, прямое 24P64...
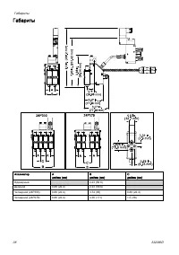
Страница 38 - Габариты
Габариты Габариты Аппликатор A дюймы (мм) B дюймы (мм) C дюймы (мм) Одинарный 2.23 (56.6) Двойной 0.88 (22.4) 2.23 (56.6) Четверной (24P303) 0.88 (22.4) 3.74 (95) 0.88 (22.4) Четверной (24P079) 0.88 (22.4) 4.36 (111) 1.5 (38) 38 332386D
Страница 39 - Технические данные
Технические данные Технические данные Аппликатор для нанесения клея-расплава InvisiPac ™ GS35 Plug-Free Американская система Метрическая система Скорость работы > 3500 циклов/мин Продолжительность нагревания < 10 мин до 350 °F в условиях напряжения 240 В переменного тока < 10 мин до 176 ℃ в...
Страница 40 - Расширенная гарантия компании Graco; Сведения о компании Graco
Расширенная гарантия компании Graco Компания Graco гарантирует, что во всем оборудовании, упомянутом в настоящем документе, произведенном компанией Graco и маркированном ее наименованием, на момент его продажи уполномоченным дистрибьютором Graco первоначальному покупателю отсутствуют дефекты материа...