Страница 2 - Предупреждения; WARNING
Предупреждения 2 332213C Предупреждения Следующие предупреждения относятся к установке, эксплуатации, заземлению, техническому обслуживанию и ремонту данного оборудования. Символом восклицательного знака отмечены общие предупреждения, а знаки опасности указывают на риск, связанный с определенной про...
Страница 3 - Идентификация компонентов; Дисплей, клавиатура и значки; ON
Идентификация компонентов 332213C 3 Идентификация компонентов Дисплей, клавиатура и значки Индикаторы ВКЛЮЧЕНИЯ насоса (A, B, C) A Индикатор управления на основании уровня давления. Горит в РЕЖИМЕ РАБОТЫ, обозначая текущий функциональный режим. B Индикатор управления на основании количества циклов. ...
Страница 4 - Установка; Типовая установка
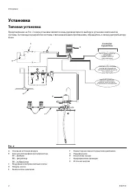
Установка 4 332213C Установка Типовая установка Представленная на Р ИС . 2 схема установки является лишь руководством по выбору и установке компонентов системы. За помощью в разработке системы, отвечающей вашим требованиям, обращайтесь к своему дистрибьютору Graco. A Основной источник воздуха B Блок...
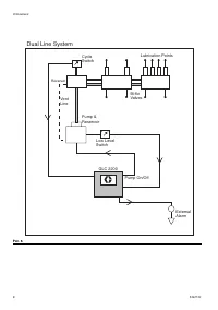
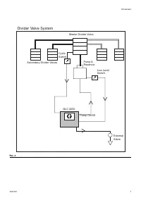
Страница 5 - Установка контроллера смазки; Таблица 1. Конфигурации системы
Установка 332213C 5 Установка контроллера смазки 1. Для установки контроллера смазки выберите ровную поверхность. Просверлите монтажные отверстия. См. схему расположения монтажных отверстий, приведенную в настоящем руководстве в разделе «Технические данные» на стр. 16. 2. Расположите распределительн...
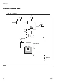
Страница 6 - Конфигурация системы; Injector System
Установка 6 332213C Конфигурация системы Р ИС . 4 GLC 2200 Low LevelSwitch Pump &Reservoir Injector System PressureSwitch Injectors Lubrication Points VentLine Pump On/Off ExternalAlarm VentValve
Страница 9 - Схема электропроводки; Условные обозначения на схеме; A Fuse
Установка 332213C 9 Схема электропроводки Режимы работы. Дополнительная схема электропроводки устройства ввода-вывода Используется со всеми моделями GLC2200 Условные обозначения на схеме электропроводки Идентификационная наклейка коннектора Р ИС . 7 1 2 3 4 5 6 7 8 9 10 M 9A Fuse + - ШТИФТ Описание ...
Страница 10 - Конфигурации электропроводки сенсора; VDC
Установка 10 332213C Конфигурации электропроводки сенсора РЕЛЕ С СУХИМ КОНТАКТОМ ПЕРЕКЛЮЧАТЕЛЬ ИСТОЧНИКА – тип провода 2 или 3 Р ИС . 8 4 9 GLC 2200 Р ИС . 9 4 + VDC -VDC GLC 2200
Страница 11 - Настройка; Вход в РЕЖИМ НАСТРОЙКИ; Программирование продолжительности
Настройка 332213C 11 Настройка Вход в РЕЖИМ НАСТРОЙКИ 1. В течение трех секунд удерживайте обе кнопки ВВЕРХ и ВНИЗ. ПРИМЕЧАНИЕ. : • Если нажатие кнопки не осуществляется в течение 1 минуты, контроллер возвращается к началу цикла ВЫКЛЮЧЕНИЯ. • Изменения в настройках сохраняются только после окончания...
Страница 12 - Резервное время
Настройка 12 332213C 4. Когда на дисплее появится требуемая первая цифра, нажмите кнопку ВВОДА для сохранения выбранного варианта Курсор автоматически переместится на второе числовое поле и начнет мигать. С помощью кнопок ВВЕРХ и ВНИЗ перебирайте числа от 0 до 9, пока во втором поле количества цикло...
Страница 13 - Программирование ВРЕМЕНИ; OFF
Настройка 332213C 13 2. Нажмите кнопку ВВОД. Следующее поле MM начнет мигать, показывая, что можно вводить второе число. 3. С помощью кнопок ВВЕРХ и ВНИЗ перебирайте числа от 0 до 9, пока во втором поле MM не появится нужная цифра . 4. Нажмите кнопку ВВОД. Следующее поле начнет мигать и загорится ин...
Страница 14 - Программирование настройки низкого; Эксплуатация; Режим работы; Режим давления. Насос ВКЛЮЧЕН
Настройка 14 332213C Программирование настройки низкого уровня ПРИМЕЧАНИЕ. Настроить НИЗКИЙ УРОВЕНЬ необходимо, даже если он не используется (т. е. вводы низкого уровня не подсоединены) . Можно оставить значения по умолчанию. На экране появится надпись LL:01. Это установка низкого уровня по умолчани...
Страница 15 - Возникновение
Настройка 332213C 15 • Если входной сигнал реле циклов НЕ активируется до истечения резервного времени включения насоса, когда количество раз будет равно заданной переменной определения цикла, в системе произойдет сбой, система переключится в режим ВЫКЛЮЧЕНИЯ насоса и остановится, пока аварийный сиг...
Страница 16 - Типы аварийных сигналов и сообщений
Настройка 16 332213C Типы аварийных сигналов и сообщений Тип аварийного сигнала Код ошибки Описание Необходимые действия Низкий уровень Низкий уровень смазочного материала. Заполните резервуар. Если вина низкого уровня происходит неожиданно проверить проводку и установку программ. Цикл Резервное вре...
Страница 18 - Поиск и устранение неисправностей; Параметры программ
Поиск и устранение неисправностей 18 332213C Поиск и устранение неисправностей Параметры программ Описание Проблема Решение Аппарат не включается. Дисплей тусклый / не отвечает Неправильная или ненадежная проводка См. инструкции по установке на стр 4. Входное напряжение выходит за пределы диапазона ...
Страница 19 - Вспомогательные устройства; Сопутствующие комплекты; Технические данные
Вспомогательные устройства 332213C 19 Вспомогательные устройства Сопутствующие комплекты Технические данные № комплекта Описание 24P314 Комплект жгута проводки GLC2200 24P686 Комплект с одним соединителем 24P687 Комплект с несколькими соединителями Входной контакт Источник питания пост. тока 9–30 В ...
Страница 20 - Габариты
Габариты 20 332213C Габариты Схема расположения монтажных отверстий 70.0 мм (2,75 дюйма) 140.0 мм (5,53 дюймa) 35.0 мм (1,38 дюйма) 40.0 мм (1,57 дюйма) 125,0 мм (4,92 дюйма) 2 x Ø 5.0 мм(0,2 дюйма)
Страница 22 - Стандартная гарантия компании Graco; Сведения о компании Graco
Все письменные и визуальные данные, содержащиеся в настоящем документе, отражают самую свежую информацию об изделии, имеющуюся на момент публикации. Компания Graco оставляет за собой право в любой момент вносить изменения без предварительного уведомления. Информация о патентах представлена на сайте ...